2022年(nian)8月12日,張掖(ye)市人民政府辦公室發(fa)布關于印(yin)發(fa)《張掖(ye)市“十四(si)五(wu)”工業和信息化(hua)發(fa)展規(gui)劃》的通(tong)知。《通(tong)知》提到要(yao)重點(dian)發(fa)展能(neng)源、通(tong)用航(hang)空、新能(neng)源汽車、現代農(nong)機、節能(neng)環保、應(ying)急等六個領域裝備制(zhi)造(zao)產(chan)業,搶占未來(lai)產(chan)業競爭(zheng)制(zhi)高點(dian)。到2025年(nian),力爭(zheng)實(shi)現主(zhu)營業務(wu)收入突破20億元,將(jiang)張掖(ye)市建成全省高端裝備制(zhi)造(zao)產(chan)業基地。
積極引(yin)進(jin)知(zhi)名光熱裝(zhuang)備(bei)制造(zao)(zao)企業帶動高溫高效(xiao)率吸熱材料(金屬、陶瓷、涂(tu)層材料)、太(tai)陽能光熱發(fa)電專用(yong)高效(xiao)膨脹動力裝(zhuang)置、熔鹽泵、熔鹽閥等發(fa)展,提升(sheng)太(tai)陽能光熱發(fa)電全產業鏈(lian)設(she)備(bei)制造(zao)(zao)能力。
原文如下:
張掖市人民政府辦公室
關于印發張掖市“十四五”
工業和信息化發展規劃的通知
各縣區(qu)人民(min)政(zheng)府,市(shi)政(zheng)府各部門,市(shi)直及省屬駐張各單(dan)位:
《張掖市“十四五(wu)”工業和信息化發展規劃》已經市政(zheng)府同意,現(xian)印發你(ni)們(men),請(qing)結合實際,認真組(zu)織實施(shi)。
張掖(ye)市(shi)人民(min)政府辦公室(shi)
2022年8月5日
張掖市“十四五”工業和信息化發展規劃
一、規劃背景
“十四五(wu)(wu)”時期,是我國正處在(zai)全(quan)面建成小康社會(hui)、實(shi)現(xian)(xian)第一(yi)個百年奮斗(dou)目標(biao)之(zhi)后,乘勢而上開(kai)啟(qi)全(quan)面建設社會(hui)主義現(xian)(xian)代(dai)化(hua)國家(jia)新征程、向第二個百年奮斗(dou)目標(biao)進(jin)軍(jun)的(de)第一(yi)個五(wu)(wu)年,也是張掖(ye)按照省委、省政(zheng)府構(gou)(gou)建“一(yi)核三帶”區域發(fa)展格局,落實(shi)“四強”行動(dong)戰略部署,圍繞全(quan)市建設“一(yi)屏四城五(wu)(wu)區”的(de)目標(biao)定位,大力實(shi)施“六大行動(dong)”,建強產業(ye)(ye)鏈、構(gou)(gou)建產業(ye)(ye)生態圈(quan),培(pei)育產業(ye)(ye)集群,實(shi)現(xian)(xian)工業(ye)(ye)經濟高質量(liang)發(fa)展的(de)關鍵時期。
為深(shen)入(ru)貫徹(che)省第(di)(di)十四次(ci)(ci)黨(dang)代(dai)(dai)會和(he)市(shi)第(di)(di)五次(ci)(ci)黨(dang)代(dai)(dai)會精神,全(quan)面實(shi)施“強工(gong)(gong)(gong)業(ye)”戰(zhan)略和(he)工(gong)(gong)(gong)業(ye)突破發(fa)(fa)展(zhan)、數字經濟賦(fu)能行動(dong),打好產(chan)業(ye)基(ji)(ji)礎再造(zao)、產(chan)業(ye)結構(gou)優化(hua)(hua)和(he)產(chan)業(ye)基(ji)(ji)礎高(gao)(gao)級(ji)化(hua)(hua)、產(chan)業(ye)鏈現(xian)(xian)代(dai)(dai)化(hua)(hua)“四大(da)(da)攻(gong)堅戰(zhan)”,補(bu)齊(qi)工(gong)(gong)(gong)業(ye)發(fa)(fa)展(zhan)短(duan)板,加快構(gou)建更具(ju)競(jing)爭力的(de)(de)(de)現(xian)(xian)代(dai)(dai)工(gong)(gong)(gong)業(ye)體(ti)系,切(qie)實(shi)筑牢張(zhang)掖(ye)(ye)工(gong)(gong)(gong)業(ye)高(gao)(gao)質(zhi)量(liang)發(fa)(fa)展(zhan)的(de)(de)(de)根基(ji)(ji),特(te)編制《張(zhang)掖(ye)(ye)市(shi)“十四五”工(gong)(gong)(gong)業(ye)和(he)信息化(hua)(hua)發(fa)(fa)展(zhan)規劃》(以下簡(jian)稱(cheng)《規劃》)。《規劃》緊(jin)扣“三新(xin)一(yi)高(gao)(gao)”發(fa)(fa)展(zhan)要求,立足(zu)張(zhang)掖(ye)(ye)市(shi)產(chan)業(ye)基(ji)(ji)礎和(he)區位優勢(shi),搶抓“一(yi)帶一(yi)路”建設深(shen)入(ru)推(tui)進(jin)、新(xin)時代(dai)(dai)推(tui)進(jin)西部大(da)(da)開發(fa)(fa)形(xing)成新(xin)格局、黃河(he)流域生(sheng)態(tai)保(bao)護和(he)高(gao)(gao)質(zhi)量(liang)發(fa)(fa)展(zhan)、“雙碳”戰(zhan)略等重(zhong)(zhong)大(da)(da)疊加機(ji)遇,以構(gou)建現(xian)(xian)代(dai)(dai)工(gong)(gong)(gong)業(ye)產(chan)業(ye)體(ti)系為抓手,推(tui)動(dong)全(quan)市(shi)工(gong)(gong)(gong)業(ye)加快形(xing)成差異化(hua)(hua)的(de)(de)(de)空間(jian)發(fa)(fa)展(zhan)新(xin)格局;大(da)(da)力實(shi)施“十大(da)(da)工(gong)(gong)(gong)程”,努力建成中(zhong)(zhong)國西部凹凸棒石新(xin)材料產(chan)業(ye)基(ji)(ji)地(di)、中(zhong)(zhong)國西部特(te)色綠色食品產(chan)業(ye)基(ji)(ji)地(di)、甘肅省重(zhong)(zhong)要的(de)(de)(de)化(hua)(hua)工(gong)(gong)(gong)產(chan)業(ye)基(ji)(ji)地(di)、甘肅省重(zhong)(zhong)要的(de)(de)(de)綜合能源基(ji)(ji)地(di),實(shi)現(xian)(xian)全(quan)市(shi)工(gong)(gong)(gong)業(ye)經濟高(gao)(gao)質(zhi)量(liang)發(fa)(fa)展(zhan)。
本《規劃》是(shi)“十四五(wu)”期(qi)間,張(zhang)掖緊(jin)跟(gen)全國、全省(sheng)高質量發展步伐,引領工業向高端化(hua)、智能化(hua)、綠色(se)化(hua)轉型(xing)升(sheng)級的行(xing)動綱(gang)領。
二、發展基礎(chu)和面臨形勢
“十三五”期間,張掖(ye)市以習近平新時代中國特色社會主義思想為指(zhi)導,全(quan)面貫徹落(luo)實習近平總書記對甘肅重要講話和(he)指(zhi)示精(jing)神,牢(lao)固樹立創新、協(xie)調、綠色、開放、共享發(fa)展理念,大力推動傳統(tong)產業提質增(zeng)效、新興產業集(ji)聚發(fa)展、信息化與工業化深(shen)度融合,全(quan)市工業經濟逐步(bu)向高(gao)質量(liang)發(fa)展邁進(jin)。
(一)發展基礎
——工(gong)(gong)業(ye)(ye)經濟穩(wen)步增(zeng)(zeng)(zeng)長。2020年(nian),全市(shi)規(gui)模(mo)以上(shang)工(gong)(gong)業(ye)(ye)增(zeng)(zeng)(zeng)加(jia)值(zhi)達到54.14億(yi)元。工(gong)(gong)業(ye)(ye)增(zeng)(zeng)(zeng)加(jia)值(zhi)增(zeng)(zeng)(zeng)速(su)由2015年(nian)的(de)同(tong)比(bi)增(zeng)(zeng)(zeng)長5.3%提高到2020年(nian)的(de)9.9%,規(gui)模(mo)以上(shang)工(gong)(gong)業(ye)(ye)增(zeng)(zeng)(zeng)加(jia)值(zhi)增(zeng)(zeng)(zeng)速(su)由2015年(nian)的(de)同(tong)比(bi)增(zeng)(zeng)(zeng)長4%提高到2020年(nian)的(de)9.8%。2020年(nian)規(gui)模(mo)以上(shang)工(gong)(gong)業(ye)(ye)增(zeng)(zeng)(zeng)加(jia)值(zhi)增(zeng)(zeng)(zeng)速(su)高于(yu)全省3.3個(ge)百分點,高于(yu)全國7個(ge)百分點,全市(shi)規(gui)模(mo)以上(shang)工(gong)(gong)業(ye)(ye)增(zeng)(zeng)(zeng)加(jia)值(zhi)增(zeng)(zeng)(zeng)速(su)躋身(shen)全省第一方陣。
圖2-1 2015-2020年全(quan)市工業增加值(zhi)、規(gui)上工業增加值(zhi)同比(bi)增速示意(yi)圖
——質量效益逐步向好。2020年,全市規模以(yi)上(shang)(shang)工業(ye)(ye)企(qi)(qi)業(ye)(ye)達到177家。其(qi)中,工業(ye)(ye)總產值上(shang)(shang)億元(yuan)的(de)企(qi)(qi)業(ye)(ye)達到48家,主營(ying)業(ye)(ye)務收入過(guo)億元(yuan)的(de)企(qi)(qi)業(ye)(ye)達到41家。規模以(yi)上(shang)(shang)工業(ye)(ye)企(qi)(qi)業(ye)(ye)實現利(li)潤總額6.91億元(yuan),年均增速31.32%,是2015年的(de)3.8倍(bei);實現地方(fang)稅收收入2.91億元(yuan),工業(ye)(ye)從業(ye)(ye)人員達到1.74萬人。
圖(tu)2-2 2015-2020年全市(shi)規上工業企業實現利潤(run)情況示(shi)意圖(tu)
——項(xiang)目(mu)(mu)建(jian)設(she)扎實推(tui)進。以“三(san)個清單”為抓手(shou),建(jian)立重(zhong)大項(xiang)目(mu)(mu)市(shi)級領導聯(lian)系包抓“雙保險”責(ze)任制,落實“五個一”項(xiang)目(mu)(mu)幫(bang)扶工作機制,重(zhong)點(dian)項(xiang)目(mu)(mu)加(jia)(jia)快建(jian)設(she),形成(cheng)了梯(ti)次推(tui)進、持續(xu)發(fa)展的良好格局。2016-2020年(nian),張掖市(shi)晉(jin)昌源煤(mei)業公司(si)20萬噸中溫煤(mei)焦油加(jia)(jia)氫、張掖市(shi)大弓農化公司(si)年(nian)產(chan)3000噸甲基(ji)磺草酮擴(kuo)建(jian)、臨澤縣鼎豐(feng)源凹凸(tu)新(xin)材料加(jia)(jia)工等332項(xiang)重(zhong)點(dian)工業項(xiang)目(mu)(mu)建(jian)成(cheng)投(tou)(tou)產(chan),完(wan)成(cheng)投(tou)(tou)資294.4億元(yuan)。
——產(chan)(chan)業(ye)(ye)(ye)(ye)(ye)(ye)規模持續壯大。特(te)色農(nong)畜產(chan)(chan)品精(jing)深加(jia)(jia)工(gong)(gong)(gong)業(ye)(ye)(ye)(ye)(ye)(ye)方面(mian),初步形成了(le)510萬(wan)(wan)(wan)(wan)噸(dun)農(nong)產(chan)(chan)品加(jia)(jia)工(gong)(gong)(gong)、300多萬(wan)(wan)(wan)(wan)頭(只)畜禽(qin)屠宰加(jia)(jia)工(gong)(gong)(gong)等(deng)生(sheng)產(chan)(chan)加(jia)(jia)工(gong)(gong)(gong)能(neng)力。新(xin)材料產(chan)(chan)業(ye)(ye)(ye)(ye)(ye)(ye)方面(mian),形成了(le)年產(chan)(chan)3200噸(dun)鎢(wu)精(jing)粉(fen)、80萬(wan)(wan)(wan)(wan)噸(dun)鐵選、30萬(wan)(wan)(wan)(wan)噸(dun)錳鐵冶煉等(deng)生(sheng)產(chan)(chan)加(jia)(jia)工(gong)(gong)(gong)能(neng)力。新(xin)能(neng)源產(chan)(chan)業(ye)(ye)(ye)(ye)(ye)(ye)方面(mian),高臺(tai)高崖子灘等(deng)3個“百萬(wan)(wan)(wan)(wan)千(qian)(qian)瓦級(ji)(ji)”光(guang)電和平山湖等(deng)2個“百萬(wan)(wan)(wan)(wan)千(qian)(qian)瓦級(ji)(ji)”風(feng)電產(chan)(chan)業(ye)(ye)(ye)(ye)(ye)(ye)園(yuan)建設穩步推進,全市水(shui)電裝機90萬(wan)(wan)(wan)(wan)千(qian)(qian)瓦、光(guang)電87萬(wan)(wan)(wan)(wan)千(qian)(qian)瓦、風(feng)電10萬(wan)(wan)(wan)(wan)千(qian)(qian)瓦。大力培育發展智能(neng)制(zhi)造(zao)、大數據(ju)、通用航空、凹凸(tu)棒石等(deng)戰略性(xing)新(xin)興產(chan)(chan)業(ye)(ye)(ye)(ye)(ye)(ye)。截止(zhi)2020年,智能(neng)制(zhi)造(zao)產(chan)(chan)業(ye)(ye)(ye)(ye)(ye)(ye)園(yuan)落戶企業(ye)(ye)(ye)(ye)(ye)(ye)28家(jia),“張掖制(zhi)造(zao)”手機、商用智能(neng)機器人、純國產(chan)(chan)電腦等(deng)產(chan)(chan)品實(shi)現批量生(sheng)產(chan)(chan)。凹凸(tu)棒石產(chan)(chan)業(ye)(ye)(ye)(ye)(ye)(ye)園(yuan)入(ru)駐企業(ye)(ye)(ye)(ye)(ye)(ye)10家(jia),形成15萬(wan)(wan)(wan)(wan)噸(dun)凹凸(tu)棒石有機肥加(jia)(jia)工(gong)(gong)(gong)能(neng)力。通用航空產(chan)(chan)業(ye)(ye)(ye)(ye)(ye)(ye)園(yuan)入(ru)駐企業(ye)(ye)(ye)(ye)(ye)(ye)6家(jia),新(xin)舊(jiu)動能(neng)加(jia)(jia)速轉換,成為推動全市工(gong)(gong)(gong)業(ye)(ye)(ye)(ye)(ye)(ye)轉型(xing)升級(ji)(ji)的(de)重要力量。
——園(yuan)(yuan)(yuan)區(qu)(qu)集(ji)聚(ju)不斷(duan)加(jia)快。強化(hua)“2+4”工(gong)(gong)(gong)(gong)業(ye)(ye)園(yuan)(yuan)(yuan)區(qu)(qu)支(zhi)撐體系(xi),推行差別(bie)化(hua)定位和(he)錯位發(fa)展,進一步(bu)完善(shan)基礎(chu)設(she)(she)施,不斷(duan)提(ti)升園(yuan)(yuan)(yuan)區(qu)(qu)集(ji)聚(ju)功能,提(ti)高集(ji)約化(hua)發(fa)展水平。2020年,全市(shi)園(yuan)(yuan)(yuan)區(qu)(qu)(開發(fa)區(qu)(qu))入駐規(gui)模以上(shang)(shang)工(gong)(gong)(gong)(gong)業(ye)(ye)企業(ye)(ye)145家,占全市(shi)規(gui)模以上(shang)(shang)工(gong)(gong)(gong)(gong)業(ye)(ye)企業(ye)(ye)的81.9%;規(gui)模以上(shang)(shang)工(gong)(gong)(gong)(gong)業(ye)(ye)實現增(zeng)(zeng)加(jia)值(zhi)達(da)到35.71億元,占全市(shi)規(gui)模以上(shang)(shang)工(gong)(gong)(gong)(gong)業(ye)(ye)增(zeng)(zeng)加(jia)值(zhi)的66%;實現主營業(ye)(ye)務(wu)收入129.57億元,占全市(shi)規(gui)模以上(shang)(shang)工(gong)(gong)(gong)(gong)業(ye)(ye)主營業(ye)(ye)務(wu)收入的78.8%。張掖經濟技(ji)術開發(fa)區(qu)(qu)基礎(chu)設(she)(she)施與公(gong)共服務(wu)設(she)(she)施不斷(duan)完善(shan),產業(ye)(ye)、人口和(he)生態(tai)承載能力(li)不斷(duan)增(zeng)(zeng)強,產城融合(he)發(fa)展態(tai)勢良好。民樂工(gong)(gong)(gong)(gong)業(ye)(ye)園(yuan)(yuan)(yuan)區(qu)(qu)獲批(pi)國家第三(san)批(pi)綠(lv)色制(zhi)造園(yuan)(yuan)(yuan)區(qu)(qu),山丹城北工(gong)(gong)(gong)(gong)業(ye)(ye)園(yuan)(yuan)(yuan)區(qu)(qu)、臨(lin)澤工(gong)(gong)(gong)(gong)業(ye)(ye)園(yuan)(yuan)(yuan)區(qu)(qu)、高臺工(gong)(gong)(gong)(gong)業(ye)(ye)園(yuan)(yuan)(yuan)區(qu)(qu)、肅南縣祁青工(gong)(gong)(gong)(gong)業(ye)(ye)集(ji)中區(qu)(qu)等工(gong)(gong)(gong)(gong)業(ye)(ye)園(yuan)(yuan)(yuan)區(qu)(qu)建設(she)(she)穩步(bu)推進。
表(biao)2-1 2020年張掖市園區(qu)(qu)(開發區(qu)(qu))工業(ye)總產值、工業(ye)增加值一覽(lan)表(biao)
——創(chuang)(chuang)新(xin)(xin)(xin)能力(li)不斷提升。深(shen)入推進實施(shi)科技創(chuang)(chuang)新(xin)(xin)(xin)主體(ti)培育工(gong)程(cheng),逐(zhu)步建立(li)了以企(qi)業(ye)為主體(ti)、市(shi)場為導向、產(chan)(chan)(chan)(chan)學研融合的(de)技術(shu)(shu)創(chuang)(chuang)新(xin)(xin)(xin)體(ti)系。截止2020年(nian)底,全(quan)市(shi)共建成省市(shi)級(ji)企(qi)業(ye)技術(shu)(shu)中心68家(jia),建成省級(ji)技術(shu)(shu)創(chuang)(chuang)新(xin)(xin)(xin)示范企(qi)業(ye)4家(jia)。圍繞利用高新(xin)(xin)(xin)技術(shu)(shu)改造傳統產(chan)(chan)(chan)(chan)業(ye)和發展戰略性新(xin)(xin)(xin)興產(chan)(chan)(chan)(chan)業(ye)等領(ling)域(yu),共實施(shi)技術(shu)(shu)創(chuang)(chuang)新(xin)(xin)(xin)項(xiang)目(mu)109項(xiang),累計備案(an)新(xin)(xin)(xin)產(chan)(chan)(chan)(chan)品15項(xiang)。
——兩化融(rong)合(he)加快推進。“十三(san)五”期間,全(quan)市(shi)累(lei)計(ji)完(wan)成(cheng)信(xin)(xin)息基(ji)礎設(she)(she)施建(jian)設(she)(she)投資(zi)16.96億元,累(lei)計(ji)鋪(pu)設(she)(she)通(tong)信(xin)(xin)光纜14660公里(li),建(jian)成(cheng)各類通(tong)信(xin)(xin)基(ji)站5453個(其中5G基(ji)站1021個),出口帶(dai)寬(kuan)達(da)到2500G,在全(quan)省率(lv)先建(jian)成(cheng)全(quan)光網城(cheng)(cheng)市(shi)。4G網絡(luo)覆(fu)蓋(gai)率(lv)達(da)到99.4%,5G網絡(luo)覆(fu)蓋(gai)五縣一區主城(cheng)(cheng)區,張掖成(cheng)功入選國(guo)家(jia)“寬(kuan)帶(dai)中國(guo)”示范城(cheng)(cheng)市(shi)、第三(san)批國(guo)家(jia)智(zhi)慧城(cheng)(cheng)市(shi)試點、第一、三(san)、五批電信(xin)(xin)普遍(bian)服務試點。信(xin)(xin)息技術不斷向工(gong)業(ye)領(ling)域滲(shen)透,全(quan)市(shi)智(zhi)能設(she)(she)計(ji)、智(zhi)能制造(zao)、智(zhi)能產品、企(qi)業(ye)資(zi)源計(ji)劃(hua)管(guan)理、供應鏈管(guan)理、企(qi)業(ye)電子商務等環節的智(zhi)能制造(zao)體系持續完(wan)善。截止(zhi)2020年底(di),全(quan)市(shi)累(lei)計(ji)列入工(gong)信(xin)(xin)部(bu)兩化融(rong)合(he)管(guan)理體系貫標(biao)試點企(qi)業(ye)3家(jia)。
——綠(lv)(lv)色發(fa)展(zhan)(zhan)深入推(tui)進。扎實(shi)踐行“兩山”理論,編制(zhi)印發(fa)了(le)《張掖市(shi)(shi)工(gong)業(ye)綠(lv)(lv)色發(fa)展(zhan)(zhan)實(shi)施方案》,推(tui)動全(quan)市(shi)(shi)工(gong)業(ye)綠(lv)(lv)色發(fa)展(zhan)(zhan)、轉型發(fa)展(zhan)(zhan)。全(quan)市(shi)(shi)累(lei)計(ji)實(shi)施節(jie)(jie)能(neng)減排(pai)技改項目20個(ge)。“十三五(wu)”期間,全(quan)市(shi)(shi)萬元工(gong)業(ye)增(zeng)加(jia)值能(neng)耗累(lei)計(ji)下降(jiang)21.94%,新(xin)增(zeng)省(sheng)級節(jie)(jie)水型企業(ye)3家(jia)。依法淘汰落后水泥產(chan)能(neng)40萬噸。實(shi)施清潔生(sheng)產(chan)產(chan)業(ye)發(fa)展(zhan)(zhan)專(zhuan)項行動計(ji)劃(hua),完成清潔生(sheng)產(chan)項目投(tou)資57.06億元。加(jia)快(kuai)推(tui)進制(zhi)造業(ye)綠(lv)(lv)色升級,累(lei)計(ji)創建國家(jia)級綠(lv)(lv)色園區1家(jia)、綠(lv)(lv)色工(gong)廠1家(jia)、綠(lv)(lv)色產(chan)品(pin)1個(ge),省(sheng)級綠(lv)(lv)色工(gong)廠4家(jia)。
——開(kai)(kai)放(fang)合(he)作不(bu)斷(duan)深(shen)化。以(yi)建(jian)設絲綢之路(lu)經(jing)濟帶向西開(kai)(kai)放(fang)重要門(men)戶為目標,堅持(chi)開(kai)(kai)放(fang)共享、合(he)作發(fa)展(zhan),不(bu)斷(duan)優化營商環境,依(yi)托(tuo)“蘭(lan)洽會(hui)”“西洽會(hui)”“廈(sha)洽會(hui)”“張(zhang)交會(hui)”等(deng)大型知(zhi)名節會(hui),引進了張(zhang)掖蘭(lan)標生(sheng)物科(ke)技(ji)有(you)限公(gong)司等(deng)一(yi)批發(fa)展(zhan)前(qian)景好、帶動作用強(qiang)的(de)企(qi)業,“請進來”成(cheng)效顯著。不(bu)斷(duan)深(shen)化與中西亞(ya)、東盟國(guo)家合(he)作和交流,手機、SMT貼片等(deng)產品出口中東、印度等(deng)地,全市(shi)具有(you)出口創匯能力的(de)企(qi)業達到(dao)35戶,2020年(nian)全市(shi)進出口總額(e)完(wan)成(cheng)4.4億元,“走出去”取得積極進展(zhan)。
(二)存在的問題
“十(shi)三五”時期(qi),全市工(gong)業和(he)信息化發展取得(de)成效(xiao)的同時,仍存在(zai)一些問(wen)題和(he)短(duan)板,主要表現(xian)在(zai):
——工(gong)業(ye)(ye)總量(liang)小,企(qi)(qi)業(ye)(ye)缺大(da)少強。張掖(ye)是甘肅(su)傳統的農業(ye)(ye)大(da)市(shi),工(gong)業(ye)(ye)底子薄(bo)、基(ji)礎差。2020年全市(shi)工(gong)業(ye)(ye)增(zeng)加值(zhi)總量(liang)排名(ming)全省第11位,工(gong)業(ye)(ye)增(zeng)加值(zhi)總量(liang)整(zheng)體偏小。全市(shi)沒(mei)(mei)有大(da)型(xing)企(qi)(qi)業(ye)(ye),主營業(ye)(ye)務收(shou)入過10億元的工(gong)業(ye)(ye)企(qi)(qi)業(ye)(ye)僅有1戶,行(xing)業(ye)(ye)內(nei)龍頭企(qi)(qi)業(ye)(ye)帶動作用不強,大(da)中(zhong)小企(qi)(qi)業(ye)(ye)之間沒(mei)(mei)有形(xing)成有效的專業(ye)(ye)化分工(gong)協作關(guan)系,抗風險能力弱(ruo)。
——產業(ye)層次偏(pian)低(di),結構不合理(li)。2020年(nian),全市三(san)次產業(ye)結構為27.54:18.63:53.84,二產占(zhan)(zhan)比持續下(xia)滑,工(gong)業(ye)對地區(qu)生產總(zong)值(zhi)貢獻率逐年(nian)下(xia)降。農畜產品精深加(jia)(jia)工(gong)、礦(kuang)產品加(jia)(jia)工(gong)等傳統制造業(ye)不強(qiang),工(gong)業(ye)產品大多處于產業(ye)鏈、價值(zhi)鏈低(di)端,粗(cu)加(jia)(jia)工(gong)產品多,高附(fu)加(jia)(jia)值(zhi)產品少。全市高新技(ji)術產業(ye)產值(zhi)僅占(zhan)(zhan)工(gong)業(ye)總(zong)產值(zhi)的6.1%,先(xian)進制造、新型材料等戰(zhan)略性新興產業(ye)和高新技(ji)術產業(ye)發展緩慢。
——研發(fa)投(tou)(tou)(tou)(tou)入(ru)不(bu)足,創(chuang)新能力(li)較弱。全市規模以上工業企業R&D經費投(tou)(tou)(tou)(tou)入(ru)占比較低(di),企業研發(fa)投(tou)(tou)(tou)(tou)入(ru)不(bu)足,研發(fa)投(tou)(tou)(tou)(tou)資渠道、投(tou)(tou)(tou)(tou)融資要素(su)聚集(ji)不(bu)夠。大多數制(zhi)造企業自主(zhu)創(chuang)新能力(li)不(bu)足,缺乏原創(chuang)技(ji)(ji)術和核心知(zhi)識產權。高層次創(chuang)新科技(ji)(ji)人才偏(pian)少,產學研合作推(tui)進(jin)相對緩(huan)慢,科技(ji)(ji)成果轉化(hua)率(lv)不(bu)高。
——園(yuan)區(qu)集(ji)聚程度不高,配(pei)套能(neng)力有待提升(sheng)。全市工(gong)業園(yuan)區(qu)布局體系基本(ben)形成,但(dan)經濟(ji)發展仍(reng)處于向園(yuan)區(qu)集(ji)中的(de)初(chu)級(ji)階段,產業集(ji)群規模較小,大項目支(zhi)撐不夠。張掖經濟(ji)技(ji)(ji)術(shu)開(kai)發區(qu)的(de)龍頭示范帶動(dong)作用不強,在(zai)全國國家級(ji)經濟(ji)技(ji)(ji)術(shu)開(kai)發區(qu)排名靠(kao)后。各縣區(qu)工(gong)業園(yuan)區(qu)產業仍(reng)處于加快(kuai)培育(yu)期(qi),基礎設施及配(pei)套服務(wu)有待完(wan)善。
(三)面臨形勢
“十四五”時期(qi),是張掖(ye)市深(shen)入實施工(gong)業(ye)(ye)突(tu)破發(fa)(fa)展(zhan)、數(shu)字(zi)經濟賦(fu)能行(xing)動,補齊工(gong)業(ye)(ye)發(fa)(fa)展(zhan)短板,實現(xian)工(gong)業(ye)(ye)經濟大(da)發(fa)(fa)展(zhan)、大(da)突(tu)破的關鍵時期(qi)。準確把(ba)握國內外發(fa)(fa)展(zhan)環(huan)境,運用好重大(da)發(fa)(fa)展(zhan)機遇,充(chong)分發(fa)(fa)揮張掖(ye)發(fa)(fa)展(zhan)優勢,以(yi)自身發(fa)(fa)展(zhan)的確定性應對(dui)外部環(huan)境的不確定性,努力在危機中育先機、于變局中開新局。
1.發展機遇
——新(xin)(xin)(xin)一輪(lun)科技革(ge)命和(he)(he)(he)產(chan)業(ye)(ye)(ye)變(bian)革(ge)帶來的(de)“換道(dao)超車”發展(zhan)機遇(yu)。當前,新(xin)(xin)(xin)一輪(lun)科技革(ge)命和(he)(he)(he)產(chan)業(ye)(ye)(ye)變(bian)革(ge)正以(yi)前所未有的(de)力(li)(li)度(du)和(he)(he)(he)廣(guang)度(du)影響(xiang)人類的(de)生(sheng)產(chan)方式(shi)和(he)(he)(he)生(sheng)活(huo)方式(shi)。新(xin)(xin)(xin)一輪(lun)科技革(ge)命和(he)(he)(he)產(chan)業(ye)(ye)(ye)變(bian)革(ge)與國內加(jia)快(kuai)轉變(bian)經濟發展(zhan)方式(shi)形成歷(li)史性(xing)交匯,以(yi)互聯網、大(da)數據、云計算、物聯網、智(zhi)能制造和(he)(he)(he)生(sheng)物技術為(wei)代表的(de)新(xin)(xin)(xin)技術,不斷催生(sheng)出關聯性(xing)強和(he)(he)(he)發展(zhan)前景廣(guang)的(de)新(xin)(xin)(xin)業(ye)(ye)(ye)態(tai)、新(xin)(xin)(xin)模(mo)式(shi)、新(xin)(xin)(xin)產(chan)業(ye)(ye)(ye)、新(xin)(xin)(xin)產(chan)品。“十(shi)四五”期間(jian),張掖市亟需(xu)搶抓新(xin)(xin)(xin)一輪(lun)科技革(ge)命浪潮,推動傳統產(chan)業(ye)(ye)(ye)轉型升級、培(pei)育(yu)壯大(da)新(xin)(xin)(xin)興產(chan)業(ye)(ye)(ye),持續優(you)化(hua)營商環境,積極承接東部地區產(chan)業(ye)(ye)(ye)轉移,為(wei)實現工(gong)業(ye)(ye)(ye)經濟“換道(dao)超車”注入強勁動力(li)(li)。
——構建(jian)“國(guo)(guo)(guo)內(nei)(nei)(nei)大(da)循(xun)(xun)環(huan)(huan)(huan)、國(guo)(guo)(guo)內(nei)(nei)(nei)國(guo)(guo)(guo)際雙(shuang)循(xun)(xun)環(huan)(huan)(huan)”新發(fa)展(zhan)格(ge)局的機(ji)遇。加快形(xing)成(cheng)以國(guo)(guo)(guo)內(nei)(nei)(nei)大(da)循(xun)(xun)環(huan)(huan)(huan)為主體、國(guo)(guo)(guo)內(nei)(nei)(nei)國(guo)(guo)(guo)際雙(shuang)循(xun)(xun)環(huan)(huan)(huan)相互促進(jin)的新發(fa)展(zhan)格(ge)局,是黨中央基(ji)于國(guo)(guo)(guo)內(nei)(nei)(nei)外形(xing)勢作(zuo)出的重大(da)戰略部署(shu)。推動形(xing)成(cheng)新發(fa)展(zhan)格(ge)局,一方(fang)面供給側結(jie)構性(xing)改革(ge)持續深化,經濟(ji)增長的內(nei)(nei)(nei)需潛力(li)會不斷釋放,刺(ci)激國(guo)(guo)(guo)內(nei)(nei)(nei)經濟(ji)不斷形(xing)成(cheng)新的增長點。另(ling)一方(fang)面培(pei)育(yu)國(guo)(guo)(guo)際循(xun)(xun)環(huan)(huan)(huan)的多元化市(shi)場,重點開拓“一帶一路”市(shi)場,國(guo)(guo)(guo)內(nei)(nei)(nei)必將實施產(chan)業(ye)基(ji)礎再(zai)造和產(chan)業(ye)鏈(lian)(lian)提升工程,這對張掖(ye)市(shi)進(jin)一步(bu)鞏固傳統(tong)產(chan)業(ye)優(you)勢,加快布局戰略性(xing)新興產(chan)業(ye),推進(jin)產(chan)業(ye)基(ji)礎高級化、產(chan)業(ye)鏈(lian)(lian)現代化帶來前(qian)所未有(you)的重大(da)機(ji)遇。
——實(shi)施(shi)(shi)創(chuang)(chuang)(chuang)(chuang)新(xin)(xin)(xin)(xin)驅(qu)動戰(zhan)略、建(jian)設創(chuang)(chuang)(chuang)(chuang)新(xin)(xin)(xin)(xin)型(xing)國(guo)家的歷(li)史機遇(yu)。我國(guo)堅持把創(chuang)(chuang)(chuang)(chuang)新(xin)(xin)(xin)(xin)作為引(yin)領(ling)發(fa)展(zhan)的第一(yi)動力,深入實(shi)施(shi)(shi)創(chuang)(chuang)(chuang)(chuang)新(xin)(xin)(xin)(xin)驅(qu)動發(fa)展(zhan)戰(zhan)略,加強基(ji)礎研究、注重(zhong)原始創(chuang)(chuang)(chuang)(chuang)新(xin)(xin)(xin)(xin),優(you)化(hua)(hua)學科(ke)布(bu)局和(he)研發(fa)布(bu)局,實(shi)施(shi)(shi)一(yi)批具有前瞻性、戰(zhan)略性的國(guo)家重(zhong)大(da)科(ke)技項目(mu),加快創(chuang)(chuang)(chuang)(chuang)新(xin)(xin)(xin)(xin)型(xing)國(guo)家建(jian)設步伐(fa)。張掖(ye)市(shi)要緊(jin)緊(jin)抓住(zhu)實(shi)施(shi)(shi)創(chuang)(chuang)(chuang)(chuang)新(xin)(xin)(xin)(xin)驅(qu)動戰(zhan)略、建(jian)設創(chuang)(chuang)(chuang)(chuang)新(xin)(xin)(xin)(xin)型(xing)國(guo)家的歷(li)史機遇(yu),把科(ke)技創(chuang)(chuang)(chuang)(chuang)新(xin)(xin)(xin)(xin)擺在產(chan)業(ye)發(fa)展(zhan)的核心位置,面向產(chan)業(ye)轉(zhuan)型(xing)升(sheng)級(ji)戰(zhan)略需求,壯大(da)創(chuang)(chuang)(chuang)(chuang)新(xin)(xin)(xin)(xin)主體、筑牢創(chuang)(chuang)(chuang)(chuang)新(xin)(xin)(xin)(xin)基(ji)礎、整合(he)創(chuang)(chuang)(chuang)(chuang)新(xin)(xin)(xin)(xin)資(zi)源、優(you)化(hua)(hua)創(chuang)(chuang)(chuang)(chuang)新(xin)(xin)(xin)(xin)環境(jing),提(ti)高(gao)科(ke)技實(shi)力和(he)創(chuang)(chuang)(chuang)(chuang)新(xin)(xin)(xin)(xin)體系效能,增強產(chan)業(ye)轉(zhuan)型(xing)升(sheng)級(ji)戰(zhan)略支撐,加快形成(cheng)工(gong)業(ye)發(fa)展(zhan)新(xin)(xin)(xin)(xin)優(you)勢(shi),推動工(gong)業(ye)發(fa)展(zhan)向創(chuang)(chuang)(chuang)(chuang)新(xin)(xin)(xin)(xin)驅(qu)動轉(zhuan)變。
——重(zhong)大(da)區(qu)域(yu)(yu)戰略(lve)帶來的(de)(de)(de)機(ji)遇。中共(gong)中央、國務院發(fa)布的(de)(de)(de)《關于新(xin)(xin)時代推(tui)進(jin)(jin)西部大(da)開(kai)發(fa)形成新(xin)(xin)格(ge)局的(de)(de)(de)指導意(yi)見》,圍繞新(xin)(xin)發(fa)展(zhan)(zhan)格(ge)局、交通、科技創(chuang)新(xin)(xin)、對外開(kai)發(fa)、城鄉融(rong)合等方面出臺了(le)(le)(le)一系列措(cuo)施(shi),為(wei)張掖(ye)市(shi)進(jin)(jin)一步深化區(qu)域(yu)(yu)合作(zuo)、發(fa)展(zhan)(zhan)特色產(chan)(chan)業(ye)帶來了(le)(le)(le)新(xin)(xin)的(de)(de)(de)契機(ji)。國家(jia)(jia)深入(ru)推(tui)進(jin)(jin)“一帶一路”建(jian)設,為(wei)張掖(ye)市(shi)充分利用“居中四向(xiang)”區(qu)位優勢,推(tui)動產(chan)(chan)業(ye)升級、拓(tuo)展(zhan)(zhan)區(qu)域(yu)(yu)合作(zuo)創(chuang)造(zao)了(le)(le)(le)良(liang)好(hao)的(de)(de)(de)條(tiao)件。國家(jia)(jia)實施(shi)“雙(shuang)碳”戰略(lve),為(wei)張掖(ye)市(shi)加(jia)大(da)能源(yuan)領域(yu)(yu)投資(zi),建(jian)設河西走廊經濟帶清潔(jie)能源(yuan)和(he)氫(qing)能示范基地,加(jia)快(kuai)工(gong)業(ye)綠(lv)色轉(zhuan)型發(fa)展(zhan)(zhan)提供了(le)(le)(le)重(zhong)要(yao)推(tui)動力。國家(jia)(jia)實施(shi)黃河流域(yu)(yu)生態保護(hu)和(he)高質量發(fa)展(zhan)(zhan)戰略(lve),為(wei)張掖(ye)市(shi)進(jin)(jin)一步筑牢國家(jia)(jia)西部重(zhong)要(yao)生態安(an)全屏障,持(chi)續擴大(da)工(gong)業(ye)發(fa)展(zhan)(zhan)環(huan)境容量,加(jia)快(kuai)發(fa)展(zhan)(zhan)戰略(lve)性新(xin)(xin)興(xing)產(chan)(chan)業(ye)和(he)先進(jin)(jin)制造(zao)業(ye)提供了(le)(le)(le)更(geng)多(duo)產(chan)(chan)業(ye)空間(jian)。
——促進東(dong)部地(di)區制(zhi)造(zao)業(ye)有(you)(you)序轉移(yi)的機遇。工(gong)信部、國家發展改(gai)革委(wei)等(deng)10部門聯合印發的《關于促進制(zhi)造(zao)業(ye)有(you)(you)序轉移(yi)的指導意見》,圍繞勞動密(mi)集型產業(ye)、技術密(mi)集型產業(ye)、特(te)色產業(ye)推進梯(ti)度轉移(yi),支持有(you)(you)條件的地(di)區在滿足政策(ce)規劃、生(sheng)態環境分區管控基礎(chu)上有(you)(you)序承接發展新(xin)材(cai)料、能(neng)源(yuan)(yuan)化工(gong)、生(sheng)物醫藥、電子信息、可再生(sheng)能(neng)源(yuan)(yuan)等(deng)優勢產業(ye)。“十四五”期間,張掖市應緊緊抓住東(dong)部沿海(hai)地(di)區制(zhi)造(zao)業(ye)向(xiang)中西部地(di)區有(you)(you)序轉移(yi)的歷史(shi)機遇,加快推進建鏈補鏈強鏈延鏈工(gong)程(cheng),從物流、土地(di)、人才(cai)等(deng)方面加快制(zhi)定承接東(dong)部制(zhi)造(zao)業(ye)轉移(yi)各項配套措施,最大限度釋放(fang)政策(ce)效(xiao)力,高質(zhi)量(liang)承接東(dong)部地(di)區化工(gong)、高端裝(zhuang)備制(zhi)造(zao)、新(xin)材(cai)料、新(xin)能(neng)源(yuan)(yuan)等(deng)制(zhi)造(zao)業(ye)轉移(yi),推動張掖制(zhi)造(zao)業(ye)產業(ye)鏈向(xiang)中高端邁進。
——甘(gan)肅省(sheng)推(tui)動(dong)工(gong)業(ye)(ye)發(fa)展(zhan)政(zheng)策(ce)(ce)組合的(de)機(ji)遇。省(sheng)委省(sheng)政(zheng)府(fu)先后(hou)出臺《甘(gan)肅省(sheng)推(tui)進綠色生態產(chan)(chan)業(ye)(ye)發(fa)展(zhan)規劃》、《甘(gan)肅省(sheng)高端化(hua)智能化(hua)綠色化(hua)改造推(tui)進傳(chuan)統產(chan)(chan)業(ye)(ye)轉型升級(ji)實(shi)施(shi)(shi)方案》、《甘(gan)肅省(sheng)打(da)好產(chan)(chan)業(ye)(ye)基礎高級(ji)化(hua)產(chan)(chan)業(ye)(ye)鏈(lian)現(xian)代(dai)化(hua)攻堅戰專項行動(dong)“1+N+X”政(zheng)策(ce)(ce)體系(xi)》和《甘(gan)肅省(sheng)強工(gong)業(ye)(ye)行動(dong)實(shi)施(shi)(shi)方案(2022—2025年)》等(deng)一系(xi)列政(zheng)策(ce)(ce)文件,進一步明確了工(gong)業(ye)(ye)發(fa)展(zhan)的(de)重點方向和路(lu)徑。“四強”行動(dong)的(de)深入(ru)實(shi)施(shi)(shi),政(zheng)策(ce)(ce)效應的(de)持續釋放將推(tui)動(dong)張掖(ye)工(gong)業(ye)(ye)發(fa)展(zhan)開(kai)創新局面(mian)。
2.發展優勢
——區位交通(tong)優勢。張掖(ye)(ye)位于河西走(zou)廊中部,是“一(yi)帶一(yi)路”甘(gan)肅黃(huang)金段的(de)重(zhong)(zhong)要節點城(cheng)市(shi)、國(guo)家(jia)向西開放的(de)重(zhong)(zhong)要窗口(kou)。連霍高速(su)公路和國(guo)道(dao)312線(xian)(xian)、227線(xian)(xian)貫穿全(quan)境(jing),蘭新(xin)高鐵開通(tong)運營,航(hang)班航(hang)線(xian)(xian)可達(da)北京(jing)、上(shang)海、廣州、深(shen)圳(zhen)、重(zhong)(zhong)慶、南京(jing)、杭州等(deng)10多個城(cheng)市(shi)。建成全(quan)省首個通(tong)用航(hang)空機場(chang)(chang)——張掖(ye)(ye)丹霞機場(chang)(chang)。張掖(ye)(ye)是國(guo)家(jia)重(zhong)(zhong)要能源安全(quan)通(tong)道(dao),境(jing)內共有4條(tiao)油氣管道(dao)、6條(tiao)輸電線(xian)(xian)路。張掖(ye)(ye)市(shi)借助(zhu)新(xin)亞歐大陸橋、中蒙(meng)俄(e)等(deng)經濟走(zou)廊,加快與(yu)沿線(xian)(xian)國(guo)家(jia)和地區產業領域深(shen)度合作,為張掖(ye)(ye)工(gong)業產業發展拓展了更大市(shi)場(chang)(chang)空間。
——農(nong)(nong)(nong)產(chan)(chan)(chan)品(pin)(pin)(pin)精(jing)深(shen)加(jia)工(gong)優(you)勢。張(zhang)(zhang)掖(ye)(ye)市(shi)著力(li)(li)(li)打(da)造(zao)的(de)(de)綠(lv)色(se)(se)(se)蔬菜(cai)(cai)、奶(nai)牛肉(rou)牛、現代(dai)種業(ye)(ye)(ye)(ye)、現代(dai)設施(shi)農(nong)(nong)(nong)業(ye)(ye)(ye)(ye)“四個百億元”農(nong)(nong)(nong)業(ye)(ye)(ye)(ye)產(chan)(chan)(chan)業(ye)(ye)(ye)(ye)集群正在逐步形成(cheng)。全(quan)(quan)市(shi)農(nong)(nong)(nong)作(zuo)物(wu)播種面(mian)積達480萬畝(mu)以(yi)(yi)上(shang),特色(se)(se)(se)產(chan)(chan)(chan)業(ye)(ye)(ye)(ye)面(mian)積達350萬畝(mu),配置落實玉(yu)米制種100萬畝(mu)以(yi)(yi)上(shang),綠(lv)色(se)(se)(se)蔬菜(cai)(cai)95萬畝(mu),初步形成(cheng)了沿山冷涼食(shi)用菌產(chan)(chan)(chan)業(ye)(ye)(ye)(ye)帶(dai)(dai)(dai)、中部綠(lv)洲外向型綠(lv)色(se)(se)(se)蔬菜(cai)(cai)產(chan)(chan)(chan)業(ye)(ye)(ye)(ye)帶(dai)(dai)(dai)、北部特色(se)(se)(se)優(you)質林果產(chan)(chan)(chan)業(ye)(ye)(ye)(ye)帶(dai)(dai)(dai)三(san)大戈壁農(nong)(nong)(nong)業(ye)(ye)(ye)(ye)產(chan)(chan)(chan)業(ye)(ye)(ye)(ye)帶(dai)(dai)(dai)。全(quan)(quan)市(shi)市(shi)級(ji)以(yi)(yi)上(shang)農(nong)(nong)(nong)業(ye)(ye)(ye)(ye)產(chan)(chan)(chan)業(ye)(ye)(ye)(ye)化龍(long)頭企業(ye)(ye)(ye)(ye)達200家,年加(jia)工(gong)轉(zhuan)化量達280萬噸,加(jia)工(gong)轉(zhuan)化率達68%。全(quan)(quan)市(shi)7個產(chan)(chan)(chan)品(pin)(pin)(pin)入(ru)選“甘(gan)味”區域(yu)公用品(pin)(pin)(pin)牌(pai)目錄(lu),54個產(chan)(chan)(chan)品(pin)(pin)(pin)入(ru)選“甘(gan)味”企業(ye)(ye)(ye)(ye)商標(biao)品(pin)(pin)(pin)牌(pai)目錄(lu)。“張(zhang)(zhang)掖(ye)(ye)玉(yu)米種子(zi)”“張(zhang)(zhang)掖(ye)(ye)肉(rou)牛”等(deng)8個產(chan)(chan)(chan)品(pin)(pin)(pin)獲全(quan)(quan)國地(di)(di)理(li)標(biao)志(zhi)(zhi)證明商標(biao)、農(nong)(nong)(nong)產(chan)(chan)(chan)品(pin)(pin)(pin)地(di)(di)理(li)標(biao)志(zhi)(zhi)登記和地(di)(di)理(li)標(biao)志(zhi)(zhi)產(chan)(chan)(chan)品(pin)(pin)(pin)保護。豐(feng)富的(de)(de)農(nong)(nong)(nong)產(chan)(chan)(chan)品(pin)(pin)(pin)資源為張(zhang)(zhang)掖(ye)(ye)市(shi)做強(qiang)農(nong)(nong)(nong)產(chan)(chan)(chan)品(pin)(pin)(pin)精(jing)深(shen)加(jia)工(gong)產(chan)(chan)(chan)業(ye)(ye)(ye)(ye),不斷提高產(chan)(chan)(chan)品(pin)(pin)(pin)附加(jia)值、品(pin)(pin)(pin)牌(pai)影響力(li)(li)(li)和產(chan)(chan)(chan)業(ye)(ye)(ye)(ye)競爭(zheng)力(li)(li)(li)提供強(qiang)有力(li)(li)(li)支撐(cheng)。
——礦(kuang)(kuang)產資(zi)(zi)源優勢(shi)。張掖市(shi)轄(xia)區內已初步探明資(zi)(zi)源量(liang)(liang)(liang)的(de)礦(kuang)(kuang)產有煤(mei)、鐵、銅、鉛(qian)鋅、鎢(wu)(wu)鉬(mu)、芒(mang)硝(xiao)、石(shi)膏、熔劑用灰巖、冶金用白云巖、花崗(gang)巖、大(da)理巖、含(han)碘凹凸(tu)棒石(shi)粘土礦(kuang)(kuang)等(deng)(deng)24種。全市(shi)鐵礦(kuang)(kuang)儲(chu)(chu)(chu)(chu)量(liang)(liang)(liang)8.93億(yi)(yi)噸(dun)(dun)(dun),鎢(wu)(wu)遠(yuan)景(jing)資(zi)(zi)源量(liang)(liang)(liang)50萬(wan)噸(dun)(dun)(dun)(金屬(shu)量(liang)(liang)(liang)),鉬(mu)遠(yuan)景(jing)資(zi)(zi)源量(liang)(liang)(liang)102萬(wan)噸(dun)(dun)(dun)(金屬(shu)量(liang)(liang)(liang)),煤(mei)炭(tan)遠(yuan)景(jing)儲(chu)(chu)(chu)(chu)量(liang)(liang)(liang)10.5億(yi)(yi)噸(dun)(dun)(dun),芒(mang)硝(xiao)資(zi)(zi)源儲(chu)(chu)(chu)(chu)量(liang)(liang)(liang)2581.3萬(wan)噸(dun)(dun)(dun),原(yuan)鹽資(zi)(zi)源儲(chu)(chu)(chu)(chu)量(liang)(liang)(liang)320萬(wan)噸(dun)(dun)(dun),重晶石(shi)資(zi)(zi)源儲(chu)(chu)(chu)(chu)量(liang)(liang)(liang)1850萬(wan)噸(dun)(dun)(dun),螢石(shi)礦(kuang)(kuang)資(zi)(zi)源儲(chu)(chu)(chu)(chu)量(liang)(liang)(liang)23萬(wan)噸(dun)(dun)(dun),石(shi)灰石(shi)資(zi)(zi)源儲(chu)(chu)(chu)(chu)量(liang)(liang)(liang)4.62億(yi)(yi)噸(dun)(dun)(dun),冶金用白云巖資(zi)(zi)源儲(chu)(chu)(chu)(chu)量(liang)(liang)(liang)6031萬(wan)噸(dun)(dun)(dun),石(shi)膏儲(chu)(chu)(chu)(chu)量(liang)(liang)(liang)2.32億(yi)(yi)噸(dun)(dun)(dun),含(han)碘凹凸(tu)棒石(shi)粘土礦(kuang)(kuang)資(zi)(zi)源儲(chu)(chu)(chu)(chu)量(liang)(liang)(liang)1137萬(wan)噸(dun)(dun)(dun)。豐富的(de)礦(kuang)(kuang)產資(zi)(zi)源為張掖市(shi)大(da)力發展新材料(liao)、化工、新型建材等(deng)(deng)產業(ye)提(ti)供了充足的(de)原(yuan)料(liao)保障。
——清潔(jie)能(neng)(neng)源(yuan)(yuan)優勢。張(zhang)掖市(shi)境內太(tai)(tai)陽(yang)能(neng)(neng)可(ke)(ke)利用年(nian)總天數大(da)于(yu)280天,全(quan)年(nian)日照(zhao)時數為3051至3085小時,年(nian)總輻(fu)射量(liang)(liang)在6300MJ/m2左右,年(nian)太(tai)(tai)陽(yang)總輻(fu)射量(liang)(liang)自(zi)西(xi)北向東南(nan)遞減(jian),大(da)部分區(qu)域(yu)太(tai)(tai)陽(yang)總輻(fu)射量(liang)(liang)高于(yu)6100MJ/m2,主要包括高臺縣(xian)(xian)、臨澤縣(xian)(xian)、甘(gan)州區(qu)以(yi)及山丹(dan)縣(xian)(xian)和(he)民樂縣(xian)(xian)的部分地(di)(di)(di)區(qu),屬于(yu)太(tai)(tai)陽(yang)能(neng)(neng)資(zi)源(yuan)(yuan)豐富區(qu),全(quan)市(shi)光(guang)(guang)伏技術可(ke)(ke)開發(fa)(fa)(fa)量(liang)(liang)(裝(zhuang)機(ji)容量(liang)(liang))約(yue)5237萬千瓦(wa)。張(zhang)掖屬于(yu)三(san)類風(feng)(feng)(feng)資(zi)源(yuan)(yuan)區(qu),是(shi)整個河西(xi)“風(feng)(feng)(feng)電走廊”重要組(zu)成部分,保(bao)障發(fa)(fa)(fa)電利用小時數是(shi)1800小時以(yi)上(shang)。剔除風(feng)(feng)(feng)資(zi)源(yuan)(yuan)可(ke)(ke)利用地(di)(di)(di)范(fan)圍內的生(sheng)(sheng)態紅(hong)線、基(ji)本農田、壓覆礦、不可(ke)(ke)占用林地(di)(di)(di)等敏(min)感區(qu)域(yu),全(quan)市(shi)風(feng)(feng)(feng)電技術可(ke)(ke)開發(fa)(fa)(fa)量(liang)(liang)(裝(zhuang)機(ji)容量(liang)(liang))約(yue)1105萬千瓦(wa)。水(shui)能(neng)(neng)資(zi)源(yuan)(yuan)理論蘊藏量(liang)(liang)約(yue)為1000萬千瓦(wa)。生(sheng)(sheng)物質(zhi)(zhi)能(neng)(neng)資(zi)源(yuan)(yuan)儲備豐富,可(ke)(ke)供應資(zi)源(yuan)(yuan)量(liang)(liang)折合標煤43.19萬噸(dun),可(ke)(ke)進行一(yi)定規模(mo)生(sheng)(sheng)物質(zhi)(zhi)能(neng)(neng)發(fa)(fa)(fa)電。“十四五”期間,張(zhang)掖市(shi)可(ke)(ke)依(yi)托豐富的風(feng)(feng)(feng)能(neng)(neng)、光(guang)(guang)能(neng)(neng)、熱能(neng)(neng)、水(shui)力、生(sheng)(sheng)物質(zhi)(zhi)能(neng)(neng)等能(neng)(neng)源(yuan)(yuan)資(zi)源(yuan)(yuan)優勢,搶抓國(guo)家“雙碳”戰略、河西(xi)走廊清潔(jie)能(neng)(neng)源(yuan)(yuan)基(ji)地(di)(di)(di)建設(she)等重大(da)政策機(ji)遇,按照(zhao)“大(da)型化、基(ji)地(di)(di)(di)化、源(yuan)(yuan)網荷儲、火氫醇一(yi)體化”的發(fa)(fa)(fa)展思路,風(feng)(feng)(feng)電、光(guang)(guang)電、水(shui)電、儲能(neng)(neng)、抽蓄等多元協同(tong)發(fa)(fa)(fa)展,打造多能(neng)(neng)互補能(neng)(neng)源(yuan)(yuan)示范(fan)基(ji)地(di)(di)(di)。
——土地(di)資源(yuan)優勢。張掖市(shi)(shi)東西跨(kua)度(du)(du)4°52′,長210~465公里(li),南(nan)北跨(kua)度(du)(du)2°29′,寬30~148公里(li),總(zong)面(mian)積(ji)3.86萬平方公里(li),占甘肅省(sheng)總(zong)面(mian)積(ji)的(de)(de)8.67%。全市(shi)(shi)現有耕(geng)地(di)380多萬畝,只占土地(di)總(zong)面(mian)積(ji)的(de)(de)6.4%左右。豐富的(de)(de)土地(di)資源(yuan)可為(wei)張掖市(shi)(shi)實施(shi)“工(gong)業(ye)強市(shi)(shi)、產業(ye)立(li)市(shi)(shi)”戰略提供充(chong)足的(de)(de)用地(di)空間,使張掖市(shi)(shi)在(zai)新(xin)一輪(lun)工(gong)業(ye)發展競爭中(zhong)搶(qiang)占先機、贏(ying)得(de)主動。
——人力(li)資源優(you)勢。張(zhang)掖市(shi)(shi)(shi)現有(you)河西(xi)學(xue)(xue)院、培黎職業(ye)學(xue)(xue)院2所全(quan)日制公(gong)辦高(gao)等(deng)院校,學(xue)(xue)科(ke)門類比較齊全(quan),各類實驗(yan)、實訓車間、實訓基地為(wei)張(zhang)掖市(shi)(shi)(shi)工業(ye)發展(zhan)培養了(le)大量綜(zong)合應用型人才(cai),為(wei)張(zhang)掖市(shi)(shi)(shi)產業(ye)轉型升級和高(gao)質量發展(zhan)提供(gong)充(chong)足的(de)人力(li)資源保(bao)障(zhang)。張(zhang)掖市(shi)(shi)(shi)每年輸轉農(nong)村勞(lao)動(dong)力(li)28萬余人以上(shang),形成(cheng)了(le)“甘州西(xi)北藍騎士、山丹焉支(zhi)鐵人、民樂(le)憨小伙、民樂(le)俏手巧匠、臨澤棗(zao)鄉巧廚娘(niang)、丹霞(xia)妹、高(gao)臺祁連(lian)快手、肅南裕固繡娘(niang)”8個勞(lao)務品牌,有(you)效緩解全(quan)市(shi)(shi)(shi)工業(ye)企業(ye)反映突(tu)出(chu)的(de)“招工難(nan)、用工荒”問題,保(bao)障(zhang)全(quan)市(shi)(shi)(shi)工業(ye)穩定增(zeng)長(chang)的(de)用工需求(qiu)。
三、指(zhi)導思想和發(fa)展目標(biao)
(一)指導思想
以(yi)(yi)習近(jin)平新(xin)時代中(zhong)國特(te)色社會(hui)主義思想為指導,深(shen)(shen)入(ru)貫徹黨(dang)的十(shi)九(jiu)大和十(shi)九(jiu)屆歷次(ci)(ci)(ci)全(quan)會(hui)精神,全(quan)面落實習近(jin)平總書記對甘(gan)肅重要講話和指示精神,按照省(sheng)第十(shi)四次(ci)(ci)(ci)黨(dang)代會(hui)決策部署和市第五次(ci)(ci)(ci)黨(dang)代會(hui)工(gong)作安排,積極融入(ru)甘(gan)肅省(sheng)“一核三帶”區域發(fa)展格局,以(yi)(yi)產業結構(gou)調整優化(hua)為主線(xian),以(yi)(yi)科(ke)技(ji)創新(xin)為引領,以(yi)(yi)工(gong)業園(yuan)區為載體(ti),以(yi)(yi)“強龍頭、補鏈條、聚集群”為主攻方向,深(shen)(shen)入(ru)實施工(gong)業突(tu)破發(fa)展和數(shu)字(zi)經(jing)濟賦(fu)能行動,通過(guo)改舊育新(xin)推動工(gong)業經(jing)濟擴量提質,為建設(she)幸(xing)福(fu)美(mei)好(hao)新(xin)張掖提供不竭動力(li)和強勁支撐。
(二)基本原則
——堅持(chi)創新(xin)發(fa)展,科技先行(xing)。不斷完善創新(xin)體系(xi),加快(kuai)以工業互聯(lian)網為(wei)代(dai)(dai)表的先進(jin)技術研發(fa)和(he)(he)(he)應用(yong),推(tui)動(dong)以新(xin)一代(dai)(dai)信息(xi)技術產(chan)業和(he)(he)(he)智(zhi)能(neng)制造業為(wei)代(dai)(dai)表的新(xin)興產(chan)業高質量發(fa)展,促進(jin)工業化和(he)(he)(he)信息(xi)化融合,形成持(chi)續增長動(dong)能(neng)。
——堅持特色發(fa)(fa)展(zhan),深耕(geng)優勢。立足產業(ye)鏈優勢領域,打造一批(pi)專(zhuan)精特新企業(ye),支持工(gong)業(ye)互聯(lian)網、5G、物聯(lian)網等新型(xing)基礎設(she)施(shi)建設(she)相(xiang)關(guan)產業(ye)加快(kuai)發(fa)(fa)展(zhan),形成與(yu)周邊區域錯位發(fa)(fa)展(zhan)的格局。不斷(duan)提高信息和智(zhi)能制造等產業(ye)鏈間協作水平,增(zeng)強產業(ye)鏈韌性。
——堅持綠(lv)色發展(zhan),生(sheng)態優(you)先。始終堅持綠(lv)水青山(shan)(shan)就是金山(shan)(shan)銀山(shan)(shan)的(de)發展(zhan)理念,正(zheng)確(que)處理資源(yuan)、環境與發展(zhan)的(de)關系(xi),嚴格實施“三(san)線一單”生(sheng)態環境分區(qu)(qu)管控,全面推進(jin)節(jie)能減排、清潔生(sheng)產、產品綠(lv)色化、制造過程綠(lv)色化,推動工業(ye)園(yuan)區(qu)(qu)循環化改造,實現工業(ye)綠(lv)色發展(zhan)。
——堅持(chi)開放發展(zhan)(zhan),合作共(gong)(gong)贏。充分(fen)利用張掖作為(wei)新(xin)亞歐大陸橋溝(gou)通國內(nei)東西交通的咽喉(hou)要道區位優勢(shi),全方(fang)位、多層(ceng)面參(can)(can)與(yu)“一(yi)帶一(yi)路”縱(zong)深發展(zhan)(zhan),從人(ren)才(cai)、信(xin)息(xi)、技術、資本、物流、制(zhi)造等(deng)方(fang)面主動融入“一(yi)帶一(yi)路”,實現(xian)借力發展(zhan)(zhan)。加(jia)強區域(yu)性產(chan)業定位研究(jiu),有(you)選擇的承接(jie)產(chan)業轉(zhuan)移,主動參(can)(can)與(yu)區域(yu)分(fen)工協作,共(gong)(gong)同(tong)打造一(yi)體化、差異化的現(xian)代產(chan)業集群。
(三)戰略定位
根(gen)據張掖市工(gong)業(ye)(ye)發(fa)展基(ji)(ji)礎和(he)未來(lai)產(chan)業(ye)(ye)發(fa)展趨勢,充(chong)分考慮區位、資源等優(you)勢。到2025年(nian),全市基(ji)(ji)本形成(cheng)(cheng)以新興產(chan)業(ye)(ye)為(wei)主導、傳統優(you)勢產(chan)業(ye)(ye)為(wei)支撐,布(bu)局(ju)合理、競爭力強的工(gong)業(ye)(ye)產(chan)業(ye)(ye)體系,工(gong)業(ye)(ye)經濟總量和(he)質量在全省實現爭先進位,發(fa)展成(cheng)(cheng)為(wei)“一帶一路(lu)”甘肅新興工(gong)業(ye)(ye)城市。
——河西(xi)地(di)(di)(di)區承接東(dong)部(bu)產(chan)業(ye)(ye)轉移新(xin)高地(di)(di)(di)。搶抓國家促(cu)進東(dong)部(bu)地(di)(di)(di)區制(zhi)造業(ye)(ye)有序轉移的重大機遇(yu),以產(chan)業(ye)(ye)升級(ji)和(he)產(chan)業(ye)(ye)鏈(lian)延伸(shen)為目標,以工(gong)(gong)業(ye)(ye)園區為載體,積(ji)極吸納東(dong)部(bu)地(di)(di)(di)區資(zi)本(ben)、技術、人才等(deng)要(yao)素,優先(xian)引(yin)進農畜產(chan)品精深加工(gong)(gong)、化(hua)工(gong)(gong)、新(xin)材料、裝備制(zhi)造等(deng)產(chan)業(ye)(ye)頭部(bu)企業(ye)(ye),在(zai)產(chan)業(ye)(ye)集(ji)聚、科技創新(xin)等(deng)方(fang)面,積(ji)極探索科學、有序承接產(chan)業(ye)(ye)轉移新(xin)路徑,為河西(xi)地(di)(di)(di)區承接東(dong)部(bu)地(di)(di)(di)區產(chan)業(ye)(ye)轉移提供經驗示范。
——河(he)西地區(qu)(qu)制造(zao)業高(gao)質量發(fa)展示范(fan)區(qu)(qu)。加快推動重點(dian)產業之間的廣(guang)泛聯結、緊(jin)密(mi)互動、深度融(rong)合,培育新(xin)的經濟增(zeng)長點(dian)。有(you)序(xu)布局戰略(lve)性新(xin)興產業,努力(li)打造(zao)具有(you)完(wan)整產業鏈的產業集(ji)群,形成面(mian)向未來(lai)競爭(zheng)新(xin)優勢的產業發(fa)展格局和先進制造(zao)模式,打造(zao)河(he)西地區(qu)(qu)制造(zao)業高(gao)質量發(fa)展的示范(fan)引領區(qu)(qu)。
——河(he)西(xi)(xi)地區(qu)工業創新(xin)發展新(xin)標桿。以(yi)“三化”改造(zao)為契機(ji),加快推(tui)進傳統產業轉型升級、提(ti)質增效;著力(li)(li)培(pei)育(yu)數(shu)(shu)據信息、高端裝備制造(zao)等新(xin)興產業,加快構建以(yi)知識、技(ji)術、信息、數(shu)(shu)據等新(xin)生產要素(su)為支撐的現代(dai)產業體系,著力(li)(li)培(pei)育(yu)一批行業骨干企(qi)業和科(ke)技(ji)型企(qi)業,打造(zao)河(he)西(xi)(xi)地區(qu)數(shu)(shu)產融合標桿城市。
(四)發展目標
“十(shi)四五”時期,張掖市要(yao)全(quan)力推(tui)動工業高(gao)端化(hua)、智(zhi)能化(hua)、綠(lv)色化(hua)發展,實現工業提質(zhi)增效新(xin)突破,基本形成以“科技含(han)量高(gao)、經(jing)濟效益好、資源(yuan)消耗低、環境污(wu)染(ran)少”為特征的工業經(jing)濟體系。
——規模(mo)總量躍(yue)上(shang)(shang)(shang)新臺階(jie)。到2025年,規模(mo)以(yi)上(shang)(shang)(shang)工業(ye)增(zeng)(zeng)加(jia)值(zhi)年均增(zeng)(zeng)長15%以(yi)上(shang)(shang)(shang),工業(ye)固(gu)定(ding)資產投(tou)資年均增(zeng)(zeng)長60%以(yi)上(shang)(shang)(shang)。百億元以(yi)上(shang)(shang)(shang)產值(zhi)園區(qu)達到3個以(yi)上(shang)(shang)(shang),規模(mo)以(yi)上(shang)(shang)(shang)工業(ye)企業(ye)數量達到320戶以(yi)上(shang)(shang)(shang)。
——結構(gou)調(diao)整(zheng)取得(de)新成效。到2025年,工業增加(jia)(jia)值占GDP比重(zhong)達(da)到16%以(yi)上,數據信(xin)息產業增加(jia)(jia)值占GDP比重(zhong)達(da)到5%以(yi)上,工業對全市經濟發(fa)展的支撐能力顯著(zhu)增強。
——技術(shu)創(chuang)(chuang)新(xin)取得新(xin)進(jin)步。到2025年,以企業(ye)(ye)為主(zhu)體(ti)(ti)的技術(shu)創(chuang)(chuang)新(xin)體(ti)(ti)系基本形成,自主(zhu)創(chuang)(chuang)新(xin)能力(li)大(da)幅(fu)提(ti)升。工業(ye)(ye)企業(ye)(ye)研發(fa)經(jing)費(fei)內部支出占銷售收(shou)入的比重達(da)到2%以上(shang)(shang),市(shi)級以上(shang)(shang)企業(ye)(ye)技術(shu)中心達(da)到80戶以上(shang)(shang)。
——雙(shuang)碳雙(shuang)控取得新進(jin)展。到(dao)2025年,全(quan)市規模(mo)以(yi)上單(dan)(dan)位工(gong)業增加(jia)值能(neng)(neng)耗、單(dan)(dan)位工(gong)業增加(jia)值用水(shui)量(liang)控制在指(zhi)標要求范(fan)圍內。依法(fa)依規推(tui)動(dong)落后產(chan)能(neng)(neng)退(tui)出(chu),推(tui)動(dong)傳統高耗能(neng)(neng)行(xing)業綠色化(hua)、低碳化(hua)改(gai)造,積極創建(jian)綠色制造產(chan)業體系。
——兩化融合(he)取得新(xin)(xin)突破(po)。新(xin)(xin)一代信息基礎設施不斷完(wan)善(shan),實(shi)現全市(shi)各縣區(qu)城區(qu)、鄉(xiang)鎮(zhen)、重點(dian)工業(ye)園(yuan)區(qu)、重要(yao)交通干線以及人流密集場(chang)所(suo)5G全面覆蓋(gai)(gai),5G網絡人口覆蓋(gai)(gai)率達(da)80%以上,大(da)數(shu)(shu)據產(chan)業(ye)園(yuan)建設取得重大(da)進展(zhan),工業(ye)互(hu)聯網體系初步形成。制(zhi)造業(ye)數(shu)(shu)字(zi)化升級成效(xiao)明顯,數(shu)(shu)字(zi)經濟(ji)核(he)心產(chan)業(ye)高效(xiao)發展(zhan),新(xin)(xin)一代信息技術和工業(ye)化深度融合(he)。
表(biao)3-1張掖市“十四五”工業與信息化發展(zhan)主要指標
四、發展重點
圍繞壯大提(ti)升清潔能源、農畜產(chan)(chan)品精深加(jia)工(gong)、化工(gong)、新(xin)材料(liao)四大主導產(chan)(chan)業(ye)(ye),集(ji)中突破智能制造(zao)、數(shu)據(ju)信息、高(gao)端裝備制造(zao)三大新(xin)興產(chan)(chan)業(ye)(ye),配套發展專業(ye)(ye)服務(wu)(wu)、金融(rong)服務(wu)(wu)、生產(chan)(chan)性服務(wu)(wu)等(deng)現代服務(wu)(wu)業(ye)(ye),加(jia)快構建現代工(gong)業(ye)(ye)產(chan)(chan)業(ye)(ye)新(xin)體系,實現全(quan)市工(gong)業(ye)(ye)經濟(ji)在規模、效(xiao)益、比(bi)重等(deng)方面大幅提(ti)升。
(一)加快發展四大主導產業
到2025年,主導(dao)產(chan)(chan)(chan)(chan)業(ye)(ye)(ye)集(ji)群規模(mo)力爭(zheng)突破500億(yi)元,其(qi)中,化(hua)(hua)工(gong)產(chan)(chan)(chan)(chan)業(ye)(ye)(ye)規模(mo)突破200億(yi)元(其(qi)中,煤(mei)化(hua)(hua)工(gong)產(chan)(chan)(chan)(chan)值(zhi)達(da)到100億(yi)元),清潔能源、農畜產(chan)(chan)(chan)(chan)品精深加工(gong)、新材料等三(san)個產(chan)(chan)(chan)(chan)業(ye)(ye)(ye)產(chan)(chan)(chan)(chan)值(zhi)分別達(da)到100億(yi)元。主導(dao)產(chan)(chan)(chan)(chan)業(ye)(ye)(ye)整體(ti)競(jing)爭(zheng)優(you)勢大(da)幅提升,成為全市經濟社(she)會(hui)發展的重要支(zhi)撐和參(can)與區域產(chan)(chan)(chan)(chan)業(ye)(ye)(ye)競(jing)爭(zheng)的主力軍。
1.清潔能源產業
堅持風、光、水、火、氫、醇多能(neng)互(hu)補,發、輸、儲、用、造一體發展(zhan)要求,加(jia)快多能(neng)互(hu)補能(neng)源示范基地建設。
——光電。重點建設甘州南灘(tan)、臨澤平川板橋北(bei)灘(tan)、高臺高崖子灘(tan)、山(shan)丹(dan)東樂(le)灘(tan)、民樂(le)三墩(dun)灘(tan)、肅南柳(liu)古墩(dun)灘(tan)6個(ge)百(bai)萬千瓦(wa)(wa)級光電基(ji)地。實施山(shan)丹(dan)花草灘(tan)一體(ti)化基(ji)地配套光伏(fu)(fu)項目,打造分布式光伏(fu)(fu)電站(zhan)及六縣區光伏(fu)(fu)生態(tai)示范(fan)項目。到(dao)2025年,全市(shi)光伏(fu)(fu)發電裝機達到(dao)1500萬千瓦(wa)(wa)以(yi)上。
——風(feng)(feng)電(dian)(dian)(dian)。優(you)先考慮甘州(zhou)區北(bei)部平(ping)山湖、臨澤縣(xian)(xian)(xian)平(ping)川北(bei)灘(tan)、高臺(tai)縣(xian)(xian)(xian)鹽池灘(tan)、肅南(nan)縣(xian)(xian)(xian)明花及(ji)山丹縣(xian)(xian)(xian)繡花廟等具備一定(ding)的風(feng)(feng)能資源(yuan)開(kai)發潛力、適合(he)建(jian)設(she)(she)一定(ding)規模風(feng)(feng)電(dian)(dian)(dian)場的區域,優(you)先布局建(jian)設(she)(she)風(feng)(feng)電(dian)(dian)(dian)場。重點建(jian)設(she)(she)甘州(zhou)平(ping)山湖、臨澤平(ping)川北(bei)灘(tan)、高臺(tai)北(bei)部灘(tan)3個百萬千(qian)瓦級風(feng)(feng)電(dian)(dian)(dian)基地,建(jian)設(she)(she)民樂分散(san)式風(feng)(feng)電(dian)(dian)(dian)場。到2025年,全市(shi)風(feng)(feng)電(dian)(dian)(dian)項目裝機達500萬千(qian)瓦以上。
——生物質(zhi)(zhi)能發電(dian)。利用生物質(zhi)(zhi)資(zi)源,因地制(zhi)宜發展生物質(zhi)(zhi)能,在甘州區建(jian)設生物質(zhi)(zhi)發電(dian)項目,新增裝機容量3萬千瓦,到2025年,全市生物質(zhi)(zhi)發電(dian)裝機容量達(da)到7萬千瓦以上(shang)。
——氫(qing)(qing)能產(chan)業。重點實(shi)施張(zhang)掖(ye)經濟技(ji)術(shu)開發(fa)(fa)區(qu)氫(qing)(qing)能產(chan)業園等“零碳”產(chan)業園建設項目,探索實(shi)施1-2個制氫(qing)(qing)、儲氫(qing)(qing)、運(yun)氫(qing)(qing)、用氫(qing)(qing)和裝(zhuang)備制造示范(fan)園與應(ying)用場景(jing)項目,示范(fan)引(yin)領(ling)清潔能源產(chan)業發(fa)(fa)展。
——清潔(jie)煤(mei)(mei)電。實施清潔(jie)取(qu)暖(nuan)“煤(mei)(mei)改(gai)電”工程(cheng),探索利用風電、光電等可再生能(neng)源電力與“煤(mei)(mei)改(gai)電”供暖(nuan)用戶開(kai)展(zhan)直(zhi)接(jie)交易,實現(xian)低成本清潔(jie)電力供暖(nuan)。積(ji)極爭取(qu)將(jiang)張掖火電二期2×100萬千瓦(wa)、山丹花草灘2×100萬千瓦(wa)項目納入國家煤(mei)(mei)電保供范圍,力爭獲得(de)指(zhi)標并于“十四五”末開(kai)工建設。到(dao)2025年,全市火電裝(zhuang)機容量達到(dao)465萬千瓦(wa)以(yi)上。
——水電(dian)(dian)開發。綜(zong)合(he)考慮省市電(dian)(dian)網電(dian)(dian)力(li)調峰需求,抓好黑河流(liu)域新建(jian)、續(xu)建(jian)項(xiang)目,全面完成主要(yao)河流(liu)水能資源開發建(jian)設(she),積(ji)極推進盤道山及肅南皇城抽水蓄能電(dian)(dian)站項(xiang)目建(jian)設(she),推動(dong)補選新增5個抽水蓄能電(dian)(dian)站項(xiang)目滾動(dong)納規。到2025年(nian),水電(dian)(dian)總裝機達(da)106萬千(qian)瓦。
2.農畜產品精深(shen)加工產業
重點打造種子加(jia)(jia)工(gong)(gong)(gong)、酒類釀(niang)造、中藥材加(jia)(jia)工(gong)(gong)(gong)、馬(ma)鈴薯加(jia)(jia)工(gong)(gong)(gong)、蔬菜深(shen)加(jia)(jia)工(gong)(gong)(gong)、食用菌(jun)加(jia)(jia)工(gong)(gong)(gong)、肉制品加(jia)(jia)工(gong)(gong)(gong)、乳制品加(jia)(jia)工(gong)(gong)(gong)、果品深(shen)加(jia)(jia)工(gong)(gong)(gong)等9條特(te)色(se)農畜(chu)產(chan)(chan)(chan)品精深(shen)加(jia)(jia)工(gong)(gong)(gong)產(chan)(chan)(chan)業鏈,促進農畜(chu)產(chan)(chan)(chan)品精深(shen)加(jia)(jia)工(gong)(gong)(gong)高(gao)端化發展。到2025年,全市農畜(chu)產(chan)(chan)(chan)品精深(shen)加(jia)(jia)工(gong)(gong)(gong)業總產(chan)(chan)(chan)值(zhi)達(da)到100億元。
——種子(zi)加工產(chan)(chan)(chan)業(ye)。強(qiang)化新品種研發(fa)(fa),推動玉(yu)(yu)米(mi)制(zhi)(zhi)種向(xiang)規模化、產(chan)(chan)(chan)業(ye)化發(fa)(fa)展(zhan),打造以玉(yu)(yu)米(mi)制(zhi)(zhi)種為(wei)主(zhu)導,蔬菜、馬鈴(ling)薯、油菜制(zhi)(zhi)種為(wei)重(zhong)點(dian),瓜類(lei)、花卉、中藥材(cai)、小雜(za)糧等制(zhi)(zhi)種為(wei)支撐的“1+3+N”種子(zi)全產(chan)(chan)(chan)業(ye)鏈生產(chan)(chan)(chan)體(ti)系(xi)。到2025年,全市種子(zi)產(chan)(chan)(chan)業(ye)產(chan)(chan)(chan)值達到30億元以上(shang)。
——酒類釀造產(chan)(chan)(chan)業(ye)。推(tui)動傳統釀造工藝(yi)向現代(dai)化釀品工業(ye)生產(chan)(chan)(chan)轉型(xing),重點開發(fa)(fa)保健(jian)型(xing)、飲(yin)料型(xing)、調配型(xing)、高(gao)端(duan)收藏型(xing)等特色產(chan)(chan)(chan)品,努力(li)(li)(li)擴大白酒、葡萄酒品牌影響力(li)(li)(li),提高(gao)張掖(ye)酒類產(chan)(chan)(chan)品在省內(nei)外市(shi)(shi)場(chang)份額,提高(gao)企業(ye)市(shi)(shi)場(chang)競爭力(li)(li)(li)。培育(yu)壯大經濟實力(li)(li)(li)雄(xiong)厚(hou)、帶動力(li)(li)(li)強的產(chan)(chan)(chan)業(ye)龍頭企業(ye),鼓勵酒類骨(gu)干企業(ye)向園區化、集群化發(fa)(fa)展。到2025年,全市(shi)(shi)釀造產(chan)(chan)(chan)業(ye)產(chan)(chan)(chan)值達到20億元以上。
——中(zhong)(zhong)藥(yao)材加(jia)工(gong)產業(ye)。加(jia)大板藍(lan)根、甘草、當歸、黨參、黃芪、甜葉菊等藥(yao)材標準化種植,重點發展傳(chuan)統(tong)中(zhong)(zhong)藥(yao)制劑、特殊飲片,開(kai)發中(zhong)(zhong)藥(yao)食品、功能(neng)性食品等健康(kang)產品。支持甘肅河西制藥(yao)公司(si)打造中(zhong)(zhong)醫藥(yao)“老字號”品牌(pai),延(yan)伸發展中(zhong)(zhong)醫藥(yao)大健康(kang)產業(ye)。
推動民樂(le)縣(xian)中藥(yao)材創(chuang)業創(chuang)新孵化園建設,形成立足河西、輻射(she)全(quan)國的標準化中藥(yao)材倉儲物流網絡體系,做強“西部藥(yao)都”品牌。到2025年,全(quan)市中藥(yao)材產(chan)(chan)業產(chan)(chan)值達到3億元以上(shang)。
——蔬菜(cai)深(shen)(shen)加(jia)(jia)工(gong)產(chan)業。重(zhong)點開發(fa)以番(fan)(fan)(fan)茄、胡(hu)蘿(luo)卜榨(zha)汁等為主的蔬菜(cai)飲品;以南(nan)(nan)瓜(gua)精粉(fen)、超微南(nan)(nan)瓜(gua)粉(fen)、南(nan)(nan)瓜(gua)營養速溶粉(fen)、南(nan)(nan)瓜(gua)粥(zhou)片、南(nan)(nan)瓜(gua)休閑食品、南(nan)(nan)瓜(gua)籽營養食品等為主的南(nan)(nan)瓜(gua)系列(lie)食品。加(jia)(jia)大紫皮大蒜(suan)開發(fa)力度,提高紫皮大蒜(suan)附加(jia)(jia)值。重(zhong)點發(fa)展番(fan)(fan)(fan)茄醬(jiang)、番(fan)(fan)(fan)茄罐頭等番(fan)(fan)(fan)茄深(shen)(shen)加(jia)(jia)工(gong)系列(lie)產(chan)品,加(jia)(jia)大番(fan)(fan)(fan)茄皮、番(fan)(fan)(fan)茄籽等副產(chan)物的綜合(he)利用。到2025年,全(quan)市(shi)蔬菜(cai)深(shen)(shen)加(jia)(jia)工(gong)產(chan)業產(chan)值達到6億元以上。
——馬(ma)鈴(ling)(ling)薯(shu)(shu)加(jia)工(gong)產業(ye)。以馬(ma)鈴(ling)(ling)薯(shu)(shu)全粉、馬(ma)鈴(ling)(ling)薯(shu)(shu)淀(dian)粉加(jia)工(gong)和馬(ma)鈴(ling)(ling)薯(shu)(shu)蛋(dan)白提(ti)取為(wei)核心,拓展馬(ma)鈴(ling)(ling)薯(shu)(shu)產業(ye)鏈(lian),提(ti)升馬(ma)鈴(ling)(ling)薯(shu)(shu)精深加(jia)工(gong)產業(ye)鏈(lian)整體競爭力(li),努力(li)建成(cheng)全省具有(you)較大影響力(li)的馬(ma)鈴(ling)(ling)薯(shu)(shu)食品生產供(gong)應基(ji)地。到2025年,全市(shi)馬(ma)鈴(ling)(ling)薯(shu)(shu)加(jia)工(gong)產業(ye)產值達到3億元(yuan)以上。
——食用(yong)菌(jun)(jun)加工(gong)(gong)產(chan)(chan)(chan)業(ye)。大力推(tui)進(jin)食用(yong)菌(jun)(jun)精深(shen)加工(gong)(gong)產(chan)(chan)(chan)業(ye)發展(zhan),重點開發食用(yong)菌(jun)(jun)醬、食用(yong)菌(jun)(jun)干(gan)(粉)、香(xiang)菇面(mian)條、香(xiang)菇餅干(gan)等(deng)方便食品(pin)、休閑食品(pin),研究開發以食用(yong)菌(jun)(jun)為(wei)原料的保(bao)健品(pin)、輔助療品(pin),延伸(shen)產(chan)(chan)(chan)業(ye)鏈,提升附加值(zhi)。到2025年,全市食用(yong)菌(jun)(jun)產(chan)(chan)(chan)業(ye)產(chan)(chan)(chan)值(zhi)達到10億元(yuan)以上。
——肉(rou)(rou)制(zhi)品(pin)(pin)(pin)加工(gong)(gong)產(chan)業(ye)。應用新(xin)技術、新(xin)工(gong)(gong)藝(yi)、新(xin)裝備改造提(ti)升現(xian)有肉(rou)(rou)制(zhi)品(pin)(pin)(pin)加工(gong)(gong)生(sheng)產(chan)線(xian),發展(zhan)精(jing)細分(fen)割肉(rou)(rou)、低溫肉(rou)(rou)制(zhi)品(pin)(pin)(pin)、中(zhong)西式(shi)肉(rou)(rou)制(zhi)品(pin)(pin)(pin)、熟(shu)肉(rou)(rou)制(zhi)品(pin)(pin)(pin)等產(chan)品(pin)(pin)(pin),提(ti)高肉(rou)(rou)類加工(gong)(gong)副產(chan)品(pin)(pin)(pin)綜(zong)合利用水平。
鼓勵電商、直(zhi)播(bo)等新型銷售模式,持續擴大線上線下產品銷量,提升肉制(zhi)品加工企業(ye)市(shi)場影響力,努力創建一批肉制(zhi)品自(zi)主知名品牌。到(dao)2025年,全(quan)市(shi)肉制(zhi)品加工產業(ye)產值達到(dao)5億元(yuan)以(yi)上。
——乳制品加工(gong)(gong)產(chan)業。加快奶(nai)(nai)源基地建設(she),加強品牌(pai)建設(she),提(ti)(ti)高(gao)奶(nai)(nai)源產(chan)量和質量。重點(dian)發展巴氏殺菌(jun)奶(nai)(nai)(鮮奶(nai)(nai))、超高(gao)溫滅(mie)菌(jun)奶(nai)(nai)(常(chang)溫奶(nai)(nai))、酸奶(nai)(nai)、乳飲料等產(chan)品,提(ti)(ti)高(gao)乳制品生產(chan)加工(gong)(gong)能力,形成(cheng)多樣(yang)化(hua)乳品產(chan)品結構。到2025年,全市乳制品加工(gong)(gong)產(chan)業產(chan)值(zhi)達到7億元以上。
——果(guo)品深(shen)加(jia)(jia)(jia)工(gong)產業(ye)。擴大葡萄、紅棗(zao)、枸(gou)杞、木本油料等林(lin)果(guo)精深(shen)加(jia)(jia)(jia)工(gong)規模(mo),切實提高(gao)特色林(lin)果(guo)商(shang)(shang)品化(hua)處理和初(chu)加(jia)(jia)(jia)工(gong)比例(li)。開發以文冠果(guo)為(wei)主的木本油料深(shen)加(jia)(jia)(jia)工(gong)系列(lie)產品,提高(gao)林(lin)果(guo)產品附加(jia)(jia)(jia)值,進一(yi)步延伸產業(ye)鏈。努力(li)做大做強紅棗(zao)產業(ye),提高(gao)“臨澤小棗(zao)”的“中華老(lao)字號(hao)”產品和“全國地理標(biao)志保護商(shang)(shang)標(biao)”的品牌價值和效應。力(li)爭到(dao)2025年,特色林(lin)果(guo)深(shen)加(jia)(jia)(jia)工(gong)產業(ye)產值達到(dao)2億元以上。
圖4-1農畜產(chan)品精深加工路線(xian)圖
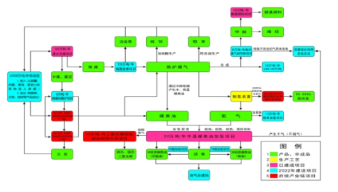
3.化工產業
以(yi)高臺工(gong)(gong)(gong)業(ye)園區(qu)(qu)鹽(yan)池(chi)工(gong)(gong)(gong)業(ye)園、南(nan)華工(gong)(gong)(gong)業(ye)園化工(gong)(gong)(gong)產業(ye)集(ji)中區(qu)(qu)、民樂工(gong)(gong)(gong)業(ye)園區(qu)(qu)化工(gong)(gong)(gong)產業(ye)園、張掖經(jing)濟(ji)技(ji)術開發區(qu)(qu)循環經(jing)濟(ji)示范園化工(gong)(gong)(gong)產業(ye)集(ji)中區(qu)(qu)等4個已(yi)認定(ding)的(de)省級(ji)化工(gong)(gong)(gong)園區(qu)(qu)(產業(ye)集(ji)中區(qu)(qu))為平(ping)臺,以(yi)煤化工(gong)(gong)(gong)、鹽(yan)硝化工(gong)(gong)(gong)、硼化工(gong)(gong)(gong)、農藥(yao)(yao)化工(gong)(gong)(gong)、氟化工(gong)(gong)(gong)為重點,積(ji)極發展醫藥(yao)(yao)、農藥(yao)(yao)、特種聚合(he)物、復合(he)材(cai)料、制氫等產業(ye),努(nu)力(li)打造具有一定(ding)影(ying)響(xiang)力(li)的(de)化工(gong)(gong)(gong)循環經(jing)濟(ji)產業(ye)集(ji)群,構建連橫合(he)縱、耦合(he)發展的(de)產業(ye)共生體(ti)系。
——煤化(hua)(hua)工(gong)。加快(kuai)全市煤礦原煤開采,充分利(li)用(yong)周邊地區(qu)的煤炭資源,重(zhong)點打造(zao)煤制烯烴、煤制氣(qi)等產(chan)(chan)業(ye)(ye)(ye)(ye)鏈,發(fa)展新型煤化(hua)(hua)工(gong)產(chan)(chan)業(ye)(ye)(ye)(ye)。高臺工(gong)業(ye)(ye)(ye)(ye)園(yuan)區(qu)南華(hua)工(gong)業(ye)(ye)(ye)(ye)園(yuan)化(hua)(hua)工(gong)產(chan)(chan)業(ye)(ye)(ye)(ye)集中(zhong)區(qu)通過(guo)煤炭分質利(li)用(yong)加快(kuai)產(chan)(chan)業(ye)(ye)(ye)(ye)的優(you)化(hua)(hua)升級,形成涵蓋洗選、焦(jiao)(jiao)化(hua)(hua)、焦(jiao)(jiao)油加氫(qing)、環保醇基(ji)燃料、物流園(yuan)、油氣(qi)合建站等項目的循環經濟產(chan)(chan)業(ye)(ye)(ye)(ye)基(ji)地。重(zhong)點實施(shi)首途(tu)新能源發(fa)展有限公(gong)司10萬(wan)噸(dun)/年焦(jiao)(jiao)化(hua)(hua)粗苯加氫(qing)項目、張掖市晉昌源煤業(ye)(ye)(ye)(ye)有限公(gong)司120萬(wan)噸(dun)/年搗固(gu)煉焦(jiao)(jiao)、600萬(wan)噸(dun)煤炭分質利(li)用(yong)等項目,建成后年產(chan)(chan)值達(da)到100億元(yuan),納稅(shui)8億元(yuan)以(yi)上。
圖4-2煤化(hua)工產業鏈(lian)項目(mu)產品關聯圖
張(zhang)掖經(jing)濟技術(shu)開發(fa)(fa)區(qu)循(xun)環經(jing)濟示(shi)范園(yuan)化(hua)工(gong)產(chan)(chan)業(ye)(ye)集(ji)(ji)中區(qu)以農藥(yao)化(hua)工(gong)、制氫等為主導產(chan)(chan)業(ye)(ye),配(pei)(pei)套(tao)發(fa)(fa)展廢棄(qi)物(wu)資源化(hua)利(li)用產(chan)(chan)業(ye)(ye)及(ji)現代(dai)物(wu)流業(ye)(ye)等配(pei)(pei)套(tao)產(chan)(chan)業(ye)(ye)。通過建鏈(lian)(lian)延鏈(lian)(lian)整合提(ti)升,完善產(chan)(chan)業(ye)(ye)鏈(lian)(lian),提(ti)升化(hua)工(gong)產(chan)(chan)業(ye)(ye)集(ji)(ji)中區(qu)的(de)(de)專(zhuan)業(ye)(ye)化(hua)、智能化(hua)和綠(lv)色化(hua)建設(she)水平。力爭到(dao)(dao)2025年,初步建成以高新技術(shu)為先導、綠(lv)色化(hua)工(gong)為特色的(de)(de)安全環保型化(hua)工(gong)產(chan)(chan)業(ye)(ye)集(ji)(ji)中區(qu),年產(chan)(chan)值達到(dao)(dao)20億元以上。
圖4-3制氫產業(ye)鏈產品關(guan)聯圖
——鹽硝化(hua)(hua)工(gong)。以高(gao)臺工(gong)業(ye)園區(qu)鹽池(chi)工(gong)業(ye)園為(wei)平(ping)臺,引進化(hua)(hua)工(gong)催化(hua)(hua)劑(ji)和助(zhu)劑(ji)等(deng)(deng)項目(mu)(mu),進一(yi)步延(yan)伸(shen)產業(ye)鏈(lian)(lian)條(tiao),重點發(fa)展(zhan)以農藥(yao)、醫(yi)藥(yao)、染料(liao)、涂料(liao)、日化(hua)(hua)、助(zhu)劑(ji)催化(hua)(hua)劑(ji)、新材料(liao)等(deng)(deng)為(wei)主(zhu)的(de)精細(xi)化(hua)(hua)工(gong)產業(ye)。到2025年,通(tong)過補鏈(lian)(lian)延(yan)鏈(lian)(lian)建成鹽硝精細(xi)化(hua)(hua)工(gong)產業(ye)鏈(lian)(lian)項目(mu)(mu)40個以上(shang),年產值力爭(zheng)達到100億(yi)(yi)元,納稅5億(yi)(yi)元以上(shang)。
圖4-4鹽硝化工產(chan)業(ye)鏈產(chan)品關聯圖
——硼(peng)化工(gong)(gong)。以(yi)民樂(le)工(gong)(gong)業(ye)園(yuan)(yuan)區化工(gong)(gong)產(chan)業(ye)園(yuan)(yuan)為(wei)載體,以(yi)維爾沃科技公司年產(chan)100噸(dun)硼(peng)同位素系列(lie)產(chan)品項目為(wei)依托,構建延伸產(chan)業(ye)鏈(lian)(lian)條,著力發展(zhan)專用化學品、化工(gong)(gong)新材料(liao)等產(chan)業(ye)。力爭到2025年,化工(gong)(gong)產(chan)業(ye)鏈(lian)(lian)建鏈(lian)(lian)延鏈(lian)(lian)取(qu)得重大突破,產(chan)值(zhi)達到15億(yi)元。
圖(tu)4-5硼化(hua)工產業鏈產品關聯圖(tu)
——農(nong)(nong)(nong)藥(yao)(yao)化工(gong)。重(zhong)點發(fa)展(zhan)高(gao)效、低(di)(di)毒、低(di)(di)殘留的新(xin)型(xing)環保農(nong)(nong)(nong)藥(yao)(yao),加(jia)快水分散粒劑(ji)、懸浮劑(ji)、水乳劑(ji)、緩控釋(shi)劑(ji)等新(xin)劑(ji)型(xing)研發(fa)和生產(chan)(chan),打造農(nong)(nong)(nong)藥(yao)(yao)化工(gong)產(chan)(chan)業鏈。全面推(tui)行清潔生產(chan)(chan)技術與工(gong)藝,推(tui)動農(nong)(nong)(nong)藥(yao)(yao)企業及行業可持續發(fa)展(zhan)。
圖4-6農藥化工(gong)產業鏈產品(pin)關聯圖
——氟(fu)化(hua)(hua)(hua)工(gong)(gong)(gong)。重點發(fa)展(zhan)氫(qing)氟(fu)酸、高(gao)(gao)性能有機(ji)氟(fu)化(hua)(hua)(hua)物和含氟(fu)聚合物,形(xing)成高(gao)(gao)端氟(fu)化(hua)(hua)(hua)工(gong)(gong)(gong)產(chan)(chan)品(pin)系列化(hua)(hua)(hua)、生產(chan)(chan)規模化(hua)(hua)(hua),逐步(bu)建(jian)設體系完整、特色鮮明的氟(fu)化(hua)(hua)(hua)工(gong)(gong)(gong)產(chan)(chan)業(ye)(ye)基地。重點引(yin)進高(gao)(gao)純電子級(ji)(ji)氫(qing)氟(fu)酸、氟(fu)化(hua)(hua)(hua)銨(an)及(ji)BOE等(deng)項(xiang)目,在張掖(ye)經濟技術開(kai)(kai)發(fa)區循環經濟示范園化(hua)(hua)(hua)工(gong)(gong)(gong)產(chan)(chan)業(ye)(ye)集中區謀劃新建(jian)氟(fu)化(hua)(hua)(hua)工(gong)(gong)(gong)產(chan)(chan)業(ye)(ye)園。積極拓展(zhan)新能源領(ling)域含氟(fu)新材(cai)料開(kai)(kai)發(fa)應用,加快傳統(tong)氟(fu)化(hua)(hua)(hua)工(gong)(gong)(gong)向(xiang)精細(xi)氟(fu)化(hua)(hua)(hua)工(gong)(gong)(gong)的產(chan)(chan)業(ye)(ye)升級(ji)(ji),實現(xian)氟(fu)化(hua)(hua)(hua)工(gong)(gong)(gong)產(chan)(chan)業(ye)(ye)鏈不斷延伸(shen)。
4.新材料產業
力(li)爭(zheng)到2025年,全(quan)市凹凸棒(bang)石(shi)等(deng)重點新材料(liao)產業(ye)園(yuan)區基(ji)本(ben)建(jian)成,新材料(liao)產業(ye)產值達到150億元左右(you),發展成為(wei)我市具(ju)有(you)較(jiao)強競爭(zheng)力(li)的(de)支柱產業(ye)。
(1)礦產新材料
——做大做強凹(ao)凸棒(bang)石(shi)新(xin)材料。以(yi)(yi)臨澤凹(ao)凸棒(bang)石(shi)科(ke)(ke)技(ji)創新(xin)產(chan)(chan)業(ye)(ye)園(yuan)為載體(ti),培育龍頭骨(gu)干企業(ye)(ye),突破(po)關鍵核(he)心技(ji)術,加(jia)快科(ke)(ke)研成果(guo)轉化(hua)(hua)及(ji)產(chan)(chan)業(ye)(ye)化(hua)(hua),加(jia)大項(xiang)目(mu)建設力(li)度,打造(zao)產(chan)(chan)業(ye)(ye)集群,形成“龍頭企業(ye)(ye)-重大項(xiang)目(mu)-產(chan)(chan)業(ye)(ye)基(ji)地-產(chan)(chan)業(ye)(ye)集群-產(chan)(chan)業(ye)(ye)鏈”的產(chan)(chan)業(ye)(ye)發展(zhan)模式,實現凹(ao)凸棒(bang)石(shi)資源(yuan)高(gao)(gao)值(zhi)化(hua)(hua)利(li)用(yong)、產(chan)(chan)業(ye)(ye)高(gao)(gao)質(zhi)量發展(zhan)。深化(hua)(hua)與科(ke)(ke)研院(yuan)校(xiao)合(he)作,加(jia)快實施甘肅融萬科(ke)(ke)技(ji)公司10萬噸凹(ao)凸棒(bang)石(shi)黏(nian)土精加(jia)工及(ji)高(gao)(gao)值(zhi)化(hua)(hua)利(li)用(yong)綜合(he)開發等項(xiang)目(mu),快速形成在全(quan)省具有影(ying)響力(li)的凹(ao)凸棒(bang)石(shi)新(xin)型(xing)材料產(chan)(chan)業(ye)(ye)功能區,力(li)爭將(jiang)張掖建設成為全(quan)國凹(ao)凸棒(bang)石(shi)新(xin)材料產(chan)(chan)業(ye)(ye)基(ji)地。到(dao)(dao)2025年,全(quan)市凹(ao)凸棒(bang)石(shi)新(xin)材料產(chan)(chan)業(ye)(ye)產(chan)(chan)值(zhi)達(da)到(dao)(dao)25億元,中高(gao)(gao)端(duan)產(chan)(chan)品產(chan)(chan)值(zhi)占總產(chan)(chan)值(zhi)比(bi)重達(da)到(dao)(dao)60%以(yi)(yi)上。
圖4-7凹凸(tu)棒石新(xin)材料產業鏈(lian)全景(jing)圖
——發(fa)展(zhan)(zhan)優(you)勢非金屬材(cai)(cai)料(liao)(liao)。推動(dong)重晶石(shi)(shi)、石(shi)(shi)灰(hui)石(shi)(shi)、石(shi)(shi)英(ying)石(shi)(shi)、石(shi)(shi)膏等(deng)礦產(chan)(chan)資源有(you)序開發(fa),促(cu)進(jin)重晶石(shi)(shi)產(chan)(chan)業(ye)循環(huan)發(fa)展(zhan)(zhan)。加大石(shi)(shi)灰(hui)石(shi)(shi)資源開發(fa)力度,重點實施甘(gan)肅(su)西溝礦業(ye)有(you)限(xian)公司(si)、肅(su)南縣祁青工業(ye)集(ji)中(zhong)區(qu)大河(he)循環(huan)經濟工業(ye)園以及酥油口石(shi)(shi)灰(hui)石(shi)(shi)開采(cai)及深(shen)加工項目。充分利用石(shi)(shi)英(ying)礦產(chan)(chan)資源優(you)勢,實施甘(gan)肅(su)眾合一聯(lian)石(shi)(shi)英(ying)基新(xin)材(cai)(cai)料(liao)(liao)有(you)限(xian)公司(si)年(nian)產(chan)(chan)30萬噸(dun)石(shi)(shi)英(ying)基新(xin)材(cai)(cai)料(liao)(liao)生產(chan)(chan)線、甘(gan)肅(su)河(he)西硅業(ye)新(xin)材(cai)(cai)料(liao)(liao)有(you)限(xian)公司(si)20萬噸(dun)硅系新(xin)材(cai)(cai)料(liao)(liao)綜合利用等(deng)重點項目建(jian)設,彌補(bu)光伏(fu)新(xin)能源上游硅料(liao)(liao)空缺,實現工業(ye)硅產(chan)(chan)業(ye)鏈(lian)和光伏(fu)產(chan)(chan)業(ye)鏈(lian)聯(lian)動(dong)發(fa)展(zhan)(zhan)。
——大力發(fa)展(zhan)(zhan)環(huan)(huan)保(bao)(bao)建(jian)材產(chan)業(ye)。加快發(fa)展(zhan)(zhan)復合保(bao)(bao)溫砌塊、高檔(dang)裝(zhuang)飾(shi)磚、燒結空心砌塊、節(jie)能利廢輕(qing)質(zhi)(zhi)內(nei)墻(qiang)隔板(ban)、保(bao)(bao)溫裝(zhuang)飾(shi)墻(qiang)板(ban)等(deng)新型(xing)墻(qiang)體材料(liao)(liao)(liao)。積(ji)極推動隔音、阻(zu)燃(ran)(ran)等(deng)環(huan)(huan)保(bao)(bao)功(gong)能材料(liao)(liao)(liao)發(fa)展(zhan)(zhan),大力推進輕(qing)質(zhi)(zhi)內(nei)墻(qiang)隔板(ban)、輕(qing)質(zhi)(zhi)阻(zu)燃(ran)(ran)保(bao)(bao)濕保(bao)(bao)溫材料(liao)(liao)(liao)、隔音材料(liao)(liao)(liao)、防水卷(juan)材、環(huan)(huan)保(bao)(bao)抗菌(jun)涂料(liao)(liao)(liao)、環(huan)(huan)保(bao)(bao)型(xing)裝(zhuang)飾(shi)裝(zhuang)修、保(bao)(bao)溫裝(zhuang)飾(shi)一體化等(deng)功(gong)能材料(liao)(liao)(liao)在(zai)建(jian)筑中應用(yong)。控制(zhi)水泥產(chan)業(ye)產(chan)能總量和執行產(chan)業(ye)準入門檻。嚴格按照“三線一單(dan)”生態環(huan)(huan)境分區管控要求(qiu),將擬在(zai)甘州區安陽鄉(xiang)建(jian)設(she)的(de)日(ri)產(chan)4000噸(dun)新型(xing)干法水泥熟料(liao)(liao)(liao)生產(chan)線項(xiang)(xiang)目(mu)遷(qian)建(jian)至肅南縣祁青工業(ye)集中區大河循環(huan)(huan)經(jing)濟(ji)工業(ye)園區建(jian)設(she),重點實施山丹日(ri)昌(chang)升(sheng)年產(chan)500萬(wan)噸(dun)新型(xing)環(huan)(huan)保(bao)(bao)優質(zhi)(zhi)骨料(liao)(liao)(liao)生產(chan)、浩(hao)地建(jian)材年產(chan)150萬(wan)噸(dun)機制(zhi)砂生產(chan)等(deng)建(jian)設(she)項(xiang)(xiang)目(mu)。
(2)金屬新材料
——鎢鉬(mu)金屬材料。抓好肅南祁青鎢鉬(mu)原料基地(di)(di)建(jian)設,重(zhong)點開展小柳溝及(ji)周邊地(di)(di)區鎢鉬(mu)資源的勘探。合理(li)開發鎢鉬(mu)資源,做好戰略儲備。
——黑(hei)色金屬(shu)材(cai)料。有序開發鐵、錳礦等黑(hei)色金屬(shu)資(zi)源(yuan),不(bu)斷提高開采(cai)效益和(he)擴大產能。做好黑(hei)色金屬(shu)后(hou)備(bei)礦源(yuan)勘探儲備(bei)工作,推(tui)動鐵礦資(zi)源(yuan)利用產業鏈(lian)向下游延伸,推(tui)進固(gu)廢綜合治理及(ji)資(zi)源(yuan)化利用,促(cu)進黑(hei)色金屬(shu)材(cai)料產業綠(lv)色、集約發展。
——高(gao)(gao)性能(neng)電(dian)(dian)子儲能(neng)材料(liao)。培育(yu)發(fa)展新型高(gao)(gao)強高(gao)(gao)導/高(gao)(gao)強高(gao)(gao)彈銅、鋁合金帶(dai)材、覆銅板及集流(liu)體用超(chao)薄銅箔(bo)、高(gao)(gao)性能(neng)銅/鋁合金超(chao)細絲(si)材和超(chao)薄帶(dai)材,打(da)造銅鋁電(dian)(dian)極箔(bo)產業(ye)(ye)基地。積極發(fa)展電(dian)(dian)池(chi)(chi)(chi)材料(liao),引進鋰(li)(li)電(dian)(dian)池(chi)(chi)(chi)上下(xia)游核心關(guan)鍵部件企業(ye)(ye),加快開發(fa)動力電(dian)(dian)池(chi)(chi)(chi)、驅(qu)動電(dian)(dian)機(ji)、電(dian)(dian)控系(xi)統等(deng)(deng),引進磷酸(suan)鐵(tie)鋰(li)(li)、鈦酸(suan)鋰(li)(li)、六氟磷酸(suan)鋰(li)(li)等(deng)(deng)電(dian)(dian)池(chi)(chi)(chi)項目落地,延伸隔膜(mo)、電(dian)(dian)解液添加劑(ji)等(deng)(deng)關(guan)聯產業(ye)(ye),配套發(fa)展儲能(neng)電(dian)(dian)站、充電(dian)(dian)設施(shi)等(deng)(deng)產業(ye)(ye),打(da)造西(xi)部地區(qu)電(dian)(dian)池(chi)(chi)(chi)生產基地。
(3)碳基新材料
重點發展以(yi)光伏石(shi)墨(mo)(mo)(mo)(mo)、核石(shi)墨(mo)(mo)(mo)(mo)等為主(zhu)的特種(zhong)石(shi)墨(mo)(mo)(mo)(mo)產(chan)業,以(yi)高(gao)純石(shi)墨(mo)(mo)(mo)(mo)提純、柔性(xing)石(shi)墨(mo)(mo)(mo)(mo)、石(shi)墨(mo)(mo)(mo)(mo)烯粉體制(zhi)備等為主(zhu)的材料級石(shi)墨(mo)(mo)(mo)(mo)。積(ji)極發展高(gao)性(xing)能新(xin)能源鋰電負極碳材料、超高(gao)功率電極材料規模化制(zhi)備技術。
(二(er))大力發展(zhan)三大新興產(chan)業
重點發展(zhan)智(zhi)能終端、數據信息、高端裝備制造等三個新(xin)興產業,打(da)造張掖工業經濟發展(zhan)的戰略增長點。
1.智能終端產業
到2025年,全市(shi)智能終端(duan)產(chan)業(ye)加速(su)發(fa)展,形成產(chan)業(ye)優勢突出、特色(se)應(ying)用引(yin)領、軟硬發(fa)展均衡的產(chan)業(ye)體系,努力將張掖(ye)市(shi)建設成為甘(gan)肅重要(yao)的智能終端(duan)制造產(chan)業(ye)先行區(qu)和全產(chan)業(ye)鏈集聚區(qu)。
——智(zhi)(zhi)(zhi)(zhi)能(neng)(neng)(neng)(neng)(neng)(neng)(neng)(neng)(neng)終端設(she)備(bei)(bei)。重(zhong)點發(fa)展(zhan)(zhan)(zhan)消(xiao)(xiao)費類(lei)(lei)和(he)(he)行(xing)業應用(yong)(yong)類(lei)(lei)電(dian)(dian)子(zi)(zi)智(zhi)(zhi)(zhi)(zhi)能(neng)(neng)(neng)(neng)(neng)(neng)(neng)(neng)(neng)終端設(she)備(bei)(bei)。消(xiao)(xiao)費類(lei)(lei)智(zhi)(zhi)(zhi)(zhi)能(neng)(neng)(neng)(neng)(neng)(neng)(neng)(neng)(neng)終端產(chan)(chan)(chan)(chan)(chan)品(pin)(pin)(pin)(pin)重(zhong)點發(fa)展(zhan)(zhan)(zhan)智(zhi)(zhi)(zhi)(zhi)能(neng)(neng)(neng)(neng)(neng)(neng)(neng)(neng)(neng)手(shou)機(ji)(ji)(ji)、智(zhi)(zhi)(zhi)(zhi)能(neng)(neng)(neng)(neng)(neng)(neng)(neng)(neng)(neng)家(jia)電(dian)(dian)、智(zhi)(zhi)(zhi)(zhi)能(neng)(neng)(neng)(neng)(neng)(neng)(neng)(neng)(neng)家(jia)居等(deng)個人與家(jia)庭類(lei)(lei)產(chan)(chan)(chan)(chan)(chan)品(pin)(pin)(pin)(pin);智(zhi)(zhi)(zhi)(zhi)能(neng)(neng)(neng)(neng)(neng)(neng)(neng)(neng)(neng)輪椅(yi)、智(zhi)(zhi)(zhi)(zhi)能(neng)(neng)(neng)(neng)(neng)(neng)(neng)(neng)(neng)服務(wu)機(ji)(ji)(ji)器(qi)人、智(zhi)(zhi)(zhi)(zhi)能(neng)(neng)(neng)(neng)(neng)(neng)(neng)(neng)(neng)拐杖等(deng)養老(lao)類(lei)(lei)產(chan)(chan)(chan)(chan)(chan)品(pin)(pin)(pin)(pin);智(zhi)(zhi)(zhi)(zhi)能(neng)(neng)(neng)(neng)(neng)(neng)(neng)(neng)(neng)車(che)(che)載導航、智(zhi)(zhi)(zhi)(zhi)能(neng)(neng)(neng)(neng)(neng)(neng)(neng)(neng)(neng)車(che)(che)載娛樂(le)系統、智(zhi)(zhi)(zhi)(zhi)能(neng)(neng)(neng)(neng)(neng)(neng)(neng)(neng)(neng)網(wang)聯汽車(che)(che)、智(zhi)(zhi)(zhi)(zhi)能(neng)(neng)(neng)(neng)(neng)(neng)(neng)(neng)(neng)駕駛(shi)座艙等(deng)車(che)(che)用(yong)(yong)類(lei)(lei)產(chan)(chan)(chan)(chan)(chan)品(pin)(pin)(pin)(pin);智(zhi)(zhi)(zhi)(zhi)能(neng)(neng)(neng)(neng)(neng)(neng)(neng)(neng)(neng)手(shou)表、智(zhi)(zhi)(zhi)(zhi)能(neng)(neng)(neng)(neng)(neng)(neng)(neng)(neng)(neng)眼鏡、智(zhi)(zhi)(zhi)(zhi)能(neng)(neng)(neng)(neng)(neng)(neng)(neng)(neng)(neng)手(shou)環、智(zhi)(zhi)(zhi)(zhi)能(neng)(neng)(neng)(neng)(neng)(neng)(neng)(neng)(neng)頭(tou)盔、智(zhi)(zhi)(zhi)(zhi)能(neng)(neng)(neng)(neng)(neng)(neng)(neng)(neng)(neng)頭(tou)顯等(deng)可穿戴產(chan)(chan)(chan)(chan)(chan)品(pin)(pin)(pin)(pin)。以智(zhi)(zhi)(zhi)(zhi)能(neng)(neng)(neng)(neng)(neng)(neng)(neng)(neng)(neng)手(shou)機(ji)(ji)(ji)、平板電(dian)(dian)腦等(deng)智(zhi)(zhi)(zhi)(zhi)能(neng)(neng)(neng)(neng)(neng)(neng)(neng)(neng)(neng)產(chan)(chan)(chan)(chan)(chan)品(pin)(pin)(pin)(pin)生產(chan)(chan)(chan)(chan)(chan)為重(zhong)點,圍繞連接器(qi)、手(shou)機(ji)(ji)(ji)外殼、手(shou)機(ji)(ji)(ji)屏幕、手(shou)機(ji)(ji)(ji)鋰電(dian)(dian)池和(he)(he)信(xin)(xin)號接收天線等(deng)引領全(quan)國(guo)或處于全(quan)國(guo)前列的(de)手(shou)機(ji)(ji)(ji)上游零部件(jian)環節,進一步提升產(chan)(chan)(chan)(chan)(chan)業鏈核心競爭力,建設(she)網(wang)絡及消(xiao)(xiao)費類(lei)(lei)電(dian)(dian)子(zi)(zi)產(chan)(chan)(chan)(chan)(chan)品(pin)(pin)(pin)(pin)生產(chan)(chan)(chan)(chan)(chan)基地。行(xing)業應用(yong)(yong)類(lei)(lei)智(zhi)(zhi)(zhi)(zhi)能(neng)(neng)(neng)(neng)(neng)(neng)(neng)(neng)(neng)終端產(chan)(chan)(chan)(chan)(chan)品(pin)(pin)(pin)(pin)重(zhong)點發(fa)展(zhan)(zhan)(zhan)智(zhi)(zhi)(zhi)(zhi)能(neng)(neng)(neng)(neng)(neng)(neng)(neng)(neng)(neng)水表、電(dian)(dian)表、燃氣表;智(zhi)(zhi)(zhi)(zhi)能(neng)(neng)(neng)(neng)(neng)(neng)(neng)(neng)(neng)飛行(xing)、智(zhi)(zhi)(zhi)(zhi)能(neng)(neng)(neng)(neng)(neng)(neng)(neng)(neng)(neng)環境監測、智(zhi)(zhi)(zhi)(zhi)能(neng)(neng)(neng)(neng)(neng)(neng)(neng)(neng)(neng)健(jian)康監護等(deng)儀(yi)器(qi)儀(yi)表;智(zhi)(zhi)(zhi)(zhi)能(neng)(neng)(neng)(neng)(neng)(neng)(neng)(neng)(neng)無人機(ji)(ji)(ji)、智(zhi)(zhi)(zhi)(zhi)能(neng)(neng)(neng)(neng)(neng)(neng)(neng)(neng)(neng)機(ji)(ji)(ji)器(qi)人、具備(bei)(bei)網(wang)絡通信(xin)(xin)功能(neng)(neng)(neng)(neng)(neng)(neng)(neng)(neng)(neng)的(de)智(zhi)(zhi)(zhi)(zhi)能(neng)(neng)(neng)(neng)(neng)(neng)(neng)(neng)(neng)數控機(ji)(ji)(ji)床和(he)(he)成套設(she)備(bei)(bei)、智(zhi)(zhi)(zhi)(zhi)能(neng)(neng)(neng)(neng)(neng)(neng)(neng)(neng)(neng)3D打印(yin)、智(zhi)(zhi)(zhi)(zhi)能(neng)(neng)(neng)(neng)(neng)(neng)(neng)(neng)(neng)增材制造、智(zhi)(zhi)(zhi)(zhi)能(neng)(neng)(neng)(neng)(neng)(neng)(neng)(neng)(neng)專用(yong)(yong)加工等(deng)智(zhi)(zhi)(zhi)(zhi)能(neng)(neng)(neng)(neng)(neng)(neng)(neng)(neng)(neng)裝備(bei)(bei)。
——新型電(dian)子(zi)(zi)(zi)元(yuan)器(qi)件(jian)(jian)(jian)(jian)。重點發(fa)(fa)展片式元(yuan)器(qi)件(jian)(jian)(jian)(jian)、頻率器(qi)件(jian)(jian)(jian)(jian)、電(dian)子(zi)(zi)(zi)真空(kong)器(qi)件(jian)(jian)(jian)(jian)、光電(dian)子(zi)(zi)(zi)器(qi)件(jian)(jian)(jian)(jian)、電(dian)阻(zu)電(dian)容電(dian)感元(yuan)件(jian)(jian)(jian)(jian)以及其他(ta)電(dian)子(zi)(zi)(zi)器(qi)件(jian)(jian)(jian)(jian)、計算機(ji)零部(bu)件(jian)(jian)(jian)(jian)等(deng)。培育(yu)發(fa)(fa)展光電(dian)半(ban)導體(ti)元(yuan)器(qi)件(jian)(jian)(jian)(jian)、基板、水基柔性電(dian)池(chi)等(deng)高端(duan)電(dian)子(zi)(zi)(zi)元(yuan)器(qi)件(jian)(jian)(jian)(jian)以及5G傳輸線、FFC扁平線、集成線束等(deng)智能終端(duan)配套(tao)線纜、高性能電(dian)子(zi)(zi)(zi)材(cai)料,初步形成較為(wei)完整的電(dian)子(zi)(zi)(zi)元(yuan)器(qi)件(jian)(jian)(jian)(jian)及電(dian)子(zi)(zi)(zi)材(cai)料產業集群。
——新型光電顯示(shi)。重點發展新型玻(bo)璃基板(ban)、關鍵液晶(jing)材料及核心器件(jian),有序引進LED芯片(pian)(pian)、燈具等照明產品,提升外延生產和芯片(pian)(pian)封(feng)裝(zhuang)環節的(de)綠色(se)制造和智(zhi)能制造水平(ping),逐步形(xing)成(cheng)從芯片(pian)(pian)研發、封(feng)裝(zhuang)到產品應用的(de)完整(zheng)LED產業(ye)鏈。
——智(zhi)能(neng)傳感器(qi)(qi)(qi)。重點推進智(zhi)能(neng)顯示(shi)器(qi)(qi)(qi)、智(zhi)能(neng)監控儀(yi)、行車(che)記錄儀(yi)、汽車(che)安全(quan)智(zhi)能(neng)設備、多媒體(ti)自助(zhu)服務移動智(zhi)能(neng)終端(duan)的(de)研發(fa)及產業(ye)化,發(fa)展(zhan)智(zhi)能(neng)制冷(leng)家電、電力監測、煤(mei)炭(tan)開(kai)采、石油(you)化工等行業(ye)所需智(zhi)能(neng)傳感器(qi)(qi)(qi),開(kai)發(fa)與之配套的(de)智(zhi)能(neng)終端(duan)管(guan)理軟件。
圖4-8智(zhi)能(neng)制造(zao)產業(ye)鏈關聯(lian)圖譜
2.數據信息產業
加(jia)快推進(jin)信(xin)息(xi)基(ji)礎設施建設、工業互聯網(wang)創新發展(zhan),建立(li)健全大(da)數(shu)據發展(zhan)支撐體系,加(jia)快大(da)數(shu)據產業前(qian)瞻性布局(ju),推動數(shu)據信(xin)息(xi)產業進(jin)一步(bu)做(zuo)大(da)做(zuo)強,著力(li)把數(shu)據信(xin)息(xi)產業打造成(cheng)為全市經濟(ji)發展(zhan)新的增長極。到(dao)2025年,數(shu)據信(xin)息(xi)產業產值規模達到(dao)20億元、企(qi)業數(shu)量(liang)達到(dao)20家以(yi)上。
——信(xin)(xin)息基(ji)礎(chu)設(she)施。加強(qiang)統籌規(gui)劃,將(jiang)基(ji)站(zhan)站(zhan)址等配套(tao)設(she)施規(gui)劃納入國(guo)土空間規(gui)劃及市政基(ji)礎(chu)設(she)施專項規(gui)劃。加強(qiang)與城市其他基(ji)礎(chu)設(she)施的(de)有(you)(you)機銜接,提升通信(xin)(xin)基(ji)礎(chu)設(she)施的(de)覆(fu)蓋水(shui)平(ping)與質量,支撐新一(yi)代信(xin)(xin)息通信(xin)(xin)技術(shu)的(de)應(ying)用,重點加快中心城區(qu)(qu)、重點區(qu)(qu)域、重點行業(ye)的(de)網(wang)絡(luo)(luo)(luo)覆(fu)蓋。完(wan)善產業(ye)園(yuan)區(qu)(qu)、商務樓宇等重點場(chang)(chang)所千(qian)兆光(guang)纖網(wang)絡(luo)(luo)(luo)覆(fu)蓋,率(lv)先實現“萬兆主干(gan)、千(qian)兆桌(zhuo)面”。優化(hua)移動物聯網(wang)網(wang)絡(luo)(luo)(luo)覆(fu)蓋,以(yi)場(chang)(chang)景需求(qiu)為(wei)導向,按需完(wan)善NB-IoT網(wang)絡(luo)(luo)(luo)部署,深(shen)化(hua)LTE-Cat1網(wang)絡(luo)(luo)(luo)覆(fu)蓋,在有(you)(you)需求(qiu)場(chang)(chang)景提升深(shen)度覆(fu)蓋水(shui)平(ping)。
——大(da)數(shu)(shu)(shu)(shu)據產(chan)(chan)業。積(ji)極(ji)引(yin)進落地一批數(shu)(shu)(shu)(shu)據加(jia)工、分析、建模等(deng)(deng)大(da)數(shu)(shu)(shu)(shu)據企業,推(tui)動大(da)數(shu)(shu)(shu)(shu)據開(kai)發(fa)(fa)應用(yong)。以工業制造業為重點(dian),鼓(gu)勵骨干企業開(kai)展基于大(da)數(shu)(shu)(shu)(shu)據的(de)(de)大(da)規模個性化(hua)定制、知識(shi)化(hua)研發(fa)(fa)設計(ji)、敏捷化(hua)生產(chan)(chan)、透明化(hua)管(guan)理、智能(neng)化(hua)監測(ce)(ce)及預測(ce)(ce)等(deng)(deng)創新應用(yong),支持開(kai)發(fa)(fa)面向(xiang)現代化(hua)工、礦產(chan)(chan)資源開(kai)發(fa)(fa)利用(yong)、能(neng)源等(deng)(deng)重點(dian)領域(yu)的(de)(de)大(da)數(shu)(shu)(shu)(shu)據和云計(ji)算服務平(ping)臺。積(ji)極(ji)引(yin)進區塊鏈骨干企業,在(zai)應用(yong)框架、分布式(shi)存儲等(deng)(deng)方面快速突破,打(da)造面向(xiang)行業的(de)(de)區塊鏈應用(yong)技術體系。推(tui)進數(shu)(shu)(shu)(shu)據中(zhong)心從“云+端”集中(zhong)式(shi)架構(gou)向(xiang)“云+邊+端”分布式(shi)架構(gou)演變,加(jia)快形(xing)成邊緣計(ji)算節點(dian)布局,滿足能(neng)源、裝備制造等(deng)(deng)行業的(de)(de)關鍵(jian)需求,推(tui)動云邊端設施協同(tong)健康有序發(fa)(fa)展。
——工(gong)(gong)(gong)業(ye)(ye)(ye)(ye)(ye)(ye)(ye)互(hu)(hu)聯網(wang)(wang)。引(yin)導企(qi)業(ye)(ye)(ye)(ye)(ye)(ye)(ye)強化(hua)工(gong)(gong)(gong)業(ye)(ye)(ye)(ye)(ye)(ye)(ye)互(hu)(hu)聯網(wang)(wang)創新應(ying)(ying)用(yong),積(ji)極探索(suo)樹立優秀企(qi)業(ye)(ye)(ye)(ye)(ye)(ye)(ye)示(shi)范典(dian)型,推(tui)廣復制(zhi)(zhi)西溝礦業(ye)(ye)(ye)(ye)(ye)(ye)(ye)公司智能采掘等“5G+工(gong)(gong)(gong)業(ye)(ye)(ye)(ye)(ye)(ye)(ye)互(hu)(hu)聯網(wang)(wang)”示(shi)范場(chang)景(jing)應(ying)(ying)用(yong),著力打造“5G+工(gong)(gong)(gong)業(ye)(ye)(ye)(ye)(ye)(ye)(ye)互(hu)(hu)聯網(wang)(wang)”集成(cheng)應(ying)(ying)用(yong)標桿企(qi)業(ye)(ye)(ye)(ye)(ye)(ye)(ye)。鼓勵(li)(li)制(zhi)(zhi)造業(ye)(ye)(ye)(ye)(ye)(ye)(ye)企(qi)業(ye)(ye)(ye)(ye)(ye)(ye)(ye)、互(hu)(hu)聯網(wang)(wang)企(qi)業(ye)(ye)(ye)(ye)(ye)(ye)(ye)、軟件企(qi)業(ye)(ye)(ye)(ye)(ye)(ye)(ye)和第(di)三(san)方開發者面(mian)向研(yan)(yan)發設計(ji)、工(gong)(gong)(gong)藝優化(hua)、生產管控(kong)、質量管理(li)、供應(ying)(ying)鏈協同、節能減排、安(an)全(quan)生產等應(ying)(ying)用(yong)場(chang)景(jing)開發工(gong)(gong)(gong)業(ye)(ye)(ye)(ye)(ye)(ye)(ye)軟件、APP和微服(fu)務,培(pei)育(yu)一(yi)批面(mian)向特(te)定行(xing)業(ye)(ye)(ye)(ye)(ye)(ye)(ye)、特(te)定場(chang)景(jing)的開發企(qi)業(ye)(ye)(ye)(ye)(ye)(ye)(ye),打造開放共享的工(gong)(gong)(gong)業(ye)(ye)(ye)(ye)(ye)(ye)(ye)軟件服(fu)務生態。鼓勵(li)(li)工(gong)(gong)(gong)業(ye)(ye)(ye)(ye)(ye)(ye)(ye)龍頭(tou)企(qi)業(ye)(ye)(ye)(ye)(ye)(ye)(ye)與(yu)科研(yan)(yan)院所、高校合作(zuo),圍繞工(gong)(gong)(gong)業(ye)(ye)(ye)(ye)(ye)(ye)(ye)控(kong)制(zhi)(zhi)等工(gong)(gong)(gong)業(ye)(ye)(ye)(ye)(ye)(ye)(ye)互(hu)(hu)聯網(wang)(wang)關鍵核心技術供給(gei)及產業(ye)(ye)(ye)(ye)(ye)(ye)(ye)化(hua)應(ying)(ying)用(yong)開展攻關。引(yin)進(jin)和支(zhi)持(chi)優秀團隊、龍頭(tou)企(qi)業(ye)(ye)(ye)(ye)(ye)(ye)(ye)、科研(yan)(yan)機(ji)構組建(jian)工(gong)(gong)(gong)業(ye)(ye)(ye)(ye)(ye)(ye)(ye)互(hu)(hu)聯網(wang)(wang)領(ling)域新型研(yan)(yan)發機(ji)構。
——軟(ruan)(ruan)(ruan)(ruan)(ruan)件(jian)(jian)(jian)(jian)(jian)和信息(xi)(xi)技(ji)術(shu)(shu)服務(wu)業(ye)(ye)(ye)(ye)。積極推(tui)(tui)動(dong)工(gong)業(ye)(ye)(ye)(ye)軟(ruan)(ruan)(ruan)(ruan)(ruan)件(jian)(jian)(jian)(jian)(jian)、應(ying)(ying)用(yong)軟(ruan)(ruan)(ruan)(ruan)(ruan)件(jian)(jian)(jian)(jian)(jian)、平臺軟(ruan)(ruan)(ruan)(ruan)(ruan)件(jian)(jian)(jian)(jian)(jian)、嵌入(ru)式(shi)軟(ruan)(ruan)(ruan)(ruan)(ruan)件(jian)(jian)(jian)(jian)(jian)以及(ji)安全(quan)軟(ruan)(ruan)(ruan)(ruan)(ruan)件(jian)(jian)(jian)(jian)(jian)的(de)研(yan)究和應(ying)(ying)用(yong),加大軟(ruan)(ruan)(ruan)(ruan)(ruan)件(jian)(jian)(jian)(jian)(jian)與信息(xi)(xi)產(chan)業(ye)(ye)(ye)(ye)對實體(ti)經濟服務(wu)力度,推(tui)(tui)動(dong)數據(ju)賦(fu)能全(quan)產(chan)業(ye)(ye)(ye)(ye)鏈協同轉(zhuan)型(xing),加快推(tui)(tui)進軟(ruan)(ruan)(ruan)(ruan)(ruan)件(jian)(jian)(jian)(jian)(jian)信息(xi)(xi)服務(wu)與智(zhi)(zhi)慧城(cheng)市、電(dian)(dian)子商務(wu)等(deng)領域(yu)融合發(fa)(fa)展(zhan)(zhan),推(tui)(tui)動(dong)產(chan)業(ye)(ye)(ye)(ye)數字化轉(zhuan)型(xing)取得重大突破(po)。引進和開發(fa)(fa)一批適合張掖發(fa)(fa)展(zhan)(zhan)需(xu)求,具有行業(ye)(ye)(ye)(ye)特點和技(ji)術(shu)(shu)優(you)勢的(de)工(gong)業(ye)(ye)(ye)(ye)軟(ruan)(ruan)(ruan)(ruan)(ruan)件(jian)(jian)(jian)(jian)(jian),建設相應(ying)(ying)的(de)工(gong)業(ye)(ye)(ye)(ye)互(hu)聯網(wang)(wang)等(deng)配套體(ti)系(xi)。支(zhi)持面向(xiang)金融、交(jiao)通(tong)、能源(yuan)(yuan)、電(dian)(dian)信、教育、醫療等(deng)行業(ye)(ye)(ye)(ye)應(ying)(ying)用(yong)需(xu)求,引進和開發(fa)(fa)無人駕駛、5G、衛星導航、智(zhi)(zhi)慧城(cheng)市等(deng)應(ying)(ying)用(yong)軟(ruan)(ruan)(ruan)(ruan)(ruan)件(jian)(jian)(jian)(jian)(jian)系(xi)統(tong),推(tui)(tui)動(dong)電(dian)(dian)子政務(wu)、行業(ye)(ye)(ye)(ye)解(jie)決(jue)方(fang)案(an)、信息(xi)(xi)技(ji)術(shu)(shu)運維、電(dian)(dian)信和互(hu)聯網(wang)(wang)增值業(ye)(ye)(ye)(ye)務(wu)、綜合位(wei)置服務(wu)等(deng)業(ye)(ye)(ye)(ye)務(wu)發(fa)(fa)展(zhan)(zhan)。支(zhi)持能源(yuan)(yuan)、化工(gong)、裝備制造(zao)等(deng)行業(ye)(ye)(ye)(ye)數據(ju)分析、交(jiao)易、監(jian)測預警等(deng)平臺類軟(ruan)(ruan)(ruan)(ruan)(ruan)件(jian)(jian)(jian)(jian)(jian)的(de)研(yan)發(fa)(fa)與應(ying)(ying)用(yong),形(xing)成生態(tai)集聚效應(ying)(ying)。支(zhi)持研(yan)發(fa)(fa)安全(quan)穩定(ding)的(de)嵌入(ru)式(shi)操作系(xi)統(tong)和嵌入(ru)式(shi)軟(ruan)(ruan)(ruan)(ruan)(ruan)件(jian)(jian)(jian)(jian)(jian)平臺。培育發(fa)(fa)展(zhan)(zhan)病毒(du)查殺(sha)、防火墻、數據(ju)恢復、網(wang)(wang)絡安全(quan)管(guan)(guan)理(li)(li)、云安全(quan)管(guan)(guan)理(li)(li)等(deng)軟(ruan)(ruan)(ruan)(ruan)(ruan)件(jian)(jian)(jian)(jian)(jian)及(ji)整體(ti)解(jie)決(jue)方(fang)案(an)。
——人(ren)(ren)(ren)工(gong)(gong)(gong)智(zhi)(zhi)(zhi)(zhi)能(neng)(neng)(neng)(neng)(neng)。支(zhi)持人(ren)(ren)(ren)工(gong)(gong)(gong)智(zhi)(zhi)(zhi)(zhi)能(neng)(neng)(neng)(neng)(neng)關鍵技(ji)術(shu)研發及產(chan)(chan)(chan)業化,大力(li)(li)發展基(ji)礎(chu)軟件、智(zhi)(zhi)(zhi)(zhi)能(neng)(neng)(neng)(neng)(neng)硬件等產(chan)(chan)(chan)品(pin)(pin),加快構建人(ren)(ren)(ren)工(gong)(gong)(gong)智(zhi)(zhi)(zhi)(zhi)能(neng)(neng)(neng)(neng)(neng)產(chan)(chan)(chan)業生態。深化人(ren)(ren)(ren)工(gong)(gong)(gong)智(zhi)(zhi)(zhi)(zhi)能(neng)(neng)(neng)(neng)(neng)行業應用,鼓(gu)勵人(ren)(ren)(ren)工(gong)(gong)(gong)智(zhi)(zhi)(zhi)(zhi)能(neng)(neng)(neng)(neng)(neng)在(zai)重點領(ling)域率先(xian)突(tu)破,形成一批具有代表性的(de)智(zhi)(zhi)(zhi)(zhi)能(neng)(neng)(neng)(neng)(neng)軟硬件產(chan)(chan)(chan)品(pin)(pin)與解決(jue)方案。促(cu)進(jin)人(ren)(ren)(ren)工(gong)(gong)(gong)智(zhi)(zhi)(zhi)(zhi)能(neng)(neng)(neng)(neng)(neng)同工(gong)(gong)(gong)業制造深度融(rong)合,推進(jin)“機器(qi)換人(ren)(ren)(ren)”。積(ji)極發展智(zhi)(zhi)(zhi)(zhi)能(neng)(neng)(neng)(neng)(neng)控制產(chan)(chan)(chan)品(pin)(pin),培(pei)育智(zhi)(zhi)(zhi)(zhi)能(neng)(neng)(neng)(neng)(neng)理解產(chan)(chan)(chan)品(pin)(pin),大力(li)(li)推進(jin)基(ji)于(yu)“5G+AI”的(de)VR/AR在(zai)智(zhi)(zhi)(zhi)(zhi)能(neng)(neng)(neng)(neng)(neng)制造、工(gong)(gong)(gong)業和建筑設計、健康醫(yi)(yi)療(liao)、游戲娛樂、旅游體驗(yan)、文化傳播(bo)、交通(tong)物流、智(zhi)(zhi)(zhi)(zhi)慧金融(rong)等領(ling)域應用,力(li)(li)爭(zheng)在(zai)智(zhi)(zhi)(zhi)(zhi)能(neng)(neng)(neng)(neng)(neng)網聯汽(qi)車、智(zhi)(zhi)(zhi)(zhi)能(neng)(neng)(neng)(neng)(neng)服(fu)務機器(qi)人(ren)(ren)(ren)、智(zhi)(zhi)(zhi)(zhi)能(neng)(neng)(neng)(neng)(neng)無人(ren)(ren)(ren)機、醫(yi)(yi)療(liao)影像輔助診斷(duan)系(xi)統(tong)、視頻圖像身份(fen)識(shi)別系(xi)統(tong)、智(zhi)(zhi)(zhi)(zhi)能(neng)(neng)(neng)(neng)(neng)翻譯系(xi)統(tong)、智(zhi)(zhi)(zhi)(zhi)能(neng)(neng)(neng)(neng)(neng)家居產(chan)(chan)(chan)品(pin)(pin)等領(ling)域率先(xian)取得突(tu)破,配套建設人(ren)(ren)(ren)工(gong)(gong)(gong)智(zhi)(zhi)(zhi)(zhi)能(neng)(neng)(neng)(neng)(neng)硬件生產(chan)(chan)(chan)基(ji)地(di)。
——企(qi)業(ye)(ye)數(shu)(shu)字(zi)化(hua)(hua)(hua)改造(zao)(zao)。建(jian)立企(qi)業(ye)(ye)數(shu)(shu)字(zi)化(hua)(hua)(hua)能(neng)(neng)力(li)評估體系(xi),引(yin)(yin)導企(qi)業(ye)(ye)開(kai)展(zhan)在線自評估和(he)第(di)三(san)方開(kai)展(zhan)行業(ye)(ye)、區域(yu)企(qi)業(ye)(ye)數(shu)(shu)字(zi)化(hua)(hua)(hua)能(neng)(neng)力(li)評價(jia);積(ji)(ji)極(ji)(ji)引(yin)(yin)導企(qi)業(ye)(ye)根據數(shu)(shu)字(zi)化(hua)(hua)(hua)能(neng)(neng)力(li)建(jian)設(she)和(he)生產經(jing)營需求,利用(yong)工(gong)業(ye)(ye)互聯網(wang)技術開(kai)展(zhan)生產制(zhi)造(zao)(zao)關鍵環節(jie)數(shu)(shu)字(zi)化(hua)(hua)(hua)改造(zao)(zao),打(da)造(zao)(zao)重(zhong)點(dian)(dian)企(qi)業(ye)(ye)數(shu)(shu)字(zi)化(hua)(hua)(hua)轉型標(biao)(biao)桿(gan)示(shi)范。實施工(gong)業(ye)(ye)企(qi)業(ye)(ye)上(shang)(shang)云(yun)(yun)推廣(guang)工(gong)程,打(da)造(zao)(zao)龍頭骨干企(qi)業(ye)(ye)“建(jian)云(yun)(yun)、上(shang)(shang)云(yun)(yun)、用(yong)云(yun)(yun)”樣本工(gong)程,重(zhong)點(dian)(dian)推動規模以上(shang)(shang)企(qi)業(ye)(ye)基礎設(she)施、平(ping)臺系(xi)統、業(ye)(ye)務應用(yong)以及設(she)備和(he)產品上(shang)(shang)云(yun)(yun),優化(hua)(hua)(hua)各環節(jie)的(de)數(shu)(shu)據采(cai)集(ji)和(he)集(ji)成創新。持續推進企(qi)業(ye)(ye)開(kai)展(zhan)兩化(hua)(hua)(hua)融(rong)合能(neng)(neng)力(li)和(he)水平(ping)的(de)自評估和(he)對標(biao)(biao)診斷,積(ji)(ji)極(ji)(ji)引(yin)(yin)導和(he)鼓勵企(qi)業(ye)(ye)開(kai)展(zhan)新一輪兩化(hua)(hua)(hua)融(rong)合管理體系(xi)貫標(biao)(biao),加快(kuai)兩化(hua)(hua)(hua)融(rong)合管理體系(xi)標(biao)(biao)準在重(zhong)點(dian)(dian)領(ling)域(yu)和(he)優勢產業(ye)(ye)全覆(fu)蓋。
——工業(ye)(ye)(ye)信息安(an)(an)(an)全(quan)(quan)(quan)(quan)(quan)(quan)。健全(quan)(quan)(quan)(quan)(quan)(quan)工業(ye)(ye)(ye)信息安(an)(an)(an)全(quan)(quan)(quan)(quan)(quan)(quan)管(guan)理(li)體系,依法落(luo)實(shi)企(qi)業(ye)(ye)(ye)主體責任和政(zheng)府(fu)監(jian)管(guan)責任。建(jian)(jian)(jian)立工業(ye)(ye)(ye)信息安(an)(an)(an)全(quan)(quan)(quan)(quan)(quan)(quan)管(guan)理(li)架構,構建(jian)(jian)(jian)完備的(de)工業(ye)(ye)(ye)信息安(an)(an)(an)全(quan)(quan)(quan)(quan)(quan)(quan)管(guan)理(li)體系。構建(jian)(jian)(jian)工業(ye)(ye)(ye)互聯(lian)網安(an)(an)(an)全(quan)(quan)(quan)(quan)(quan)(quan)服(fu)務(wu)能(neng)力(li)(li)(li),引導制造業(ye)(ye)(ye)企(qi)業(ye)(ye)(ye)、基(ji)礎電信企(qi)業(ye)(ye)(ye)在網絡化(hua)改(gai)造、IPv6部署(shu)及5G應用過程(cheng)中落(luo)實(shi)安(an)(an)(an)全(quan)(quan)(quan)(quan)(quan)(quan)標準,開展安(an)(an)(an)全(quan)(quan)(quan)(quan)(quan)(quan)評估(gu)、咨詢等服(fu)務(wu),提(ti)升(sheng)內外網安(an)(an)(an)全(quan)(quan)(quan)(quan)(quan)(quan)防(fang)(fang)護(hu)能(neng)力(li)(li)(li),增強企(qi)業(ye)(ye)(ye)安(an)(an)(an)全(quan)(quan)(quan)(quan)(quan)(quan)服(fu)務(wu)能(neng)力(li)(li)(li),強化(hua)網絡安(an)(an)(an)全(quan)(quan)(quan)(quan)(quan)(quan)保(bao)障(zhang)與(yu)防(fang)(fang)御能(neng)力(li)(li)(li)。構建(jian)(jian)(jian)安(an)(an)(an)全(quan)(quan)(quan)(quan)(quan)(quan)防(fang)(fang)范體系,鼓勵重(zhong)點(dian)企(qi)業(ye)(ye)(ye)建(jian)(jian)(jian)設集中化(hua)安(an)(an)(an)全(quan)(quan)(quan)(quan)(quan)(quan)態勢感知和綜合防(fang)(fang)護(hu)系統,提(ti)高安(an)(an)(an)全(quan)(quan)(quan)(quan)(quan)(quan)防(fang)(fang)護(hu)能(neng)力(li)(li)(li)。充分(fen)利用人工智能(neng)、大數據技術強化(hua)態勢分(fen)析,構建(jian)(jian)(jian)多方(fang)聯(lian)動、運行高效的(de)技術服(fu)務(wu)保(bao)障(zhang)體系。搭建(jian)(jian)(jian)面向重(zhong)點(dian)行業(ye)(ye)(ye)的(de)工業(ye)(ye)(ye)互聯(lian)網安(an)(an)(an)全(quan)(quan)(quan)(quan)(quan)(quan)攻(gong)防(fang)(fang)演練環(huan)境,建(jian)(jian)(jian)設應急資源庫,實(shi)施“安(an)(an)(an)全(quan)(quan)(quan)(quan)(quan)(quan)上云工程(cheng)”,制定相應的(de)安(an)(an)(an)全(quan)(quan)(quan)(quan)(quan)(quan)防(fang)(fang)護(hu)解決方(fang)案,提(ti)升(sheng)應急響應能(neng)力(li)(li)(li)。
圖4-9信息產業鏈關聯圖譜
3.高端裝備制造
重點發展能源、通用航空、新能源汽車、現代農機、節能環保、應急等六個領域裝(zhuang)備制造產業(ye)(ye),搶占未(wei)來產業(ye)(ye)競爭制高(gao)(gao)點。到2025年,力爭實現主(zhu)營業(ye)(ye)務收入突破20億(yi)元,將張掖市建成(cheng)全省高(gao)(gao)端裝(zhuang)備制造產業(ye)(ye)基地。
——能(neng)(neng)(neng)源裝(zhuang)(zhuang)(zhuang)備(bei)(bei)(bei)。加快引(yin)(yin)進(jin)風力(li)(li)(li)發(fa)電(dian)(dian)(dian)(dian)機(ji)組(zu)風輪葉片(pian)、鑄件(jian)(jian)、高(gao)(gao)端精(jing)密(mi)軸承(cheng)、傳(chuan)動(dong)機(ji)械設(she)備(bei)(bei)(bei)、液(ye)壓(ya)及(ji)(ji)機(ji)械自(zi)動(dong)化設(she)備(bei)(bei)(bei)、預應(ying)力(li)(li)(li)錨栓等(deng)核心(xin)部件(jian)(jian)企業(ye)(ye)(ye)落(luo)地,初步形(xing)成(cheng)較為(wei)(wei)完備(bei)(bei)(bei)的(de)風電(dian)(dian)(dian)(dian)裝(zhuang)(zhuang)(zhuang)備(bei)(bei)(bei)制(zhi)造(zao)(zao)(zao)(zao)產(chan)業(ye)(ye)(ye)鏈。重(zhong)(zhong)(zhong)點(dian)引(yin)(yin)進(jin)以(yi)硅料(liao)(liao)加工(gong)(gong)、晶硅切片(pian)、光(guang)(guang)(guang)(guang)(guang)(guang)伏(fu)(fu)(fu)玻璃、光(guang)(guang)(guang)(guang)(guang)(guang)伏(fu)(fu)(fu)組(zu)件(jian)(jian)、逆(ni)變(bian)(bian)器(qi)(qi)、匯流箱等(deng)為(wei)(wei)重(zhong)(zhong)(zhong)點(dian)的(de)光(guang)(guang)(guang)(guang)(guang)(guang)伏(fu)(fu)(fu)裝(zhuang)(zhuang)(zhuang)備(bei)(bei)(bei)制(zhi)造(zao)(zao)(zao)(zao)項(xiang)目(mu),以(yi)新(xin)型高(gao)(gao)效(xiao)晶硅電(dian)(dian)(dian)(dian)池和組(zu)件(jian)(jian)、薄膜(mo)及(ji)(ji)其他新(xin)型光(guang)(guang)(guang)(guang)(guang)(guang)伏(fu)(fu)(fu)電(dian)(dian)(dian)(dian)池及(ji)(ji)組(zu)件(jian)(jian)、新(xin)一代(dai)光(guang)(guang)(guang)(guang)(guang)(guang)伏(fu)(fu)(fu)逆(ni)變(bian)(bian)器(qi)(qi)及(ji)(ji)系統集(ji)(ji)成(cheng)設(she)備(bei)(bei)(bei)為(wei)(wei)重(zhong)(zhong)(zhong)點(dian)的(de)光(guang)(guang)(guang)(guang)(guang)(guang)伏(fu)(fu)(fu)電(dian)(dian)(dian)(dian)池制(zhi)造(zao)(zao)(zao)(zao)項(xiang)目(mu),打(da)造(zao)(zao)(zao)(zao)光(guang)(guang)(guang)(guang)(guang)(guang)伏(fu)(fu)(fu)材(cai)(cai)料(liao)(liao)生產(chan)、零部件(jian)(jian)加工(gong)(gong)、成(cheng)套(tao)設(she)備(bei)(bei)(bei)制(zhi)造(zao)(zao)(zao)(zao)的(de)光(guang)(guang)(guang)(guang)(guang)(guang)伏(fu)(fu)(fu)產(chan)業(ye)(ye)(ye)鏈。積(ji)極(ji)(ji)引(yin)(yin)進(jin)知名(ming)光(guang)(guang)(guang)(guang)(guang)(guang)熱裝(zhuang)(zhuang)(zhuang)備(bei)(bei)(bei)制(zhi)造(zao)(zao)(zao)(zao)企業(ye)(ye)(ye)帶動(dong)高(gao)(gao)溫高(gao)(gao)效(xiao)率吸熱材(cai)(cai)料(liao)(liao)(金屬、陶瓷、涂層(ceng)材(cai)(cai)料(liao)(liao))、太陽能(neng)(neng)(neng)光(guang)(guang)(guang)(guang)(guang)(guang)熱發(fa)電(dian)(dian)(dian)(dian)專(zhuan)用高(gao)(gao)效(xiao)膨(peng)脹動(dong)力(li)(li)(li)裝(zhuang)(zhuang)(zhuang)置(zhi)、熔鹽(yan)泵、熔鹽(yan)閥等(deng)發(fa)展,提升太陽能(neng)(neng)(neng)光(guang)(guang)(guang)(guang)(guang)(guang)熱發(fa)電(dian)(dian)(dian)(dian)全產(chan)業(ye)(ye)(ye)鏈設(she)備(bei)(bei)(bei)制(zhi)造(zao)(zao)(zao)(zao)能(neng)(neng)(neng)力(li)(li)(li)。重(zhong)(zhong)(zhong)點(dian)引(yin)(yin)進(jin)電(dian)(dian)(dian)(dian)池級硫(liu)酸鎳(nie)、硫(liu)酸鈷、三元前驅體、三元正極(ji)(ji)材(cai)(cai)料(liao)(liao)等(deng)關鍵(jian)新(xin)材(cai)(cai)料(liao)(liao)產(chan)業(ye)(ye)(ye),形(xing)成(cheng)儲(chu)能(neng)(neng)(neng)電(dian)(dian)(dian)(dian)池制(zhi)造(zao)(zao)(zao)(zao)、儲(chu)能(neng)(neng)(neng)裝(zhuang)(zhuang)(zhuang)備(bei)(bei)(bei)制(zhi)造(zao)(zao)(zao)(zao)、電(dian)(dian)(dian)(dian)池回收利用等(deng)為(wei)(wei)一體的(de)生產(chan)基地。鼓勵開(kai)展儲(chu)能(neng)(neng)(neng)產(chan)業(ye)(ye)(ye)示范,建(jian)設(she)一批移動(dong)式(shi)或固定式(shi)商業(ye)(ye)(ye)儲(chu)能(neng)(neng)(neng)電(dian)(dian)(dian)(dian)站,推動(dong)儲(chu)能(neng)(neng)(neng)商業(ye)(ye)(ye)模式(shi)創新(xin)。重(zhong)(zhong)(zhong)點(dian)引(yin)(yin)進(jin)實(shi)施新(xin)型電(dian)(dian)(dian)(dian)解(jie)槽、氫氣純化設(she)備(bei)(bei)(bei)、儲(chu)氫瓶及(ji)(ji)儲(chu)罐、氫燃(ran)料(liao)(liao)電(dian)(dian)(dian)(dian)池核心(xin)材(cai)(cai)料(liao)(liao)(質(zhi)子交換(huan)膜(mo))、氫燃(ran)料(liao)(liao)電(dian)(dian)(dian)(dian)池汽車關鍵(jian)零部件(jian)(jian)等(deng)項(xiang)目(mu),加快推動(dong)氫能(neng)(neng)(neng)裝(zhuang)(zhuang)(zhuang)備(bei)(bei)(bei)制(zhi)造(zao)(zao)(zao)(zao)業(ye)(ye)(ye)發(fa)展,形(xing)成(cheng)集(ji)(ji)聚效(xiao)應(ying)。重(zhong)(zhong)(zhong)點(dian)引(yin)(yin)進(jin)電(dian)(dian)(dian)(dian)力(li)(li)(li)電(dian)(dian)(dian)(dian)纜、變(bian)(bian)壓(ya)器(qi)(qi)、開(kai)關、電(dian)(dian)(dian)(dian)子式(shi)互感器(qi)(qi)等(deng)新(xin)能(neng)(neng)(neng)源匯集(ji)(ji)外送輸變(bian)(bian)電(dian)(dian)(dian)(dian)設(she)備(bei)(bei)(bei)制(zhi)造(zao)(zao)(zao)(zao)企業(ye)(ye)(ye),推進(jin)高(gao)(gao)壓(ya)輸變(bian)(bian)電(dian)(dian)(dian)(dian)裝(zhuang)(zhuang)(zhuang)備(bei)(bei)(bei)、智能(neng)(neng)(neng)變(bian)(bian)電(dian)(dian)(dian)(dian)站成(cheng)套(tao)裝(zhuang)(zhuang)(zhuang)備(bei)(bei)(bei)和智能(neng)(neng)(neng)配電(dian)(dian)(dian)(dian)網成(cheng)套(tao)設(she)備(bei)(bei)(bei)項(xiang)目(mu)落(luo)地建(jian)設(she)。
——通(tong)用航(hang)(hang)空(kong)裝備(bei)。重(zhong)點培育(yu)發(fa)展大型覆蓋件(jian)(jian)、大型鑄鍛(duan)(duan)件(jian)(jian)、航(hang)(hang)空(kong)液壓件(jian)(jian)、航(hang)(hang)空(kong)盤、環形鍛(duan)(duan)件(jian)(jian)、航(hang)(hang)空(kong)連(lian)接件(jian)(jian)、飛(fei)機(ji)短艙及機(ji)翼鉸鏈肋(lei)組件(jian)(jian)、航(hang)(hang)空(kong)緊固件(jian)(jian)等(deng)(deng)飛(fei)機(ji)零(ling)(ling)(ling)部件(jian)(jian)和飛(fei)機(ji)附(fu)件(jian)(jian)專業(ye)化(hua)產品生產,打造西北(bei)航(hang)(hang)空(kong)零(ling)(ling)(ling)部件(jian)(jian)配(pei)(pei)套協作生產基(ji)地。積極(ji)引進國內外知名無(wu)人機(ji)制造企業(ye),加快布局發(fa)展農林植保(bao)、航(hang)(hang)拍(pai)航(hang)(hang)測、人工影(ying)響天(tian)氣、航(hang)(hang)空(kong)探礦、森(sen)林防(fang)(fang)火(huo)、城市消(xiao)防(fang)(fang)、電力巡(xun)線(xian)、智能交通(tong)、應急救災、農林漁牧等(deng)(deng)功能型無(wu)人機(ji)產品,配(pei)(pei)套發(fa)展動(dong)力、飛(fei)行控制、通(tong)訊等(deng)(deng)系統關鍵零(ling)(ling)(ling)部件(jian)(jian)。
——新能源汽車(che)(che)裝備。重點培(pei)育(yu)發展純(chun)電(dian)(dian)動、混合動力(li)(li)、天(tian)然氣(qi)大中(zhong)型客車(che)(che)、輕型商務(wu)專用車(che)(che)、短途交(jiao)通客車(che)(che)及(ji)市政(zheng)、郵政(zheng)、物流特種車(che)(che)等(deng)(deng)新能源汽車(che)(che)及(ji)零(ling)部(bu)件制造企業(ye),引進動力(li)(li)電(dian)(dian)池(chi)(chi)、電(dian)(dian)機等(deng)(deng)重要零(ling)部(bu)件產(chan)(chan)品生(sheng)產(chan)(chan)企業(ye),培(pei)育(yu)新能源汽車(che)(che)產(chan)(chan)業(ye)集群(qun)。加快新能源汽車(che)(che)基礎設施建設,帶動新能源汽車(che)(che)動力(li)(li)電(dian)(dian)池(chi)(chi)以(yi)及(ji)關鍵零(ling)部(bu)件等(deng)(deng)研發與(yu)產(chan)(chan)業(ye)化(hua)。重點發展鋰(li)離子電(dian)(dian)池(chi)(chi)、動力(li)(li)儲能電(dian)(dian)池(chi)(chi)、質子交(jiao)換(huan)膜燃料電(dian)(dian)池(chi)(chi)、固體氧化(hua)物燃料電(dian)(dian)池(chi)(chi)、氫能電(dian)(dian)池(chi)(chi)等(deng)(deng)。完善新能源電(dian)(dian)池(chi)(chi)回(hui)收(shou)、梯(ti)度利(li)用和(he)再資源化(hua)的循環利(li)用體系,全面落(luo)實生(sheng)產(chan)(chan)者責(ze)任延伸制度,強(qiang)化(hua)生(sheng)產(chan)(chan)者廢(fei)棄產(chan)(chan)品回(hui)收(shou)處(chu)理責(ze)任。
——現(xian)(xian)代農(nong)(nong)(nong)(nong)機(ji)(ji)(ji)(ji)裝備(bei)(bei)(bei)。加(jia)(jia)(jia)(jia)快研發中小(xiao)型耕作機(ji)(ji)(ji)(ji)械(xie)、播種(zhong)機(ji)(ji)(ji)(ji)械(xie)、覆膜機(ji)(ji)(ji)(ji)械(xie)、收獲機(ji)(ji)(ji)(ji)械(xie)、精量植保機(ji)(ji)(ji)(ji)、先進(jin)設(she)(she)施(shi)農(nong)(nong)(nong)(nong)業裝備(bei)(bei)(bei)和大(da)中型農(nong)(nong)(nong)(nong)用(yong)動力(li)機(ji)(ji)(ji)(ji)械(xie)、運輸裝備(bei)(bei)(bei),鼓勵(li)發展種(zhong)子(zi)、馬鈴(ling)薯、番茄(qie)等產業全程(cheng)機(ji)(ji)(ji)(ji)械(xie)化(hua)智(zhi)能裝備(bei)(bei)(bei)。加(jia)(jia)(jia)(jia)快制種(zhong)裝備(bei)(bei)(bei)智(zhi)能化(hua)改造(zao),提(ti)升種(zhong)子(zi)精選機(ji)(ji)(ji)(ji)、包衣機(ji)(ji)(ji)(ji)械(xie)、烘干設(she)(she)備(bei)(bei)(bei)生產水(shui)平(ping)。加(jia)(jia)(jia)(jia)快發展果蔬脫水(shui)機(ji)(ji)(ji)(ji)械(xie)、畜牧機(ji)(ji)(ji)(ji)械(xie)、畜產品(pin)(pin)加(jia)(jia)(jia)(jia)工機(ji)(ji)(ji)(ji)械(xie)、中草藥加(jia)(jia)(jia)(jia)工機(ji)(ji)(ji)(ji)械(xie)等先進(jin)農(nong)(nong)(nong)(nong)產品(pin)(pin)加(jia)(jia)(jia)(jia)工設(she)(she)備(bei)(bei)(bei),全面提(ti)升農(nong)(nong)(nong)(nong)機(ji)(ji)(ji)(ji)裝備(bei)(bei)(bei)制造(zao)水(shui)平(ping)。研發生產滴灌(guan)管帶、微噴帶、PVC管材、PE管材、施(shi)肥過濾器(qi)、地埋式滴灌(guan)管鋪管機(ji)(ji)(ji)(ji)、水(shui)泵、控制閥等現(xian)(xian)代農(nong)(nong)(nong)(nong)業節(jie)水(shui)設(she)(she)備(bei)(bei)(bei)。到2025年(nian),建成全省重(zhong)要(yao)的(de)現(xian)(xian)代農(nong)(nong)(nong)(nong)機(ji)(ji)(ji)(ji)裝備(bei)(bei)(bei)制造(zao)基地。
——節(jie)(jie)能(neng)(neng)環(huan)保裝(zhuang)備(bei)。重點發展新型脫(tuo)硫脫(tuo)硝設備(bei)、工業鍋爐智能(neng)(neng)燃(ran)燒系(xi)統(tong)、余熱余壓回收成套裝(zhuang)備(bei)及關鍵部件(jian),支持發展高精度、智能(neng)(neng)化、系(xi)統(tong)集成、實(shi)時數(shu)據(ju)采集與(yu)數(shu)據(ju)處(chu)理(li)、遠程監控的節(jie)(jie)能(neng)(neng)監測(ce)設備(bei)、高效污水處(chu)理(li)技(ji)術與(yu)裝(zhuang)備(bei)、生(sheng)活固體廢(fei)棄(qi)物處(chu)理(li)與(yu)回收利用裝(zhuang)備(bei)、空(kong)(kong)氣過濾與(yu)生(sheng)活除塵設備(bei)、空(kong)(kong)氣質量與(yu)水質監測(ce)等環(huan)境監測(ce)儀器與(yu)設備(bei)。
——應急裝(zhuang)備(bei)(bei)。重(zhong)點發(fa)(fa)展應急醫療(liao)設備(bei)(bei),移動(dong)式(shi)陸上、空中救(jiu)援裝(zhuang)備(bei)(bei),特(te)種作業(ye)工業(ye)機器人等(deng)產(chan)品,積極發(fa)(fa)展起重(zhong)、挖掘、破拆、清除、支撐(cheng)等(deng)工程(cheng)裝(zhuang)備(bei)(bei)及(ji)相關便攜(xie)式(shi)設備(bei)(bei),搜救(jiu)救(jiu)生設備(bei)(bei),消防救(jiu)援器材,道(dao)路、管道(dao)、橋梁、通信等(deng)基礎設施(shi)修復(fu)裝(zhuang)備(bei)(bei)等(deng)。積極引進(jin)高(gao)性能(neng)材料、發(fa)(fa)熱體(ti)、溫(wen)控(kong)器、光電耦合器、制(zhi)冷板(ban)、加熱板(ban)等(deng)生產(chan)企業(ye),逐步完善應急裝(zhuang)備(bei)(bei)產(chan)業(ye)鏈。
(三)聯動發展(zhan)生產性(xing)服務業
到2025年,生(sheng)產性服務(wu)業(ye)結構進一步優化,市(shi)場競爭(zheng)力不(bu)(bu)斷(duan)提高,綜合效益不(bu)(bu)斷(duan)提升。培育2-3戶省(sheng)(sheng)級工(gong)業(ye)設計(ji)中心,1-2戶省(sheng)(sheng)級服務(wu)型制造示(shi)范(fan)企(qi)業(ye),培育1戶省(sheng)(sheng)級服務(wu)型制造功能(neng)示(shi)范(fan)區。
1.加大科技研(yan)(yan)發(fa)力度。鼓勵(li)在信(xin)息服(fu)務(wu)(wu)、商務(wu)(wu)服(fu)務(wu)(wu)、物流倉儲等(deng)(deng)(deng)重點領域培育發(fa)展檢驗(yan)檢測、節能環保、職(zhi)業(ye)培訓等(deng)(deng)(deng)服(fu)務(wu)(wu),為(wei)園區發(fa)展提供配套的服(fu)務(wu)(wu)支撐(cheng)。引(yin)導研(yan)(yan)發(fa)企(qi)業(ye)與制造(zao)企(qi)業(ye)開(kai)展緊密(mi)合作,提供需求分析、創新試驗(yan)、原型開(kai)發(fa)等(deng)(deng)(deng)服(fu)務(wu)(wu),開(kai)展定(ding)制化(hua)研(yan)(yan)發(fa)、嵌入式研(yan)(yan)發(fa)和系統(tong)性研(yan)(yan)發(fa)等(deng)(deng)(deng)。推進產學(xue)研(yan)(yan)用合作,加快創新成(cheng)果產業(ye)化(hua)步伐。
2.推進制(zhi)造業(ye)(ye)(ye)(ye)(ye)(ye)主輔分離(li)(li)。鼓(gu)勵制(zhi)造業(ye)(ye)(ye)(ye)(ye)(ye)企(qi)業(ye)(ye)(ye)(ye)(ye)(ye)分離(li)(li)工(gong)業(ye)(ye)(ye)(ye)(ye)(ye)設計(ji)、物流運輸(shu)、檢(jian)驗檢(jian)測等(deng)(deng)內(nei)置服(fu)務(wu)。鼓(gu)勵有條件的(de)制(zhi)造業(ye)(ye)(ye)(ye)(ye)(ye)企(qi)業(ye)(ye)(ye)(ye)(ye)(ye)將技(ji)(ji)術(shu)中(zhong)心、研(yan)發機(ji)構或(huo)設計(ji)院(所)分離(li)(li),組建成具有科技(ji)(ji)研(yan)發、技(ji)(ji)術(shu)推廣等(deng)(deng)功能的(de)專業(ye)(ye)(ye)(ye)(ye)(ye)化服(fu)務(wu)企(qi)業(ye)(ye)(ye)(ye)(ye)(ye)。鼓(gu)勵分離(li)(li)后(hou)新設立的(de)服(fu)務(wu)企(qi)業(ye)(ye)(ye)(ye)(ye)(ye)進行高(gao)新技(ji)(ji)術(shu)企(qi)業(ye)(ye)(ye)(ye)(ye)(ye)認定并享受(shou)相(xiang)關(guan)優惠政策;鼓(gu)勵有條件的(de)制(zhi)造企(qi)業(ye)(ye)(ye)(ye)(ye)(ye)將工(gong)業(ye)(ye)(ye)(ye)(ye)(ye)設計(ji)部門分離(li)(li),組建專業(ye)(ye)(ye)(ye)(ye)(ye)化的(de)工(gong)業(ye)(ye)(ye)(ye)(ye)(ye)設計(ji)服(fu)務(wu)類企(qi)業(ye)(ye)(ye)(ye)(ye)(ye),提供第三(san)方(fang)服(fu)務(wu);引導鼓(gu)勵基礎條件好(hao)、具有較強(qiang)倉儲、運輸(shu)、包裝(zhuang)、配送等(deng)(deng)物流能力的(de)制(zhi)造企(qi)業(ye)(ye)(ye)(ye)(ye)(ye)剝離(li)(li)物流業(ye)(ye)(ye)(ye)(ye)(ye)務(wu),形成一批智能型專業(ye)(ye)(ye)(ye)(ye)(ye)物流企(qi)業(ye)(ye)(ye)(ye)(ye)(ye)。
3.推動生產(chan)(chan)性服(fu)務業集聚(ju)發(fa)展。加(jia)快推進張(zhang)(zhang)掖(ye)(ye)丹霞綜合貨運樞紐、張(zhang)(zhang)掖(ye)(ye)多式聯運鐵路(lu)物(wu)(wu)(wu)流園(yuan)、張(zhang)(zhang)掖(ye)(ye)公路(lu)物(wu)(wu)(wu)流港、張(zhang)(zhang)掖(ye)(ye)公鐵物(wu)(wu)(wu)流等一(yi)(yi)批重點物(wu)(wu)(wu)流產(chan)(chan)業園(yuan)區建設,逐步形成(cheng)集貨物(wu)(wu)(wu)倉儲、城(cheng)鄉配送、農產(chan)(chan)品物(wu)(wu)(wu)流、物(wu)(wu)(wu)流信息服(fu)務、物(wu)(wu)(wu)流包(bao)裝及快遞服(fu)務于一(yi)(yi)體的服(fu)務體系。
4.推動生產(chan)性(xing)服(fu)(fu)務(wu)業(ye)數(shu)字賦(fu)能。引導生產(chan)性(xing)服(fu)(fu)務(wu)企(qi)業(ye)應(ying)(ying)用數(shu)據(ju)、算法(fa)和(he)多元化(hua)技術(shu)深度挖掘用戶需求,深入應(ying)(ying)用數(shu)字化(hua)、智能化(hua)技術(shu)賦(fu)能制造業(ye)企(qi)業(ye),促進制造業(ye)全過程、全要素(su)服(fu)(fu)務(wu)增值。推進大數(shu)據(ju)采集、集成、計算和(he)分(fen)析技術(shu)發展,以數(shu)字化(hua)、高端(duan)化(hua)、智能化(hua)改造提升(sheng)傳統產(chan)業(ye)轉型(xing)升(sheng)級(ji)。
5.提升(sheng)金融服(fu)務(wu)水平(ping)。積(ji)極發展“綠色金融”,加大(da)對(dui)綠色項目、綠色企業的(de)信(xin)貸支持(chi)力(li)度。積(ji)極運用人工智能、大(da)數據、區(qu)塊鏈等技(ji)術優(you)化對(dui)中小微(wei)企業的(de)金融服(fu)務(wu);建立銀企常態化對(dui)接合作機制(zhi),拓寬普惠金融服(fu)務(wu)水平(ping)。
五、空間布局
堅持產(chan)城(cheng)融(rong)合、生態(tai)優先(xian)、綠色發(fa)展(zhan),按(an)照“一(yi)核”(張掖經濟(ji)技術開發(fa)區)引領(ling)、“雙(shuang)園(yuan)”(智能(neng)制造產(chan)業園(yuan)、大數據(ju)產(chan)業園(yuan))驅(qu)動、“多園(yuan)”(各(ge)省級工(gong)業園(yuan)區)協(xie)同的(de)空(kong)間(jian)發(fa)展(zhan)格(ge)局(ju),推進工(gong)業化(hua)與城(cheng)鎮化(hua)協(xie)調發(fa)展(zhan),落實生態(tai)環境分區管控要求,除能(neng)源(yuan)項(xiang)目(mu)外,新建工(gong)業項(xiang)目(mu)一(yi)律進入(ru)園(yuan)區,新建化(hua)工(gong)項(xiang)目(mu)必(bi)須進入(ru)獲認定(ding)的(de)化(hua)工(gong)園(yuan)區,逐步(bu)構建和完善與經濟(ji)發(fa)展(zhan)階段相適(shi)應的(de)空(kong)間(jian)布局(ju)。
(一(yi))打(da)造(zao)工(gong)業高質量發展核心區
1.加快形(xing)成(cheng)“一區多(duo)園(yuan)”新格(ge)局。優化張掖(ye)經濟技術開發區主導產業的空(kong)(kong)間(jian)(jian)板塊布局,提(ti)高(gao)空(kong)(kong)間(jian)(jian)要素配(pei)置效率,加強規劃(hua)管(guan)理和(he)土(tu)地資(zi)源集(ji)約(yue)節(jie)約(yue)利(li)用,科(ke)學合(he)理開發土(tu)地資(zi)源,加快形(xing)成(cheng)“一區多(duo)園(yuan)”的發展(zhan)格(ge)局。到(dao)2025年,基本形(xing)成(cheng)主導產業突出、產業布局合(he)理、空(kong)(kong)間(jian)(jian)集(ji)約(yue)利(li)用、服務(wu)配(pei)套完善的高(gao)質量發展(zhan)園(yuan)區。
2.不斷提升(sheng)(sheng)產(chan)(chan)(chan)業(ye)(ye)支撐能(neng)力。持(chi)續鞏固傳統優勢產(chan)(chan)(chan)業(ye)(ye),推(tui)動(dong)產(chan)(chan)(chan)業(ye)(ye)轉型升(sheng)(sheng)級。培育壯(zhuang)大新(xin)興產(chan)(chan)(chan)業(ye)(ye)集群,推(tui)動(dong)產(chan)(chan)(chan)業(ye)(ye)進(jin)(jin)入價值鏈高(gao)(gao)(gao)端(duan)環節,打造產(chan)(chan)(chan)業(ye)(ye)創(chuang)新(xin)中(zhong)心。開(kai)展企業(ye)(ye)投資工業(ye)(ye)項目(mu)“標準(zhun)地”改革,推(tui)動(dong)土地、資金等要(yao)素和發展需(xu)求精準(zhun)匹(pi)配,提高(gao)(gao)(gao)全要(yao)素生產(chan)(chan)(chan)率,通過簡(jian)化、優化、標準(zhun)化工業(ye)(ye)項目(mu)供地程序,進(jin)(jin)一(yi)步提高(gao)(gao)(gao)土地節約集約利用水(shui)平。到(dao)2025年,張掖經濟(ji)技(ji)術開(kai)發區(qu)高(gao)(gao)(gao)新(xin)技(ji)術企業(ye)(ye)數量達(da)到(dao)45家以(yi)上(shang),高(gao)(gao)(gao)新(xin)技(ji)術產(chan)(chan)(chan)品(pin)產(chan)(chan)(chan)值占工業(ye)(ye)產(chan)(chan)(chan)值比重大幅提升(sheng)(sheng);生產(chan)(chan)(chan)總值較2020年翻一(yi)番,占全市地區(qu)生產(chan)(chan)(chan)總值比重達(da)到(dao)20%以(yi)上(shang)。
3.促(cu)進產城(cheng)融(rong)(rong)合(he)發展(zhan)。嚴格(ge)土地(di)(di)用(yong)(yong)途管制,執行國家級開發區(qu)投資(zi)強(qiang)度等控制指標,對(dui)園(yuan)(yuan)區(qu)產業(ye)用(yong)(yong)地(di)(di)、居住用(yong)(yong)地(di)(di)、非生產性(xing)服務設(she)施(shi)用(yong)(yong)地(di)(di)實行科學配比,保證產業(ye)發展(zhan)與生活(huo)配套設(she)施(shi)同步建設(she)。推(tui)進張掖(ye)經濟技(ji)術(shu)開發區(qu)與甘州區(qu)中心城(cheng)區(qu)融(rong)(rong)合(he)發展(zhan),努力實現規劃統(tong)編、設(she)施(shi)共(gong)(gong)建、服務共(gong)(gong)享、平臺共(gong)(gong)創,推(tui)動三產融(rong)(rong)合(he)發展(zhan),促(cu)進生產、生活(huo)、生態(tai)協(xie)調(diao)發展(zhan),形成以(yi)園(yuan)(yuan)促(cu)城(cheng)、以(yi)城(cheng)帶園(yuan)(yuan)、城(cheng)鄉互(hu)動的融(rong)(rong)合(he)發展(zhan)格(ge)局。
(二)打造工業經濟(ji)轉(zhuan)型升級雙引(yin)擎
——智能(neng)制造(zao)產業(ye)園。重點發展智能(neng)終端設備(bei)制造(zao)等智能(neng)裝備(bei)和消費電(dian)子產業(ye),打(da)造(zao)甘肅省重要的智能(neng)制造(zao)產業(ye)基地(di),推(tui)動全市工業(ye)向中高(gao)端邁進。
——大數據產業園。重點(dian)發展前(qian)端算力存儲(chu)(chu)和后(hou)端應用服務及硬件生產制造,打造“存儲(chu)(chu)計算、智能(neng)制造、應用服務”三環(huan)聯(lian)動(dong)的新(xin)發展格局。
(三)構建(jian)工業發展空間新格局
1.強化園(yuan)區(qu)集群(qun)集聚作用
推動(dong)要素向園(yuan)(yuan)區集聚、項目向園(yuan)(yuan)區集中、產(chan)業(ye)向園(yuan)(yuan)區集群(qun)。優化(hua)園(yuan)(yuan)區主導產(chan)業(ye),強化(hua)產(chan)業(ye)選擇和項目配置的硬(ying)約束,打造(zao)品質特色小園(yuan)(yuan)區,培(pei)育規(gui)模實力(li)大(da)園(yuan)(yuan)區。
2.加(jia)快推(tui)進園區基礎(chu)設施建設
創新園(yuan)(yuan)區運行機制和組織模式。推(tui)行“管委會+公司”運營模式,允許各類主(zhu)體參(can)與園(yuan)(yuan)區建設(she)或包干運營,加快園(yuan)(yuan)區基(ji)礎(chu)(chu)設(she)施(shi)建設(she),優先開(kai)展(zhan)工業園(yuan)(yuan)區5G網絡(luo)等新型互聯網基(ji)礎(chu)(chu)設(she)施(shi)建設(she),滿足主(zhu)導產業發展(zhan)對基(ji)礎(chu)(chu)設(she)施(shi)的要求。
(四)推動(dong)地方(fang)工(gong)業互補聯動(dong)發展
立足縣區現有(you)產業基礎和資源稟賦,實施一批延(yan)鏈(lian)(lian)補鏈(lian)(lian)強鏈(lian)(lian)重大項目,培育優勢(shi)產業鏈(lian)(lian),提升縣域產業競(jing)爭力和支(zhi)撐能力。
——甘州區著力打造(zao)能(neng)源及裝備(bei)制(zhi)造(zao)、農畜產品加工(gong)(gong)、化工(gong)(gong)、新材料、智能(neng)制(zhi)造(zao)、數據信息等六個優勢產業(ye)集群,規(gui)上工(gong)(gong)業(ye)增加值年均(jun)增長20%以上。
——臨澤縣加快打造凹凸棒(bang)石、通用(yong)航空(kong)、新能(neng)源三大(da)主導產業(ye),著力推進(jin)農副(fu)產品加工等特色優勢產業(ye)發展,規上(shang)工業(ye)增(zeng)加值年均(jun)增(zeng)長15%以上(shang)。
——高臺縣重點打造農副產(chan)品加工(gong)、能源(yuan)、煤炭循環(huan)利用(yong)、鹽硝精細化工(gong)、裝備制造、礦(kuang)產(chan)建材(cai)和數據(ju)信息為支撐的(de)現代工(gong)業體系,規上工(gong)業增加值年均增長(chang)20%以上。
——山丹縣重點培(pei)育新能源、新材料(liao)、裝備制造(zao)、煤炭、農(nong)畜產(chan)品精深加工(gong)等五大產(chan)業集(ji)群(qun),規上工(gong)業增加值年均增長15%以(yi)上。
——民樂縣重(zhong)點(dian)發(fa)展特(te)色農產(chan)品加(jia)工、新型建(jian)材、綠(lv)色化工、裝備(bei)制造(zao)等四(si)大主(zhu)導產(chan)業,培(pei)育發(fa)展新材料、新能源等新興產(chan)業,積極布局智能制造(zao)、數字經(jing)濟等新興產(chan)業,規(gui)上工業增(zeng)加(jia)值(zhi)年均增(zeng)長16%以上。
——肅(su)南縣著力打造綠(lv)色礦(kuang)業(ye)示范(fan)區,加快形(xing)成(cheng)新材料產業(ye)功(gong)能區,打造新能源和綠(lv)色建材產業(ye)基地,推進綠(lv)色有機(ji)畜產品生(sheng)產基地等(deng)優勢產業(ye)集群發展,規上工業(ye)增加值(zhi)年均增長13%以上。
專欄5-1“一核引領、雙園驅動(dong)、多園協(xie)同、縣區支撐”工(gong)業總體部署
總體目標(biao):堅(jian)持園區帶動、產城融合,以“一(yi)核”為引領(ling),“雙(shuang)園”驅(qu)動,“多園”協同(tong),推進工(gong)業(ye)(ye)化(hua)(hua)與城市化(hua)(hua)協調(diao)發展,促進產業(ye)(ye)專業(ye)(ye)化(hua)(hua)、集群化(hua)(hua)、集約化(hua)(hua)發展,逐步形成功能(neng)定位(wei)明確、產業(ye)(ye)布局合理、錯(cuo)位(wei)聯(lian)動發展的工(gong)業(ye)(ye)新格局。
“一核”引(yin)領:以(yi)張掖經濟(ji)技術(shu)開(kai)發區為主體(ti),以(yi)中(zhong)心(xin)城(cheng)(cheng)區為依(yi)托,加快(kuai)產城(cheng)(cheng)融(rong)合,促進產業與城(cheng)(cheng)市(shi)建(jian)設(she)融(rong)合發展(zhan),實現(xian)工(gong)業空間布局與城(cheng)(cheng)市(shi)建(jian)設(she)規劃良性(xing)互(hu)動(dong),打造(zao)以(yi)張掖經濟(ji)技術(shu)開(kai)發區為引(yin)領、以(yi)主城(cheng)(cheng)區為核心(xin)的工(gong)業經濟(ji)圈。
“雙園(yuan)”驅動:以張掖智能(neng)制造(zao)產業(ye)園(yuan)和大數(shu)據產業(ye)園(yuan)為核(he)心驅動力(li),加(jia)快構建企業(ye)主導(dao)的產業(ye)創新生態(tai),促(cu)進數(shu)字經(jing)濟和實(shi)體經(jing)濟、先進制造(zao)業(ye)與現(xian)代服務業(ye)深度融合(he),打造(zao)帶動全(quan)市(shi)工業(ye)高質量發展新的增長(chang)極和動力(li)源。
“多園”協同:以五縣(xian)一(yi)區工(gong)業園區為平臺(tai),建設企業集聚發(fa)展(zhan)(zhan)、產業錯位發(fa)展(zhan)(zhan)、功能劃(hua)分(fen)明(ming)晰(xi)的園區發(fa)展(zhan)(zhan)體系(xi),實現工(gong)業發(fa)展(zhan)(zhan)的規模化、集約化和差(cha)異(yi)化。
“縣(xian)區”支(zhi)撐:找準縣(xian)區發(fa)展(zhan)定位,突出特(te)色,厚植(zhi)縣(xian)域工(gong)業(ye)發(fa)展(zhan)根基,實現縣(xian)域工(gong)業(ye)產業(ye)錯位發(fa)展(zhan),打造全(quan)市工(gong)業(ye)高質量發(fa)展(zhan)的強(qiang)大支(zhi)撐。
表5-1張掖市“十(shi)四五”工業園區(qu)(qu)(開(kai)發區(qu)(qu))發展布(bu)局及(ji)發展目標
六、主要任務
通過實施“十大工程”,做好五量(liang)(liang)文章,即(ji):做大總量(liang)(liang),盤活存(cun)量(liang)(liang),提高質量(liang)(liang),引入增量(liang)(liang),增強能量(liang)(liang),著力提升(sheng)地方工業的(de)市場競(jing)爭力和對(dui)財政的(de)貢獻率。
(一)穩增長工程
——保持產業(ye)(ye)(ye)鏈供應(ying)鏈協(xie)同(tong)穩定(ding)。推動新能源及裝備制(zhi)造、農畜產品精(jing)深加工、化工、新材料、智能制(zhi)造、數據信(xin)息等重點產業(ye)(ye)(ye)鏈上中(zhong)下游、大中(zhong)小企(qi)業(ye)(ye)(ye)融通(tong)創(chuang)新,保障鏈主企(qi)業(ye)(ye)(ye)和配套(tao)企(qi)業(ye)(ye)(ye)穩定(ding)生產。積(ji)極搭建工業(ye)(ye)(ye)企(qi)業(ye)(ye)(ye)信(xin)息共享交流平臺,實(shi)現(xian)上下游企(qi)業(ye)(ye)(ye)有(you)效銜(xian)接(jie),促(cu)進產業(ye)(ye)(ye)鏈供應(ying)鏈協(xie)同(tong)穩定(ding)發(fa)展(zhan)。
——強化生(sheng)產(chan)要(yao)素服務保(bao)障。持續加(jia)大重(zhong)(zhong)點企業和重(zhong)(zhong)點工業項目原材(cai)料(liao)、資金、勞動力等(deng)要(yao)素的服務保(bao)障力度。充分發揮煤電油(you)氣(qi)運(yun)保(bao)工作聯合協調機(ji)(ji)制作用(yong),扎(zha)實推進(jin)應(ying)急保(bao)供配套方(fang)案的落(luo)實,健(jian)全完(wan)善工業生(sheng)產(chan)要(yao)素保(bao)供機(ji)(ji)制,促進(jin)重(zhong)(zhong)要(yao)工業生(sheng)產(chan)要(yao)素供需總體平衡。
——推動企(qi)(qi)業(ye)(ye)穩產(chan)(chan)增(zeng)產(chan)(chan)達產(chan)(chan)。全力支持重(zhong)點(dian)企(qi)(qi)業(ye)(ye)落實排產(chan)(chan)計劃,提(ti)高(gao)產(chan)(chan)能利(li)用(yong)率,擴大(da)生(sheng)產(chan)(chan)。引導重(zhong)點(dian)企(qi)(qi)業(ye)(ye)挖掘生(sheng)產(chan)(chan)潛(qian)力,適時調整(zheng)產(chan)(chan)品結構,增(zeng)加高(gao)附(fu)加值(zhi)產(chan)(chan)品生(sheng)產(chan)(chan),全力推動重(zhong)點(dian)企(qi)(qi)業(ye)(ye)穩產(chan)(chan)增(zeng)產(chan)(chan)達產(chan)(chan),穩住工業(ye)(ye)經(jing)濟基本盤(pan)。
——發揮(hui)縣區(qu)主體作用。全力(li)支持縣區(qu)謀劃實施一批延鏈(lian)補鏈(lian)強(qiang)鏈(lian)重大項(xiang)目(mu),培育優勢產業鏈(lian),提升(sheng)產業競爭(zheng)力(li)。通(tong)過重點項(xiang)目(mu)實施,確保縣區(qu)工業經濟保持穩定增長。
——加大協調服務力(li)度(du)。發(fa)揮“助企聯絡員”和(he)(he)工作(zuo)專班作(zuo)用,全面梳理(li)工業(ye)企業(ye)生產經營(ying)和(he)(he)項(xiang)目建(jian)設中出現(xian)的各(ge)種困難和(he)(he)問題,堅持銷號管理(li)、分層級交辦制度(du),持續做好領導聯系服務重點(dian)企業(ye)工作(zuo)。
——統籌做好(hao)疫情防(fang)控和安全(quan)生產工作。強(qiang)化(hua)(hua)底線(xian)思維和紅(hong)線(xian)意識,督(du)促企(qi)業(ye)全(quan)面落(luo)實(shi)(shi)安全(quan)生產和疫情防(fang)控主(zhu)體責任(ren),壓緊壓實(shi)(shi)疫情防(fang)控“四(si)方”責任(ren),指導工業(ye)企(qi)業(ye)做好(hao)常態化(hua)(hua)疫情防(fang)控工作,強(qiang)化(hua)(hua)網絡化(hua)(hua)疫情防(fang)控管理,抓(zhua)實(shi)(shi)抓(zhua)細安全(quan)生產管理工作,實(shi)(shi)現(xian)企(qi)業(ye)正常生產經(jing)營。進一步規范(fan)化(hua)(hua)工園(yuan)(yuan)區安全(quan)管理,落(luo)實(shi)(shi)《化(hua)(hua)工園(yuan)(yuan)區建設標準和認定(ding)管理辦法(試(shi)行)》,提(ti)升化(hua)(hua)工園(yuan)(yuan)區建設和管理水平,切實(shi)(shi)筑牢守好(hao)安全(quan)生產堤壩(ba),堅守安全(quan)責任(ren)底線(xian),為工業(ye)經(jing)濟穩(wen)增長創造良好(hao)條件。
(二)企業培育工程
——建立“專精(jing)特新(xin)(xin)”中(zhong)(zhong)小(xiao)企(qi)(qi)業(ye)(ye)(ye)(ye)培(pei)(pei)育庫。建立企(qi)(qi)業(ye)(ye)(ye)(ye)梯度培(pei)(pei)育庫,構建以(yi)“專精(jing)特新(xin)(xin)”中(zhong)(zhong)小(xiao)企(qi)(qi)業(ye)(ye)(ye)(ye)、專精(jing)特新(xin)(xin)“小(xiao)巨(ju)人”企(qi)(qi)業(ye)(ye)(ye)(ye)等為重(zhong)點(dian)的企(qi)(qi)業(ye)(ye)(ye)(ye)梯度培(pei)(pei)育體系。啟動市級(ji)“專精(jing)特精(jing)”中(zhong)(zhong)小(xiao)企(qi)(qi)業(ye)(ye)(ye)(ye)認(ren)定工作(zuo),提升自主創新(xin)(xin)能力,加(jia)快轉型升級(ji)。
——推動企(qi)業“升(sheng)規(gui)入庫”。建立中小(xiao)微(wei)企(qi)業“規(gui)下(xia)(xia)轉(zhuan)(zhuan)規(gui)上”培育庫,強化對(dui)“小(xiao)升(sheng)規(gui)”企(qi)業跟蹤服務。探索建立“規(gui)下(xia)(xia)轉(zhuan)(zhuan)規(gui)上”長效工作(zuo)機制,使“規(gui)下(xia)(xia)轉(zhuan)(zhuan)規(gui)上”工作(zuo)從(cong)階(jie)段性工作(zuo)向長期性、常(chang)規(gui)性工作(zuo)轉(zhuan)(zhuan)變(bian)。
——促進龍頭(tou)(tou)企業成長。開展產(chan)業集群“領(ling)航(hang)型”企業培育行動,打造“領(ling)航(hang)型”頭(tou)(tou)部企業,支持龍頭(tou)(tou)企業瞄準產(chan)業鏈(lian)(lian)關鍵環(huan)節和核心(xin)技術,加快整合產(chan)業鏈(lian)(lian)關鍵核心(xin)資源(yuan),在(zai)產(chan)業鏈(lian)(lian)完善、重點項目布局、創新發展等(deng)方面(mian)發揮示范引領(ling)作(zuo)用,推動產(chan)業鏈(lian)(lian)龍頭(tou)(tou)企業做強做大。
——推動(dong)大中小企業(ye)協同發展(zhan)。培育(yu)、構建“龍頭+配套”生態圈,支(zhi)持龍頭企業(ye)發揮產業(ye)鏈“鏈主”支(zhi)撐引(yin)領(ling)作(zuo)用(yong),推動(dong)大中小企業(ye)構建穩定配套聯(lian)合體,打造(zao)大中小企業(ye)協同發展(zhan)的良好(hao)生態。
——幫助中小企(qi)(qi)業(ye)(ye)(ye)(ye)開(kai)拓(tuo)市(shi)場。指導(dao)企(qi)(qi)業(ye)(ye)(ye)(ye)參與線上線下展(zhan)銷推(tui)介活動(dong),加(jia)強本地(di)企(qi)(qi)業(ye)(ye)(ye)(ye)之間(jian)開(kai)展(zhan)供需(xu)對接(jie),推(tui)動(dong)企(qi)(qi)業(ye)(ye)(ye)(ye)加(jia)強相互間(jian)交流合作。支持特色產品(pin)加(jia)工(gong)企(qi)(qi)業(ye)(ye)(ye)(ye)更多參與網(wang)絡銷售(shou),充分開(kai)拓(tuo)國內市(shi)場,提高(gao)特色工(gong)業(ye)(ye)(ye)(ye)產品(pin)知名(ming)度(du)。
——建立(li)服務中小(xiao)企(qi)(qi)(qi)(qi)業長效(xiao)機(ji)制。建立(li)升(sheng)規培育企(qi)(qi)(qi)(qi)業走訪(fang)聯(lian)系制度(du),定期聯(lian)系走訪(fang)擬升(sheng)規企(qi)(qi)(qi)(qi)業,幫助企(qi)(qi)(qi)(qi)業提振發(fa)展信心、理清發(fa)展思(si)路,增(zeng)強(qiang)發(fa)展活力,為企(qi)(qi)(qi)(qi)業發(fa)展營造寬松環境(jing)。
——發(fa)揮(hui)部(bu)門協同聯動作(zuo)(zuo)用。加強工(gong)信、統計、稅務等部(bu)門間(jian)的溝通協作(zuo)(zuo),為工(gong)業(ye)小微企業(ye)有針對性的提(ti)供政策(ce)及業(ye)務指導(dao),幫(bang)助入(ru)規(gui)企業(ye)熟悉(xi)申報審核流程。
(三)強(qiang)鏈補鏈延(yan)鏈工(gong)程(cheng)
——大力發展(zhan)新(xin)材(cai)料(liao)產業(ye)鏈。以(yi)臨澤凹凸(tu)棒石科(ke)技創新(xin)產業(ye)園為載體,充分發揮中科(ke)院蘭(lan)州化物所等科(ke)研(yan)機構作(zuo)用(yong),支持融萬科(ke)技公司等企業(ye)加大產品研(yan)發力度,促進凹凸(tu)棒石新(xin)材(cai)料(liao)產品從初級向(xiang)中高端延(yan)伸。
——不(bu)斷(duan)延伸(shen)化工(gong)(gong)產業鏈。堅持錯(cuo)位發展(zhan),在(zai)各化工(gong)(gong)園(yuan)(yuan)區(產業集中區)分別打造優(you)勢突出(chu)、特色鮮明、鏈條完整、競爭力強(qiang)(qiang)的(de)化工(gong)(gong)產業鏈條。加強(qiang)(qiang)園(yuan)(yuan)區基礎(chu)設施建(jian)設,不(bu)斷(duan)提升園(yuan)(yuan)區承載能力,實現(xian)化工(gong)(gong)產業的(de)錯(cuo)位發展(zhan)、安全(quan)發展(zhan)和可持續發展(zhan)。
——推(tui)(tui)動(dong)冶金(jin)建(jian)材產(chan)業(ye)(ye)鏈(lian)發(fa)展。進(jin)一步優化產(chan)業(ye)(ye)結構,集中力量(liang)支持骨干企業(ye)(ye)穩產(chan)增產(chan)擴(kuo)產(chan)、延(yan)鏈(lian)強(qiang)鏈(lian)補鏈(lian)。加快推(tui)(tui)進(jin)祁連山水泥公司(si)4000t/d熟(shu)料新(xin)型(xing)干法(fa)水泥生(sheng)產(chan)線項(xiang)目建(jian)設,發(fa)展節能、環保型(xing)新(xin)型(xing)建(jian)材產(chan)品,打造完整產(chan)業(ye)(ye)鏈(lian)。引導建(jian)材企業(ye)(ye)采用(yong)環保技術,降低污(wu)染物排放總量(liang),促進(jin)循環經濟加快發(fa)展。
——著力構(gou)建(jian)智(zhi)(zhi)能(neng)制造產(chan)業(ye)(ye)鏈。加快建(jian)立(li)(li)千人(ren)(ren)(ren)規模的大型數據標注(zhu)基(ji)地(di)和無人(ren)(ren)(ren)駕(jia)駛測試基(ji)地(di),構(gou)建(jian)人(ren)(ren)(ren)工(gong)(gong)智(zhi)(zhi)能(neng)數據標注(zhu)基(ji)地(di)。招(zhao)引人(ren)(ren)(ren)工(gong)(gong)智(zhi)(zhi)能(neng)和大數據領(ling)域(yu)重(zhong)點企(qi)業(ye)(ye),共(gong)同拓展汽車智(zhi)(zhi)能(neng)化服務和基(ji)礎數據加工(gong)(gong)、計算等產(chan)業(ye)(ye)領(ling)域(yu)。招(zhao)引人(ren)(ren)(ren)工(gong)(gong)智(zhi)(zhi)能(neng)芯片、傳感器、無人(ren)(ren)(ren)機及其(qi)他硬件設施生(sheng)產(chan)企(qi)業(ye)(ye)入駐智(zhi)(zhi)能(neng)制造產(chan)業(ye)(ye)園(yuan),建(jian)立(li)(li)人(ren)(ren)(ren)工(gong)(gong)智(zhi)(zhi)能(neng)硬件生(sheng)產(chan)基(ji)地(di)。
——聚(ju)力打造(zao)信(xin)息產業(ye)(ye)鏈。加快(kuai)打造(zao)光網設備(bei)生產基地(di)和云存儲基地(di),提供從話音、數據、MEC、切片、電信(xin)云到自動駕駛網絡的5G軟硬(ying)件(jian)產品。逐步建立(li)完整信(xin)息產業(ye)(ye)鏈。
(四)“三化”改造工程
——推進傳(chuan)統(tong)產(chan)(chan)業(ye)高端化改造(zao)(zao)。圍繞傳(chuan)統(tong)產(chan)(chan)業(ye)組織實施重(zhong)點(dian)(dian)技術改造(zao)(zao)項目,加(jia)快關(guan)鍵工序核心設(she)備(bei)更新(xin)改造(zao)(zao),重(zhong)塑傳(chuan)統(tong)產(chan)(chan)業(ye)動能。推動服務型制(zhi)造(zao)(zao)發展(zhan),加(jia)快培育發展(zhan)服務型制(zhi)造(zao)(zao)新(xin)業(ye)態新(xin)模式,促進傳(chuan)統(tong)產(chan)(chan)業(ye)提質增(zeng)效(xiao)和(he)轉型升級。全力打造(zao)(zao)高端產(chan)(chan)業(ye)集群,圍繞重(zhong)點(dian)(dian)產(chan)(chan)業(ye)鏈(lian)(lian)(lian),培育壯大一批(pi)能帶動產(chan)(chan)業(ye)鏈(lian)(lian)(lian)上(shang)下游共同發展(zhan)的高端龍頭企業(ye)和(he)鏈(lian)(lian)(lian)主企業(ye)。
——推(tui)進傳統產業智能(neng)化(hua)改造。加(jia)快新型基(ji)礎(chu)設施(shi)建(jian)設及場景應(ying)用,支持產業園(yuan)(yuan)區建(jian)設“5G+工業互聯網”園(yuan)(yuan)區網絡(luo),實現(xian)全市(shi)重點產業園(yuan)(yuan)區、工業企業高質量外網的連續(xu)覆蓋,推(tui)進融合(he)應(ying)用先導區示范。加(jia)大企業智能(neng)化(hua)建(jian)設投資力度(du),加(jia)快推(tui)進制造業與(yu)智能(neng)化(hua)改造深度(du)融合(he)進程(cheng)。
——推(tui)(tui)進傳統產(chan)業(ye)綠色(se)(se)(se)化改(gai)造。構建(jian)綠色(se)(se)(se)制(zhi)(zhi)造體系,實(shi)施綠色(se)(se)(se)制(zhi)(zhi)造工(gong)程,支持(chi)企業(ye)開(kai)發(fa)綠色(se)(se)(se)產(chan)品(pin)、建(jian)設綠色(se)(se)(se)工(gong)廠及綠色(se)(se)(se)園區。有序(xu)推(tui)(tui)動“兩高(gao)”企業(ye)開(kai)展節能降(jiang)碳技術(shu)改(gai)造,加快推(tui)(tui)進工(gong)業(ye)領域(yu)低(di)碳工(gong)藝革(ge)新和數字化轉型升級。鼓(gu)勵(li)工(gong)業(ye)企業(ye)采(cai)用過(guo)程減(jian)污工(gong)藝和設備,削(xue)減(jian)主要(yao)污染物(wu)排放(fang)。落實(shi)國(guo)家強(qiang)制(zhi)(zhi)性能耗限額標準,督促(cu)企業(ye)開(kai)展節能技術(shu)改(gai)造,推(tui)(tui)動重(zhong)點用能行業(ye)提高(gao)能源(yuan)利用效率,不斷提升行業(ye)整體用能水平。
(五)數字賦能工程
——構建數(shu)字(zi)(zi)經(jing)濟平臺體系(xi)。不斷完善數(shu)字(zi)(zi)經(jing)濟發(fa)展(zhan)智庫(ku),搭建數(shu)字(zi)(zi)產(chan)(chan)(chan)業(ye)共享信(xin)息、培訓交流(liu)平臺,打(da)造多個數(shu)字(zi)(zi)產(chan)(chan)(chan)業(ye)發(fa)展(zhan)研究中(zhong)心,為數(shu)字(zi)(zi)經(jing)濟發(fa)展(zhan)提供決策(ce)咨詢(xun)和建議,推動數(shu)字(zi)(zi)經(jing)濟高質量發(fa)展(zhan)。到2025年,數(shu)字(zi)(zi)產(chan)(chan)(chan)業(ye)發(fa)展(zhan)研究中(zhong)心達到3-5家。
——引(yin)進數字(zi)經濟(ji)頭部企業(ye)(ye)(ye)(ye)。以打造人(ren)工智能(neng)產(chan)業(ye)(ye)(ye)(ye)鏈為(wei)重點(dian)方(fang)向(xiang),吸引(yin)一批國內知名數字(zi)經濟(ji)企業(ye)(ye)(ye)(ye)落戶張掖,圍繞電(dian)子(zi)信息制造業(ye)(ye)(ye)(ye)、軟件開(kai)發和信息服務業(ye)(ye)(ye)(ye)設(she)立研發中心或分(fen)支機構(子(zi)公司(si))。到2025年,引(yin)進5戶以上(shang)產(chan)業(ye)(ye)(ye)(ye)帶(dai)動性強(qiang)、市(shi)場占有率高、影(ying)響力大的行業(ye)(ye)(ye)(ye)龍頭企業(ye)(ye)(ye)(ye)和領(ling)軍企業(ye)(ye)(ye)(ye)在(zai)張掖設(she)立子(zi)公司(si)。
——落(luo)(luo)地數據專業(ye)(ye)運(yun)行機構。爭取國(guo)內知名(ming)數字產(chan)業(ye)(ye)專業(ye)(ye)運(yun)行機構集中落(luo)(luo)戶到大數據產(chan)業(ye)(ye)園或智(zhi)能制(zhi)造(zao)產(chan)業(ye)(ye)園,開展數據管理(li)、培育數據交易、促進數據流通(tong),打造(zao)國(guo)內、省內具有競爭力(li)、知名(ming)度的數字產(chan)業(ye)(ye)集群。
——夯實數字(zi)經濟基(ji)礎底座。積(ji)極推(tui)(tui)進“雙(shuang)千兆”網(wang)絡建設(she)(she)(she),持續擴大千兆光網(wang)覆(fu)蓋(gai)范圍,率先打造“千兆城市”。加(jia)快有(you)線電視(shi)700M清(qing)頻建設(she)(she)(she),提(ti)升(sheng)(sheng)有(you)線電視(shi)網(wang)絡承(cheng)載能力和業務支撐能力。推(tui)(tui)進IPv6規(gui)模化部(bu)署和應用,率先實現傳統網(wang)絡轉型升(sheng)(sheng)級。持續提(ti)升(sheng)(sheng)4G網(wang)絡在鐵路、公(gong)路、偏遠山區、旅(lv)游景區等地覆(fu)蓋(gai)面和網(wang)絡質量(liang)。全(quan)面推(tui)(tui)進5G網(wang)絡建設(she)(she)(she)。到2025年,建成5G基(ji)站(zhan)4000個。
——培(pei)育兩化融合應用(yong)場景。實施5G應用(yong)“揚帆”計劃,推動企業(ye)數字化改造(zao),促進“5G+”工業(ye)互聯網(wang)、智慧礦(kuang)山等(deng)創新應用(yong)落地。到2025年(nian),建成1個(ge)(ge)“5G+”工業(ye)互聯網(wang)、3個(ge)(ge)“5G+智慧礦(kuang)山”省級試點示范項目。積(ji)極爭取衛星(xing)遙(yao)感數據(ju)中心落地,面向資源環境、生態(tai)保(bao)護、防災減災等(deng)領域(yu)發展遙(yao)感衛星(xing)應用(yong)。
——設立數(shu)(shu)字(zi)(zi)產(chan)業(ye)(ye)(ye)發(fa)(fa)展(zhan)(zhan)基金。研究設立張(zhang)掖市數(shu)(shu)字(zi)(zi)產(chan)業(ye)(ye)(ye)發(fa)(fa)展(zhan)(zhan)基金,構建數(shu)(shu)字(zi)(zi)經濟發(fa)(fa)展(zhan)(zhan)金融(rong)支持體系,加大對數(shu)(shu)字(zi)(zi)經濟發(fa)(fa)展(zhan)(zhan)重(zhong)點領域(yu)、重(zhong)點企(qi)業(ye)(ye)(ye)、重(zhong)要平(ping)臺、重(zhong)要項目、試點示(shi)范、專業(ye)(ye)(ye)人(ren)才(cai)的支持力度。
——打造數(shu)字(zi)(zi)產業專(zhuan)家(jia)(jia)團(tuan)隊。建(jian)立健(jian)全(quan)數(shu)字(zi)(zi)產業專(zhuan)家(jia)(jia)咨詢(xun)制度,建(jian)立數(shu)字(zi)(zi)產業發展專(zhuan)家(jia)(jia)咨詢(xun)委(wei)員會,強化規劃編制、政策研究、項(xiang)目評估、投資導(dao)向(xiang)等方面智(zhi)力支持,全(quan)力打造一支高水平的數(shu)字(zi)(zi)產業專(zhuan)家(jia)(jia)團(tuan)隊。
——吸納數(shu)(shu)(shu)字經(jing)濟(ji)領(ling)域專業(ye)(ye)人(ren)才。完善數(shu)(shu)(shu)字經(jing)濟(ji)領(ling)域人(ren)才引進(jin)體系(xi),落實數(shu)(shu)(shu)字經(jing)濟(ji)領(ling)域學科帶頭(tou)人(ren)、技術領(ling)軍人(ren)、創(chuang)新創(chuang)業(ye)(ye)團隊、高素(su)質(zhi)管理人(ren)才和(he)高技能人(ren)才“雙聘制”,推進(jin)高端(duan)、緊(jin)缺人(ren)才“多點執業(ye)(ye)”。加大公(gong)職人(ren)員數(shu)(shu)(shu)字經(jing)濟(ji)業(ye)(ye)務培訓力度,提升全(quan)市(shi)各級(ji)干部的數(shu)(shu)(shu)字素(su)養。
(六)創新引領工程
——搭(da)建(jian)創新(xin)(xin)創業(ye)(ye)(ye)平臺。深化與科(ke)研(yan)(yan)機(ji)(ji)構(gou)合作,建(jian)設區域(yu)創新(xin)(xin)中心(xin)和(he)技術創新(xin)(xin)聯盟,建(jian)成(cheng)一(yi)批資源加工、產業(ye)(ye)(ye)研(yan)(yan)發(fa)、智能制造(zao)的(de)(de)創新(xin)(xin)中心(xin)、重(zhong)點實驗室和(he)研(yan)(yan)發(fa)中心(xin),著力(li)提升企業(ye)(ye)(ye)研(yan)(yan)發(fa)機(ji)(ji)構(gou)的(de)(de)科(ke)技研(yan)(yan)發(fa)能力(li)。以科(ke)研(yan)(yan)項目(mu)為(wei)紐帶開展(zhan)共性技術創新(xin)(xin),形(xing)(xing)成(cheng)協同(tong)發(fa)展(zhan)的(de)(de)產業(ye)(ye)(ye)格局(ju)。加快(kuai)形(xing)(xing)成(cheng)產業(ye)(ye)(ye)鏈(lian)、創新(xin)(xin)鏈(lian)聯動機(ji)(ji)制,建(jian)立產業(ye)(ye)(ye)協同(tong)創新(xin)(xin)培育體系和(he)收益分配等政策體系。
——激發(fa)創(chuang)新主體活力(li)。培育一批創(chuang)新力(li)強(qiang)(qiang)、自主研發(fa)能力(li)強(qiang)(qiang)的科技(ji)(ji)型龍頭企業(ye)(ye)和行業(ye)(ye)細分領(ling)域“專精特新”中小(xiao)企業(ye)(ye)。建(jian)(jian)立(li)高新技(ji)(ji)術企業(ye)(ye)庫,支持孵(fu)化(hua)載體多元(yuan)發(fa)展,加(jia)強(qiang)(qiang)創(chuang)業(ye)(ye)孵(fu)化(hua)鏈條(tiao)建(jian)(jian)設,構建(jian)(jian)開放共享孵(fu)化(hua)生(sheng)態。加(jia)快推動產業(ye)(ye)鏈和創(chuang)新鏈的深度(du)融合,建(jian)(jian)設科技(ji)(ji)成果轉移轉化(hua)試點示范基(ji)地。推廣(guang)專利權質押融資模式,建(jian)(jian)立(li)科技(ji)(ji)成果評價(jia)體系和技(ji)(ji)術類(lei)無形(xing)資產交(jiao)易制度(du),推進(jin)科技(ji)(ji)成果高效(xiao)轉化(hua)。
——加(jia)強知(zhi)(zhi)(zhi)(zhi)識(shi)(shi)(shi)產(chan)(chan)權(quan)保(bao)護(hu)。積極融(rong)入絲綢之路(lu)國際(ji)知(zhi)(zhi)(zhi)(zhi)識(shi)(shi)(shi)產(chan)(chan)權(quan)港建設(she),完(wan)善(shan)知(zhi)(zhi)(zhi)(zhi)識(shi)(shi)(shi)產(chan)(chan)權(quan)管理體(ti)系,推動知(zhi)(zhi)(zhi)(zhi)識(shi)(shi)(shi)產(chan)(chan)權(quan)數字(zi)化產(chan)(chan)業(ye)集(ji)聚區和知(zhi)(zhi)(zhi)(zhi)識(shi)(shi)(shi)產(chan)(chan)權(quan)服務(wu)業(ye)集(ji)聚發展示范區建設(she)。健全(quan)知(zhi)(zhi)(zhi)(zhi)識(shi)(shi)(shi)產(chan)(chan)權(quan)運(yun)營服務(wu)體(ti)系,強化知(zhi)(zhi)(zhi)(zhi)識(shi)(shi)(shi)產(chan)(chan)權(quan)運(yun)營、服務(wu)、應用、保(bao)護(hu)能力(li)與水(shui)平。開展知(zhi)(zhi)(zhi)(zhi)識(shi)(shi)(shi)產(chan)(chan)權(quan)試(shi)點示范工作,培育一批知(zhi)(zhi)(zhi)(zhi)識(shi)(shi)(shi)產(chan)(chan)權(quan)優勢企業(ye)和示范企業(ye),增強知(zhi)(zhi)(zhi)(zhi)識(shi)(shi)(shi)產(chan)(chan)權(quan)創造、運(yun)用、保(bao)護(hu)和管理水(shui)平。
(七)綠色低碳工程
——實施工業(ye)低(di)碳(tan)(tan)行動(dong)。鼓勵(li)企業(ye)開發(fa)利(li)用可(ke)再生能(neng)源(yuan)(yuan),積極(ji)推(tui)廣低(di)碳(tan)(tan)技(ji)術,加(jia)快推(tui)進園區高(gao)碳(tan)(tan)高(gao)能(neng)產(chan)(chan)業(ye)綠(lv)色低(di)碳(tan)(tan)改造(zao),鼓勵(li)企業(ye)提(ti)升(sheng)能(neng)源(yuan)(yuan)利(li)用效(xiao)率(lv)。推(tui)進工業(ye)能(neng)源(yuan)(yuan)消(xiao)費結(jie)構(gou)低(di)碳(tan)(tan)化和產(chan)(chan)業(ye)結(jie)構(gou)低(di)碳(tan)(tan)化。持續(xu)開展能(neng)源(yuan)(yuan)“雙控”行動(dong),加(jia)大重(zhong)點耗(hao)能(neng)行業(ye)節能(neng)力度,強(qiang)化對高(gao)耗(hao)能(neng)行業(ye)項(xiang)目重(zhong)點把控,完成主要污(wu)染(ran)物減排任(ren)務。
——實(shi)施綠色(se)(se)(se)制造(zao)(zao)行動。實(shi)施技術(shu)創(chuang)(chuang)新和(he)工藝流程改(gai)進,加快(kuai)綠色(se)(se)(se)制造(zao)(zao)體(ti)系建設(she)(she),提升產業(ye)(ye)鏈供應鏈現(xian)代化(hua)水平,實(shi)現(xian)制造(zao)(zao)業(ye)(ye)高質量發展。加快(kuai)推進工業(ye)(ye)領域節(jie)能改(gai)造(zao)(zao),進一步推動園(yuan)(yuan)區技術(shu)創(chuang)(chuang)新、管理創(chuang)(chuang)新和(he)商業(ye)(ye)模式創(chuang)(chuang)新。積(ji)極創(chuang)(chuang)建和(he)申(shen)報(bao)綠色(se)(se)(se)工廠、綠色(se)(se)(se)園(yuan)(yuan)區、綠色(se)(se)(se)設(she)(she)計產品和(he)綠色(se)(se)(se)供應鏈管理企(qi)業(ye)(ye)。
——依(yi)法依(yi)規推動落(luo)后(hou)產能(neng)(neng)退(tui)出。持續實施重點行業(ye)(ye)專項整治(zhi)工(gong)作,推動落(luo)后(hou)產能(neng)(neng)有(you)序退(tui)出,淘汰落(luo)后(hou)技(ji)術和(he)工(gong)藝(yi)設備。清(qing)理產能(neng)(neng)過剩(sheng)行業(ye)(ye)違規在建項目,堅決遏(e)止產能(neng)(neng)過剩(sheng)行業(ye)(ye)盲目擴張,為轉型升級(ji)騰出發展空間。
——促進(jin)資(zi)源(yuan)高(gao)(gao)效(xiao)(xiao)利(li)用(yong)。推廣應用(yong)節(jie)地技(ji)術,強化(hua)土地利(li)用(yong)規(gui)劃和標準管控;加(jia)快工業(ye)節(jie)水(shui)型企業(ye)創建,推進(jin)企業(ye)節(jie)水(shui)改造,提(ti)高(gao)(gao)水(shui)資(zi)源(yuan)利(li)用(yong)效(xiao)(xiao)率;完(wan)善再(zai)生(sheng)資(zi)源(yuan)回(hui)收體(ti)系(xi),發(fa)(fa)展(zhan)再(zai)生(sheng)利(li)用(yong)產品制造;大(da)力發(fa)(fa)展(zhan)綠色礦業(ye),提(ti)高(gao)(gao)礦產資(zi)源(yuan)采(cai)選回(hui)收率和綜合利(li)用(yong)率,發(fa)(fa)展(zhan)循環經濟;大(da)力發(fa)(fa)展(zhan)節(jie)能環保服務(wu)業(ye),強化(hua)對制造業(ye)綠色發(fa)(fa)展(zhan)的(de)支(zhi)撐作用(yong)。
(八)園區提升工程
——推動園(yuan)(yuan)區管(guan)理體制(zhi)改(gai)革。推動“張掖經濟技術開發區托管(guan)聯辦縣級園(yuan)(yuan)區”改(gai)革和“一張藍圖把控+區域評估”“飛(fei)地經濟”等制(zhi)度落地實施,進一步(bu)理順(shun)園(yuan)(yuan)區管(guan)理體制(zhi),全(quan)面向園(yuan)(yuan)區放權賦能,進一步(bu)提高園(yuan)(yuan)區建(jian)設、管(guan)理和運(yun)行水平。
——推進園(yuan)區基(ji)礎設施建設。不(bu)斷(duan)強化(hua)水(shui)、電、路等要素配置,不(bu)斷(duan)完善(shan)工(gong)業(ye)園(yuan)區路網、供(gong)水(shui)、污水(shui)處理、集中供(gong)熱、固廢處置等基(ji)礎設施條件(jian)(jian),提升園(yuan)區承載能力、輻射(she)帶動和(he)(he)綜(zong)合競(jing)爭力。推行園(yuan)區內投資工(gong)業(ye)項(xiang)目“標準(zhun)地”“標準(zhun)化(hua)車間”供(gong)給,有效解(jie)決園(yuan)區資源閑(xian)置和(he)(he)基(ji)礎薄弱等問題,為企業(ye)入駐園(yuan)區提供(gong)更多便利條件(jian)(jian),創造良好硬(ying)件(jian)(jian)環境。
——引導各類園(yuan)(yuan)區(qu)錯位(wei)發(fa)展。按照“一縣(xian)一園(yuan)(yuan)區(qu)”“一園(yuan)(yuan)區(qu)一主導產(chan)業(ye)(ye)(ye)”的(de)原則,合(he)理確定園(yuan)(yuan)區(qu)主導產(chan)業(ye)(ye)(ye)和發(fa)展方向,利用“園(yuan)(yuan)中園(yuan)(yuan)”實現(xian)園(yuan)(yuan)區(qu)的(de)整合(he)提升,形成新的(de)園(yuan)(yuan)區(qu)工(gong)業(ye)(ye)(ye)發(fa)展格(ge)局。強化(hua)園(yuan)(yuan)區(qu)間產(chan)業(ye)(ye)(ye)鏈的(de)優(you)(you)勢互補和協同聯動,推動形成特色(se)鮮明、優(you)(you)勢互補、錯位(wei)發(fa)展的(de)縣(xian)域經濟(ji)產(chan)業(ye)(ye)(ye)格(ge)局。
——提升(sheng)園區產(chan)(chan)(chan)業(ye)(ye)(ye)鏈(lian)水平。結合園區產(chan)(chan)(chan)業(ye)(ye)(ye)基礎,強化全產(chan)(chan)(chan)業(ye)(ye)(ye)鏈(lian)供應鏈(lian)管理,著(zhu)力推(tui)動產(chan)(chan)(chan)業(ye)(ye)(ye)鏈(lian)向(xiang)(xiang)中高端邁進(jin),切實提高產(chan)(chan)(chan)業(ye)(ye)(ye)發(fa)展水平和(he)質量(liang)。通過(guo)培育主(zhu)導產(chan)(chan)(chan)業(ye)(ye)(ye),選(xuan)定(ding)承接方向(xiang)(xiang),構建(jian)產(chan)(chan)(chan)業(ye)(ye)(ye)鏈(lian)、技(ji)術鏈(lian)、工藝鏈(lian),促進(jin)園區產(chan)(chan)(chan)業(ye)(ye)(ye)特色化、集群化發(fa)展。
——加快推進園(yuan)區智(zhi)能化(hua)改造(zao)。打造(zao)“管(guan)理(li)數據化(hua)、應急自(zi)動化(hua)、設備智(zhi)能化(hua)、服(fu)務(wu)精準化(hua)”的(de)創新型智(zhi)慧(hui)(hui)工(gong)業園(yuan)區,通過建設園(yuan)區綜合監(jian)管(guan)服(fu)務(wu)平臺及5G+智(zhi)慧(hui)(hui)水電、智(zhi)能安監(jian)、智(zhi)慧(hui)(hui)環保監(jian)測(ce)、智(zhi)慧(hui)(hui)燈桿等典型應用(yong)場景(jing),實現園(yuan)區從單點(dian)、局部的(de)信息技(ji)術應用(yong)向數字(zi)化(hua)、網(wang)絡(luo)化(hua)和智(zhi)能化(hua)轉變。
(九)精準服務工程
——增強人(ren)才培訓(xun)實效(xiao)。加(jia)大對企業家、企業經營(ying)管理人(ren)才的培訓(xun)力度(du),培養(yang)一批具有愛國情懷、勇于創新、誠(cheng)信守法、主動承擔社會責任、國際視野(ye)開闊的新時代企業家。
——創(chuang)(chuang)(chuang)新(xin)服(fu)(fu)務企(qi)業(ye)方(fang)式。持續開展服(fu)(fu)務企(qi)業(ye)活動(dong),幫助(zhu)中小企(qi)業(ye)紓困解(jie)難,為(wei)中小企(qi)業(ye)提供精(jing)準服(fu)(fu)務。加(jia)大(da)“專精(jing)特新(xin)”服(fu)(fu)務力度,持續為(wei)“專精(jing)特新(xin)”中小企(qi)業(ye)提供高質量(liang)、精(jing)準化服(fu)(fu)務。實施(shi)培樹(shu)引領計(ji)劃,選拔(ba)推薦一批(pi)優秀創(chuang)(chuang)(chuang)業(ye)創(chuang)(chuang)(chuang)新(xin)項目參加(jia)相關創(chuang)(chuang)(chuang)新(xin)創(chuang)(chuang)(chuang)業(ye)大(da)賽。搭(da)建產學研合(he)作平臺,推進科(ke)技資源(yuan)開放共享,組建工業(ye)和信息化領域智(zhi)庫,為(wei)全市(shi)工業(ye)發(fa)展提供專業(ye)化服(fu)(fu)務。
——精準推(tui)送惠企(qi)(qi)(qi)(qi)政(zheng)(zheng)(zheng)策(ce)。進一步發揮涉(she)企(qi)(qi)(qi)(qi)政(zheng)(zheng)(zheng)策(ce)精準推(tui)送和惠企(qi)(qi)(qi)(qi)政(zheng)(zheng)(zheng)策(ce)“不來即(ji)享”服(fu)務平臺作用,提(ti)高平臺使用率,提(ti)升政(zheng)(zheng)(zheng)策(ce)知曉率,實(shi)現(xian)惠企(qi)(qi)(qi)(qi)政(zheng)(zheng)(zheng)策(ce)“不來即(ji)享”“即(ji)申(shen)即(ji)享”,變“企(qi)(qi)(qi)(qi)業(ye)找(zhao)(zhao)政(zheng)(zheng)(zheng)策(ce)”為“政(zheng)(zheng)(zheng)策(ce)找(zhao)(zhao)企(qi)(qi)(qi)(qi)業(ye)”。
——健全完善服務(wu)體系。重點培育(yu)一批運作規范(fan)、支撐(cheng)力強、業(ye)績突出、信譽良好、公(gong)信度高(gao)的中小企(qi)(qi)(qi)業(ye)公(gong)共(gong)服務(wu)示范(fan)平臺和小型微型企(qi)(qi)(qi)業(ye)創業(ye)創新示范(fan)基地。鼓勵服務(wu)機構(gou)降低(di)收費標準,增加公(gong)益性、低(di)收費服務(wu)類型,促進(jin)服務(wu)質(zhi)量及(ji)企(qi)(qi)(qi)業(ye)滿(man)意度穩步提升,為中小企(qi)(qi)(qi)業(ye)高(gao)質(zhi)量發(fa)展(zhan)提供有力服務(wu)支撐(cheng)。
(十)企業家培育工程
——引導企業家擔當作(zuo)為。支持民營中小(xiao)企業聚焦主業謀發展,力爭成為創(chuang)業就業的主要(yao)領域、技(ji)術創(chuang)新的重要(yao)主體、國(guo)家稅(shui)收的主要(yao)來源。
——激勵(li)企業家(jia)干(gan)(gan)事(shi)創(chuang)業。引(yin)入創(chuang)新創(chuang)業人才,加快(kuai)建設創(chuang)新人才聚集(ji)區。支(zhi)持重(zhong)點園區、重(zhong)點企業引(yin)進急需緊缺人才和產(chan)業領軍人才。對優秀(xiu)企業家(jia)的典型事(shi)跡進行宣傳推廣(guang),增(zeng)強企業家(jia)干(gan)(gan)事(shi)創(chuang)業信心,營造(zao)崇尚勞動、尊(zun)重(zhong)創(chuang)造(zao)、鼓勵(li)創(chuang)新濃厚氛圍。
——強化企業(ye)(ye)(ye)家跟(gen)蹤服務。落實(shi)工業(ye)(ye)(ye)突破發展企業(ye)(ye)(ye)激勵政(zheng)策(ce),對引進的企業(ye)(ye)(ye)家及時納入市、縣區人(ren)才庫,落實(shi)生活補貼(tie)、項(xiang)目扶持等優惠政(zheng)策(ce),并在市管拔尖人(ren)才評選(xuan)中單列傾斜。
——保護企(qi)(qi)業(ye)家(jia)合(he)法權益。依法保護企(qi)(qi)業(ye)家(jia)財產權、自主經營權等合(he)法權益,進一(yi)步(bu)健(jian)全行政(zheng)裁量權基準制度,細(xi)化、規范行政(zheng)執法條件(jian),減(jian)輕企(qi)(qi)業(ye)負擔、減(jian)少(shao)自由(you)裁量權。
——加大(da)(da)企(qi)(qi)業(ye)(ye)(ye)家培(pei)養力度。舉辦工業(ye)(ye)(ye)突破發展專(zhuan)業(ye)(ye)(ye)人才(cai)培(pei)訓班(ban),著(zhu)重(zhong)提(ti)升重(zhong)點企(qi)(qi)業(ye)(ye)(ye)管理人員業(ye)(ye)(ye)務能(neng)力。分類建立經(jing)營型(xing)、科技(ji)型(xing)、成長型(xing)企(qi)(qi)業(ye)(ye)(ye)家人才(cai)庫,精(jing)準(zhun)摸(mo)排培(pei)訓需求,每年(nian)組織一批產業(ye)(ye)(ye)領軍企(qi)(qi)業(ye)(ye)(ye)家赴外(wai)學習(xi)考察(cha)、對接合作。舉辦創(chuang)新型(xing)企(qi)(qi)業(ye)(ye)(ye)管理人才(cai)研修班(ban),不(bu)斷提(ti)升本土(tu)企(qi)(qi)業(ye)(ye)(ye)家參與(yu)市場競爭和引領企(qi)(qi)業(ye)(ye)(ye)發展壯大(da)(da)的能(neng)力。
七、保障措施
(一)加強組織(zhi)領導(dao)(dao)。堅持黨總攬全(quan)局(ju)(ju)、協(xie)調(diao)各(ge)方的(de)領導(dao)(dao)核心地位,充分發(fa)揮(hui)各(ge)級(ji)黨委(黨組)領導(dao)(dao)核心作用(yong),不斷提高領導(dao)(dao)發(fa)展工(gong)業(ye)(ye)的(de)能力和(he)水(shui)平。強化(hua)部門之間協(xie)調(diao)聯動(dong),建立全(quan)市(shi)工(gong)業(ye)(ye)發(fa)展統籌協(xie)調(diao)機制,負責全(quan)市(shi)工(gong)業(ye)(ye)和(he)信(xin)息(xi)化(hua)發(fa)展的(de)宏觀指導(dao)(dao)、綜合(he)(he)協(xie)調(diao)、調(diao)度考核及(ji)政策研究,定(ding)期召開(kai)協(xie)調(diao)推進(jin)會議,統籌協(xie)調(diao)各(ge)項工(gong)作的(de)推進(jin)。加強規劃(hua)宣傳,形成上下聯動(dong)、條塊(kuai)結合(he)(he)、齊(qi)抓共管、社會參與的(de)規劃(hua)落實格局(ju)(ju)。發(fa)揮(hui)行業(ye)(ye)協(xie)會在(zai)服務企業(ye)(ye)、技(ji)術交流、標(biao)準制定(ding)、人才培訓等(deng)方面作用(yong)。
(二)拓寬融資(zi)(zi)(zi)(zi)(zi)渠道。擴大(da)金(jin)(jin)(jin)(jin)融機(ji)構對工(gong)業(ye)發(fa)展(zhan)(zhan)的貸款規模(mo),大(da)力支(zhi)(zhi)(zhi)持融資(zi)(zi)(zi)(zi)(zi)性擔保(bao)公司等機(ji)構拓寬服務領域(yu),創(chuang)(chuang)新(xin)服務方(fang)式,強(qiang)化(hua)(hua)融資(zi)(zi)(zi)(zi)(zi)支(zhi)(zhi)(zhi)持。積極(ji)利用信托資(zi)(zi)(zi)(zi)(zi)金(jin)(jin)(jin)(jin)、園(yuan)區(qu)建(jian)(jian)設債券、融資(zi)(zi)(zi)(zi)(zi)租賃(資(zi)(zi)(zi)(zi)(zi)產證券化(hua)(hua)產權交易)聚集(ji)社會資(zi)(zi)(zi)(zi)(zi)金(jin)(jin)(jin)(jin)。努力爭取中央(yang)和省上(shang)關于工(gong)業(ye)和信息化(hua)(hua)產業(ye)發(fa)展(zhan)(zhan)等專項資(zi)(zi)(zi)(zi)(zi)金(jin)(jin)(jin)(jin)扶持。加強(qiang)各級財政(zheng)對重(zhong)點(dian)產業(ye)的支(zhi)(zhi)(zhi)持,重(zhong)點(dian)用于項目招商、園(yuan)區(qu)建(jian)(jian)設、工(gong)業(ye)企(qi)業(ye)技(ji)改(gai)(gai)等方(fang)面(mian),有效緩解工(gong)業(ye)發(fa)展(zhan)(zhan)中的資(zi)(zi)(zi)(zi)(zi)金(jin)(jin)(jin)(jin)問題。推動(dong)和支(zhi)(zhi)(zhi)持市、縣、園(yuan)區(qu)三級工(gong)業(ye)投資(zi)(zi)(zi)(zi)(zi)平臺公司市場化(hua)(hua)運作(zuo),構建(jian)(jian)財政(zheng)扶持、園(yuan)區(qu)自籌、企(qi)業(ye)自愿入股、債券融資(zi)(zi)(zi)(zi)(zi)等相結合(he)的多(duo)元化(hua)(hua)融資(zi)(zi)(zi)(zi)(zi)方(fang)式,優化(hua)(hua)投向,做大(da)資(zi)(zi)(zi)(zi)(zi)金(jin)(jin)(jin)(jin)池,提(ti)升工(gong)業(ye)發(fa)展(zhan)(zhan)內生(sheng)融資(zi)(zi)(zi)(zi)(zi)水(shui)平。對支(zhi)(zhi)(zhi)持企(qi)業(ye)的項目性資(zi)(zi)(zi)(zi)(zi)金(jin)(jin)(jin)(jin)、科技(ji)創(chuang)(chuang)新(xin)和技(ji)術改(gai)(gai)造(zao)等資(zi)(zi)(zi)(zi)(zi)金(jin)(jin)(jin)(jin),按(an)企(qi)業(ye)、行業(ye)分類整(zheng)合(he),提(ti)高專項資(zi)(zi)(zi)(zi)(zi)金(jin)(jin)(jin)(jin)使(shi)用效益。
(三)強(qiang)化安(an)(an)(an)(an)全(quan)(quan)(quan)(quan)(quan)生(sheng)產。深入(ru)貫徹(che)落實(shi)(shi)習近(jin)平總書記關(guan)于(yu)安(an)(an)(an)(an)全(quan)(quan)(quan)(quan)(quan)生(sheng)產重(zhong)要論述(shu)和(he)指示批示精神,堅持(chi)人(ren)(ren)(ren)民至(zhi)上(shang)、生(sheng)命至(zhi)上(shang),統籌發展(zhan)和(he)安(an)(an)(an)(an)全(quan)(quan)(quan)(quan)(quan),加強(qiang)行業(ye)安(an)(an)(an)(an)全(quan)(quan)(quan)(quan)(quan)生(sheng)產監(jian)督管理(li)工作(zuo)(zuo),重(zhong)點做好民用爆炸物品(pin)的(de)安(an)(an)(an)(an)全(quan)(quan)(quan)(quan)(quan)監(jian)督管理(li),保障安(an)(an)(an)(an)全(quan)(quan)(quan)(quan)(quan)投入(ru),強(qiang)化隱患排查治理(li),規(gui)范(fan)安(an)(an)(an)(an)全(quan)(quan)(quan)(quan)(quan)生(sheng)產管理(li);督促相關(guan)生(sheng)產經營(ying)單(dan)位切實(shi)(shi)把安(an)(an)(an)(an)全(quan)(quan)(quan)(quan)(quan)生(sheng)產擺到重(zhong)要位置,筑牢安(an)(an)(an)(an)全(quan)(quan)(quan)(quan)(quan)生(sheng)產理(li)念,建(jian)(jian)立健全(quan)(quan)(quan)(quan)(quan)企(qi)業(ye)安(an)(an)(an)(an)全(quan)(quan)(quan)(quan)(quan)生(sheng)產責任制(zhi)(zhi),完善(shan)企(qi)業(ye)安(an)(an)(an)(an)全(quan)(quan)(quan)(quan)(quan)生(sheng)產規(gui)章(zhang)制(zhi)(zhi)度(du),開展(zhan)安(an)(an)(an)(an)全(quan)(quan)(quan)(quan)(quan)生(sheng)產風險分級管控與隱患排查治理(li),建(jian)(jian)立企(qi)業(ye)風險分級管控和(he)主(zhu)動報告制(zhi)(zhi)度(du),靠實(shi)(shi)企(qi)業(ye)主(zhu)體責任;嚴格落實(shi)(shi)新改(gai)擴建(jian)(jian)項目安(an)(an)(an)(an)全(quan)(quan)(quan)(quan)(quan)生(sheng)產實(shi)(shi)施(shi)“三同時”制(zhi)(zhi)度(du),切實(shi)(shi)提升企(qi)業(ye)安(an)(an)(an)(an)全(quan)(quan)(quan)(quan)(quan)生(sheng)產基礎(chu)保障水平;扎實(shi)(shi)開展(zhan)安(an)(an)(an)(an)全(quan)(quan)(quan)(quan)(quan)生(sheng)產宣傳和(he)安(an)(an)(an)(an)全(quan)(quan)(quan)(quan)(quan)防災教育培訓,貫徹(che)《安(an)(an)(an)(an)全(quan)(quan)(quan)(quan)(quan)生(sheng)產法》,提高(gao)一(yi)線作(zuo)(zuo)業(ye)人(ren)(ren)(ren)員安(an)(an)(an)(an)全(quan)(quan)(quan)(quan)(quan)防范(fan)意識和(he)安(an)(an)(an)(an)全(quan)(quan)(quan)(quan)(quan)技能,形成(cheng)“人(ren)(ren)(ren)人(ren)(ren)(ren)都是安(an)(an)(an)(an)全(quan)(quan)(quan)(quan)(quan)生(sheng)產責任人(ren)(ren)(ren)”的(de)濃厚氛圍(wei)。
(四(si))強(qiang)化(hua)人(ren)(ren)(ren)才(cai)(cai)(cai)(cai)(cai)支(zhi)撐。建立(li)有利于產業(ye)和(he)(he)人(ren)(ren)(ren)才(cai)(cai)(cai)(cai)(cai)集聚(ju)的人(ren)(ren)(ren)力資(zi)源(yuan)保障制(zhi)(zhi)度,加快推進創新(xin)人(ren)(ren)(ren)才(cai)(cai)(cai)(cai)(cai)薪酬(chou)制(zhi)(zhi)度、崗位管(guan)理制(zhi)(zhi)度等(deng)(deng)體制(zhi)(zhi)機(ji)制(zhi)(zhi)改(gai)革。全(quan)面落實(shi)(shi)人(ren)(ren)(ren)才(cai)(cai)(cai)(cai)(cai)落戶(hu)、安(an)家補貼、住(zhu)房補貼、家屬安(an)置、子(zi)女入學(xue)、就醫(yi)出行(xing)、人(ren)(ren)(ren)才(cai)(cai)(cai)(cai)(cai)公寓等(deng)(deng)支(zhi)持政策,實(shi)(shi)行(xing)引進緊缺(que)人(ren)(ren)(ren)才(cai)(cai)(cai)(cai)(cai)個人(ren)(ren)(ren)所得稅、薪酬(chou)浮動(dong)、股權激勵(li)、職稱評定、彈(dan)性退休等(deng)(deng)優惠政策,切實(shi)(shi)消除引進人(ren)(ren)(ren)才(cai)(cai)(cai)(cai)(cai)的后顧之憂。加強(qiang)與省內外知名高(gao)校院所、企業(ye)開展(zhan)合作,引進、培養學(xue)科帶頭人(ren)(ren)(ren)才(cai)(cai)(cai)(cai)(cai)、技術領軍人(ren)(ren)(ren)才(cai)(cai)(cai)(cai)(cai)和(he)(he)高(gao)級管(guan)理人(ren)(ren)(ren)才(cai)(cai)(cai)(cai)(cai),建立(li)工(gong)(gong)業(ye)發展(zhan)創新(xin)人(ren)(ren)(ren)才(cai)(cai)(cai)(cai)(cai)智庫,加強(qiang)工(gong)(gong)業(ye)發展(zhan)人(ren)(ren)(ren)才(cai)(cai)(cai)(cai)(cai)儲(chu)備。創新(xin)人(ren)(ren)(ren)才(cai)(cai)(cai)(cai)(cai)使(shi)用機(ji)制(zhi)(zhi),暢通高(gao)校、科研機(ji)構和(he)(he)企業(ye)間人(ren)(ren)(ren)才(cai)(cai)(cai)(cai)(cai)流動(dong)渠道,鼓勵(li)通過雙向(xiang)掛職、短期工(gong)(gong)作、項目(mu)合作等(deng)(deng)柔性流動(dong)方式(shi)加強(qiang)人(ren)(ren)(ren)才(cai)(cai)(cai)(cai)(cai)互(hu)通共(gong)享。
(五(wu))強化規(gui)(gui)劃(hua)(hua)(hua)實(shi)(shi)施。加(jia)強規(gui)(gui)劃(hua)(hua)(hua)實(shi)(shi)施過程管理,組織(zhi)開展(zhan)中期評(ping)估和(he)(he)終期實(shi)(shi)施評(ping)價(jia),適時(shi)對規(gui)(gui)劃(hua)(hua)(hua)做出適當調整。制(zhi)(zhi)(zhi)(zhi)定年(nian)度實(shi)(shi)施計劃(hua)(hua)(hua),實(shi)(shi)行領導負責(ze)制(zhi)(zhi)(zhi)(zhi),明確牽頭部門、配(pei)合部門以及具體任(ren)(ren)務或(huo)項目(mu)(mu)(mu)的(de)內容和(he)(he)時(shi)間要求。建立重(zhong)大項目(mu)(mu)(mu)責(ze)任(ren)(ren)制(zhi)(zhi)(zhi)(zhi),引入專家評(ping)價(jia)機制(zhi)(zhi)(zhi)(zhi)加(jia)強對重(zhong)點項目(mu)(mu)(mu)的(de)技術先(xian)進(jin)性、生產(chan)工(gong)藝、環境污染、資(zi)源能源消耗等進(jin)行綜合評(ping)價(jia)。制(zhi)(zhi)(zhi)(zhi)定重(zhong)點工(gong)作(zuo)目(mu)(mu)(mu)標責(ze)任(ren)(ren)制(zhi)(zhi)(zhi)(zhi),定期對縣區、部門、單位的(de)重(zhong)點工(gong)作(zuo)、重(zhong)點項目(mu)(mu)(mu)進(jin)行督查(cha),確保各(ge)項目(mu)(mu)(mu)標任(ren)(ren)務按期完成。積極(ji)采取多種形式,向(xiang)全社(she)會廣泛(fan)宣傳(chuan)規(gui)(gui)劃(hua)(hua)(hua),增(zeng)強公眾(zhong)對規(gui)(gui)劃(hua)(hua)(hua)的(de)認識和(he)(he)了(le)解,有(you)效(xiao)組織(zhi)引導公眾(zhong)參與規(gui)(gui)劃(hua)(hua)(hua)的(de)實(shi)(shi)施和(he)(he)監督,集全民之(zhi)力、集各(ge)方之(zhi)智共同(tong)落實(shi)(shi)好規(gui)(gui)劃(hua)(hua)(hua)。
附(fu)件:1.規劃環境影響評價報告
2.“十(shi)四五”工(gong)業和信息化規劃(hua)重點項目一覽表
附件1
規(gui)劃環(huan)境影(ying)響評價(jia)報告(gao)
一、環境質量現狀與評價
(一)環境空氣質量
2020年,全(quan)市城市環(huan)境空(kong)氣(qi)質(zhi)(zhi)量(liang)可吸入顆粒(li)物(wu)(PM10)年均(jun)(jun)濃(nong)度值(zhi)56微克/立方(fang)米(mi)、細顆粒(li)物(wu)(PM2.5)年均(jun)(jun)濃(nong)度值(zhi)31微克/立方(fang)米(mi)、二(er)氧(yang)化硫年均(jun)(jun)濃(nong)度值(zhi)12微克/立方(fang)米(mi)、二(er)氧(yang)化氮年均(jun)(jun)濃(nong)度值(zhi)24微克/立方(fang)米(mi)、一氧(yang)化碳日均(jun)(jun)濃(nong)度值(zhi)0.8毫克/立方(fang)米(mi)、臭氧(yang)日最大8小時(shi)濃(nong)度值(zhi)132微克/立方(fang)米(mi);全(quan)年城市空(kong)氣(qi)質(zhi)(zhi)量(liang)優(you)良天數342天,優(you)良比率93.7%。環(huan)境空(kong)氣(qi)質(zhi)(zhi)量(liang)穩定達到國家二(er)級標準,沒(mei)有(you)發(fa)生人(ren)為(wei)導致的(de)重(zhong)污染天氣(qi)情況。
(二)水環境質量
地(di)表水(shui)(shui)(shui)(shui)(shui)環(huan)境質量:2020年全(quan)市(shi)地(di)表水(shui)(shui)(shui)(shui)(shui)6個國家考(kao)核斷面(mian)(北大河(he)(he)(he)冰(bing)溝、北大河(he)(he)(he)城郊(jiao)農場、黑(hei)(hei)河(he)(he)(he)鶯落峽、黑(hei)(hei)河(he)(he)(he)高崖水(shui)(shui)(shui)(shui)(shui)文站、黑(hei)(hei)河(he)(he)(he)六(liu)壩橋(qiao)、東大河(he)(he)(he)皇城水(shui)(shui)(shui)(shui)(shui)庫(ku))、2個省級考(kao)核斷面(mian)(黑(hei)(hei)河(he)(he)(he)蓼泉橋(qiao)、黑(hei)(hei)河(he)(he)(he)哨馬(ma)營(ying))水(shui)(shui)(shui)(shui)(shui)質優良比(bi)(bi)例100%;山(shan)丹河(he)(he)(he)山(shan)丹橋(qiao)斷面(mian)水(shui)(shui)(shui)(shui)(shui)質達(da)到地(di)表水(shui)(shui)(shui)(shui)(shui)Ⅳ類水(shui)(shui)(shui)(shui)(shui)質目標(biao)要求(qiu);飲馬(ma)河(he)(he)(he)河(he)(he)(he)道、東環(huan)路蘆葦池、黃(huang)水(shui)(shui)(shui)(shui)(shui)溝、東泉干渠(qu)4條城市(shi)黑(hei)(hei)臭水(shui)(shui)(shui)(shui)(shui)體4項(xiang)水(shui)(shui)(shui)(shui)(shui)質監測指標(biao)均達(da)標(biao),黑(hei)(hei)臭水(shui)(shui)(shui)(shui)(shui)體消除比(bi)(bi)例為(wei)100%。
飲(yin)用(yong)水(shui)水(shui)源(yuan)(yuan)(yuan)(yuan)地(di)(di)水(shui)環境質(zhi)(zhi)量(liang):2020年全市6個(ge)縣級及以上水(shui)源(yuan)(yuan)(yuan)(yuan)地(di)(di)(甘(gan)州區(qu)濱(bin)河水(shui)源(yuan)(yuan)(yuan)(yuan)地(di)(di)、臨澤縣黃家(jia)灣灘(tan)水(shui)源(yuan)(yuan)(yuan)(yuan)地(di)(di)、高臺(tai)縣城區(qu)水(shui)源(yuan)(yuan)(yuan)(yuan)地(di)(di)、山丹縣城區(qu)水(shui)源(yuan)(yuan)(yuan)(yuan)地(di)(di)、民樂縣總寨(zhai)地(di)(di)下水(shui)水(shui)源(yuan)(yuan)(yuan)(yuan)地(di)(di)和肅南縣東柳溝水(shui)源(yuan)(yuan)(yuan)(yuan)地(di)(di))水(shui)質(zhi)(zhi)均達(da)(da)到或(huo)優于考核目標要求,達(da)(da)標率(lv)100%;共監測鄉鎮集中式飲(yin)用(yong)水(shui)水(shui)源(yuan)(yuan)(yuan)(yuan)地(di)(di)158個(ge),達(da)(da)標率(lv)94.3%,其中地(di)(di)表水(shui)水(shui)源(yuan)(yuan)(yuan)(yuan)地(di)(di)29個(ge),達(da)(da)標24個(ge),達(da)(da)標率(lv)82.8%;地(di)(di)下水(shui)水(shui)源(yuan)(yuan)(yuan)(yuan)地(di)(di)129個(ge),達(da)(da)標125個(ge),達(da)(da)標率(lv)96.9%,主要超標項目為總硬度、硫酸(suan)鹽、溶解性總固(gu)體,均為背景值超標。
地下水(shui)環境質量:2020年甘州(zhou)區梁家(jia)(jia)(jia)墩鎮(zhen)田家(jia)(jia)(jia)小廟、臨澤縣(xian)(xian)城東南(nan)角、臨澤縣(xian)(xian)化音九(jiu)眼渠(qu)、民樂縣(xian)(xian)三堡鎮(zhen)徐(xu)家(jia)(jia)(jia)寨子、高臺縣(xian)(xian)駱(luo)駝城鄉西灘村、肅南(nan)縣(xian)(xian)明花鄉白家(jia)(jia)(jia)大房子6個(ge)國家(jia)(jia)(jia)級地下水(shui)考(kao)(kao)核(he)(he)點位水(shui)質均達到考(kao)(kao)核(he)(he)目標要求。
(三(san))聲環境質量狀況
2020年,全市119個有效監(jian)測(ce)點的(de)城市區域(yu)晝(zhou)間環(huan)(huan)(huan)境(jing)(jing)(jing)噪(zao)聲(sheng)(sheng)平均等(deng)(deng)效聲(sheng)(sheng)級(ji)(ji)為53.7分貝,城市區域(yu)環(huan)(huan)(huan)境(jing)(jing)(jing)噪(zao)聲(sheng)(sheng)總體水(shui)平等(deng)(deng)級(ji)(ji)為“二級(ji)(ji)”,聲(sheng)(sheng)環(huan)(huan)(huan)境(jing)(jing)(jing)質(zhi)量(liang)狀況(kuang)為“較好”。城市道(dao)路(lu)交通(tong)噪(zao)聲(sheng)(sheng)主要來源于行(xing)駛在城市道(dao)路(lu)主次干線(xian)的(de)車輛(liang),2020年道(dao)路(lu)交通(tong)噪(zao)聲(sheng)(sheng)對市區主、次干線(xian)31個監(jian)測(ce)點進行(xing)監(jian)測(ce),晝(zhou)間等(deng)(deng)效聲(sheng)(sheng)級(ji)(ji)為65.3分貝,等(deng)(deng)級(ji)(ji)為“一級(ji)(ji)”,聲(sheng)(sheng)環(huan)(huan)(huan)境(jing)(jing)(jing)質(zhi)量(liang)狀況(kuang)為“好”。
(四)生態環境狀況
張掖市生(sheng)(sheng)態(tai)環境(jing)狀(zhuang)況指數為42.18,表(biao)明(ming)植被覆蓋度(du)中(zhong)等,生(sheng)(sheng)物多(duo)樣性一般(ban)水平,生(sheng)(sheng)態(tai)環境(jing)狀(zhuang)況一般(ban),較適合人類生(sheng)(sheng)存。與上年(nian)相(xiang)比,生(sheng)(sheng)態(tai)環境(jing)狀(zhuang)況無明(ming)顯變(bian)化。
(五)主要(yao)污染(ran)物總(zong)量減排及污染(ran)控(kong)制
2020年,全(quan)市化學(xue)需氧(yang)量(liang)、氨氮、二氧(yang)化硫(liu)、氮氧(yang)化物排(pai)放總量(liang)分(fen)別控(kong)制(zhi)在2.92萬(wan)噸(dun)(dun)、0.13萬(wan)噸(dun)(dun)、4.73萬(wan)噸(dun)(dun)、1.59萬(wan)噸(dun)(dun)以內,比2015年分(fen)別下降14%、12%、2%和3%,完(wan)成省上(shang)下達(da)的減(jian)排(pai)目(mu)標。
二、環境(jing)影(ying)響(xiang)分析與(yu)評(ping)價
(一)與相關(guan)規劃的協調性(xing)分析
《張(zhang)掖(ye)(ye)市“十(shi)四五”工業(ye)和(he)(he)信息化發展(zhan)(zhan)規(gui)劃(hua)(hua)(hua)(hua)》(以下簡稱“規(gui)劃(hua)(hua)(hua)(hua)”)嚴(yan)格遵循《中(zhong)(zhong)華人民共(gong)和(he)(he)國(guo)環(huan)境保(bao)(bao)護法(fa)》、《中(zhong)(zhong)華人民共(gong)和(he)(he)國(guo)環(huan)境影響評價(jia)法(fa)》等法(fa)規(gui)要求,深入貫徹(che)落實(shi)《甘肅省國(guo)民經濟(ji)(ji)和(he)(he)社(she)會發展(zhan)(zhan)第(di)十(shi)四個五年規(gui)劃(hua)(hua)(hua)(hua)和(he)(he)二0三五年遠景目(mu)標(biao)綱(gang)要》關于生態文明建設(she)實(shi)現新進步的(de)主(zhu)要目(mu)標(biao),規(gui)劃(hua)(hua)(hua)(hua)符合《中(zhong)(zhong)共(gong)中(zhong)(zhong)央關于制定國(guo)民經濟(ji)(ji)和(he)(he)社(she)會發展(zhan)(zhan)第(di)十(shi)四個五年規(gui)劃(hua)(hua)(hua)(hua)和(he)(he)二0三五年遠景目(mu)標(biao)的(de)建議(yi)》、《張(zhang)掖(ye)(ye)市黃河流(liu)域生態保(bao)(bao)護和(he)(he)高質(zhi)量(liang)發展(zhan)(zhan)規(gui)劃(hua)(hua)(hua)(hua)》、《張(zhang)掖(ye)(ye)市生態環(huan)境保(bao)(bao)護“十(shi)四五”規(gui)劃(hua)(hua)(hua)(hua)》等相關規(gui)劃(hua)(hua)(hua)(hua)的(de)要求,提(ti)出(chu)的(de)發展(zhan)(zhan)思路、基本原(yuan)則、戰略(lve)定位、空間布局、主(zhu)導產業(ye)以及重(zhong)點任務等內容體現了推進工業(ye)綠色轉型(xing)發展(zhan)(zhan)、全面助力張(zhang)掖(ye)(ye)經濟(ji)(ji)社(she)會高質(zhi)量(liang)發展(zhan)(zhan)的(de)要求。
(二)項目建設(she)和運營環境影響(xiang)分析(xi)
1.大氣環(huan)境(jing)影(ying)響方面
預測該規劃實(shi)施(shi)以后,區(qu)域內大(da)氣(qi)污(wu)(wu)染物排放量將升高,對周圍大(da)氣(qi)環(huan)境質量會有(you)一(yi)定的(de)影響,園區(qu)及各企(qi)業嚴格執行(xing)環(huan)保法(fa)律法(fa)規和環(huan)評制(zhi)度,有(you)效推進大(da)氣(qi)污(wu)(wu)染防(fang)治工作(zuo),大(da)氣(qi)環(huan)境質量總體改善(shan)。
2.水環境影響方面
規劃項(xiang)目污水可循環(huan)利用,進(jin)入現有或工業園區建設的污水處理(li)廠處理(li),預測(ce)該規劃實(shi)施(shi)以(yi)后,工業項(xiang)目廢水和污染物排放量也將(jiang)降低,本規劃實(shi)施(shi)產生(sheng)的污水總體上對水環(huan)境(jing)的影響程(cheng)度較輕。
3.聲環境影響方面
工(gong)業(ye)(ye)生產噪(zao)聲(sheng)廣泛分布在(zai)生產設備、風(feng)機、生產線(xian)等機械設備,根據不同情況開展綜合治理,通過綜合采取噪(zao)聲(sheng)污染防治措施,將噪(zao)聲(sheng)影響水平控制在(zai)《工(gong)業(ye)(ye)企業(ye)(ye)廠界(jie)環境噪(zao)聲(sheng)排放標準》(GB12348-2008)要求的(de)范(fan)圍內,減(jian)輕對周邊的(de)影響。
4.固廢環境(jing)影響方面
工(gong)業(ye)項目(mu)(mu)產(chan)(chan)生的固(gu)體(ti)廢(fei)物(wu)包括(kuo)一般(ban)工(gong)業(ye)固(gu)體(ti)廢(fei)物(wu)和(he)危險廢(fei)物(wu)。一般(ban)工(gong)業(ye)固(gu)體(ti)廢(fei)物(wu)是工(gong)業(ye)生產(chan)(chan)過(guo)程(cheng)中產(chan)(chan)生的各(ge)種(zhong)廢(fei)渣、粉塵及其它廢(fei)物(wu)要妥善(shan)處置和(he)綜合利用,工(gong)業(ye)生產(chan)(chan)過(guo)程(cheng)中產(chan)(chan)生的危險廢(fei)物(wu)包括(kuo)廢(fei)礦物(wu)、醫藥(yao)廢(fei)物(wu)、化工(gong)廢(fei)棄物(wu)等要規范(fan)收集轉運處置。通(tong)過(guo)科學合理(li)地采取防(fang)(fang)治(zhi)固(gu)體(ti)廢(fei)物(wu)污(wu)染(ran)防(fang)(fang)治(zhi)措施,項目(mu)(mu)建設(she)運營對環境不會(hui)造成(cheng)較大影響。
5.社(she)會環境影響方面
表(biao)現在促進產業(ye)結(jie)構改(gai)善,保(bao)障基(ji)礎設(she)施(shi)建設(she)所需原料,增加(jia)地方(fang)經(jing)濟發(fa)展和促進就業(ye),以及可(ke)能帶來的環(huan)境(jing)污染影響(xiang)居(ju)民生活環(huan)境(jing)、征(zheng)地拆遷未能妥善安置等系列社會(hui)問題(ti),應采取積極有效的防范措施(shi),擴(kuo)大(da)有利(li)社會(hui)影響(xiang),消(xiao)除(chu)或(huo)減緩不良社會(hui)影響(xiang)。
三(san)、規劃實施的相關建議
根(gen)據規(gui)劃綜合(he)分析,結合(he)“十(shi)四五”期間國家(jia)、甘(gan)肅省生(sheng)態環境保護總體思路(lu)以(yi)及(ji)公眾參(can)與情況,提(ti)出規(gui)劃實施相關建議。
(一)嚴格執行項目準入
項(xiang)目(mu)建設條(tiao)(tiao)件必須符(fu)(fu)合(he)國(guo)家生(sheng)(sheng)態環(huan)境(jing)政策、國(guo)家《產(chan)業結構調(diao)整指導目(mu)錄(lu)》(2019年本)和(he)《外商投資(zi)產(chan)業指導目(mu)錄(lu)》(2017年修(xiu)訂)中(zhong)(zhong)項(xiang)目(mu)行業準(zhun)入條(tiao)(tiao)件的(de)(de)相(xiang)關要(yao)求(qiu)。符(fu)(fu)合(he)甘(gan)肅省環(huan)境(jing)功能區劃、張掖市國(guo)土空(kong)間規(gui)劃以及生(sheng)(sheng)態保護紅(hong)線(xian)的(de)(de)相(xiang)關要(yao)求(qiu),涉及礦山(shan)開采的(de)(de)還必須同時(shi)符(fu)(fu)合(he)礦產(chan)資(zi)源(yuan)(yuan)規(gui)劃的(de)(de)要(yao)求(qiu)。入園工業項(xiang)目(mu)應符(fu)(fu)合(he)園區規(gui)劃、規(gui)劃環(huan)評和(he)生(sheng)(sheng)態環(huan)境(jing)準(zhun)入清單,不得引進不符(fu)(fu)合(he)安全(quan)生(sheng)(sheng)產(chan)標(biao)準(zhun)規(gui)范(fan)和(he)不成熟工藝的(de)(de)各類化工建設項(xiang)目(mu)。符(fu)(fu)合(he)黨的(de)(de)十九屆五中(zhong)(zhong)全(quan)會(hui)關于(yu)加快推(tui)動綠色低(di)碳發展的(de)(de)相(xiang)關要(yao)求(qiu),強化項(xiang)目(mu)源(yuan)(yuan)頭管控(kong),堅決遏制“兩高一(yi)資(zi)”項(xiang)目(mu)盲目(mu)建設、發展。
(二)進行科(ke)學選址(zhi)和多(duo)方案比選
針對(dui)規(gui)劃中提(ti)出的(de)(de)擬實施項目(mu),科(ke)學選址并(bing)提(ti)出合理的(de)(de)項目(mu)方(fang)(fang)(fang)案(an)(an)(an)(an)和(he)建(jian)設(she)模(mo)式(shi)。項目(mu)選址應符合市級和(he)各縣(xian)區國土空間規(gui)劃和(he)片區控制性詳細規(gui)劃,符合園(yuan)區產(chan)業發展規(gui)劃,新建(jian)化(hua)工(gong)生產(chan)項目(mu)全部(bu)進(jin)入化(hua)工(gong)園(yuan)區建(jian)設(she),并(bing)按照安全、環境保護方(fang)(fang)(fang)面的(de)(de)要(yao)求合理布(bu)局和(he)選址。工(gong)業項目(mu)方(fang)(fang)(fang)案(an)(an)(an)(an)應進(jin)行多方(fang)(fang)(fang)案(an)(an)(an)(an)比選,對(dui)建(jian)設(she)規(gui)模(mo)和(he)產(chan)品方(fang)(fang)(fang)案(an)(an)(an)(an)、工(gong)藝技術及設(she)備方(fang)(fang)(fang)案(an)(an)(an)(an)、總(zong)體(ti)運(yun)輸方(fang)(fang)(fang)案(an)(an)(an)(an)、建(jian)筑安裝工(gong)程(cheng)方(fang)(fang)(fang)案(an)(an)(an)(an)等,提(ti)高投資效益(yi),為項目(mu)科(ke)學決策提(ti)供(gong)依據。
(三)加強環評的管控作(zuo)用
推(tui)行(xing)(xing)發(fa)展工(gong)業(ye)規(gui)劃(hua)環(huan)(huan)(huan)評清單式管(guan)理,實(shi)(shi)(shi)(shi)施(shi)規(gui)劃(hua)環(huan)(huan)(huan)評與項(xiang)(xiang)目環(huan)(huan)(huan)評聯動,加強項(xiang)(xiang)目環(huan)(huan)(huan)境影響評價,在園區專項(xiang)(xiang)規(gui)劃(hua)和項(xiang)(xiang)目實(shi)(shi)(shi)(shi)施(shi)中認真落(luo)(luo)實(shi)(shi)(shi)(shi)環(huan)(huan)(huan)境評價制度(du),在項(xiang)(xiang)目環(huan)(huan)(huan)評中建(jian)立“三線一單”約束機制,強化準入(ru)管(guan)理。細化污染物(wu)(wu)排(pai)(pai)放方(fang)式、濃度(du)和排(pai)(pai)放量,嚴(yan)格執行(xing)(xing)項(xiang)(xiang)目污染物(wu)(wu)排(pai)(pai)放要求(qiu)。開(kai)展重大(da)環(huan)(huan)(huan)境影響預(yu)(yu)警,建(jian)立預(yu)(yu)警體(ti)系(xi),開(kai)展預(yu)(yu)警試點。嚴(yan)格落(luo)(luo)實(shi)(shi)(shi)(shi)排(pai)(pai)污許可(ke)證制度(du),按(an)照“實(shi)(shi)(shi)(shi)事求(qiu)是、從嚴(yan)管(guan)理”的原則,嚴(yan)控企業(ye)污染物(wu)(wu)排(pai)(pai)放總量指(zhi)標,開(kai)展排(pai)(pai)污權交易試點,盤活現有企業(ye)污染物(wu)(wu)總量指(zhi)標,確保(bao)全(quan)市污染物(wu)(wu)總量控制指(zhi)標的最(zui)大(da)化、最(zui)優化合理利用。
(四(si))強化重點區域環(huan)境(jing)控制(zhi)
工業(ye)園(yuan)區(qu)(qu)(qu)是工業(ye)經濟發展(zhan)的(de)主戰場,為更好協調(diao)工業(ye)發展(zhan)與(yu)(yu)周圍環境之間(jian)的(de)關系,滿(man)足工業(ye)園(yuan)區(qu)(qu)(qu)可持續發展(zhan)需(xu)要,園(yuan)區(qu)(qu)(qu)環境控制(zhi)要點有:改(gai)變(bian)能源結構、改(gai)變(bian)燃(ran)燒方式,推廣清潔燃(ran)料(liao)等(deng)措施,減少現有污染物(wu)排放總(zong)量;嚴格控制(zhi)進(jin)入園(yuan)區(qu)(qu)(qu)企(qi)業(ye)條件,合(he)理(li)引(yin)導(dao)產業(ye)結構、篩(shai)選(xuan)引(yin)進(jin)項目;推廣先進(jin)的(de)清潔生產工藝,降低污染物(wu)排放量;確保園(yuan)區(qu)(qu)(qu)企(qi)業(ye)廢氣處理(li)設(she)施與(yu)(yu)主體工程建(jian)設(she)同步進(jin)行(xing),必須實(shi)現達標排放;鼓(gu)勵企(qi)業(ye)間(jian)加(jia)強廢物(wu)和(he)副產品的(de)相(xiang)互利(li)用,盡量使園(yuan)區(qu)(qu)(qu)內實(shi)現物(wu)質閉路循環和(he)能量梯級利(li)用,使“三廢”排放量達到(dao)最少。
四、環境影響減緩措(cuo)施(shi)
(一)環境管控要求
落實“生(sheng)態保(bao)護紅線、環境(jing)質量底線、資源(yuan)利用上(shang)線和(he)生(sheng)態環境(jing)準入清單”,堅定不移(yi)走生(sheng)態優(you)先、綠(lv)(lv)色發展(zhan)之路,推動發展(zhan)綠(lv)(lv)色制(zhi)造(zao),筑牢生(sheng)態安全屏障,促進全市工業和(he)信息化高質量發展(zhan)。
(二)大氣環境影(ying)響減緩措施
加快(kuai)發展和利(li)用(yong)太陽能、風(feng)能、生物(wu)質能等清潔能源,加快(kuai)工(gong)業園區集(ji)中(zhong)供熱(re)、供暖。結(jie)合不(bu)同工(gong)業項目(mu)大(da)氣(qi)環(huan)境影響(xiang)特(te)征,提出(chu)污(wu)染治理(li)要求,根據不(bu)同的污(wu)染特(te)點選擇適宜的防治措施(shi),切實(shi)降低大(da)氣(qi)污(wu)染物(wu)排放對(dui)環(huan)境造(zao)成的不(bu)良影響(xiang)。包括采取(qu)灑水降塵,定期清理(li)施(shi)工(gong)場地內道(dao)路,對(dui)運(yun)輸車輛覆蓋運(yun)輸,限制超載。生產線全封閉,封閉式(shi)倉庫(ku)堆場等措施(shi)。
(三(san))水環境影(ying)響防治措施
針對(dui)(dui)不(bu)同(tong)工業項目水污(wu)染(ran)的(de)特點,提出不(bu)同(tong)的(de)處理方(fang)式及(ji)明確的(de)深度處理要(yao)求(qiu),如(ru)生產廢水沉淀(dian)后全部回用(yong)于場內灑水降塵等,減(jian)輕對(dui)(dui)環(huan)(huan)境的(de)不(bu)良(liang)影響。建(jian)議(yi)生產生活廢水處理后,進行(xing)(xing)回用(yong)不(bu)外排(pai),具體處理工藝和要(yao)求(qiu),按項目環(huan)(huan)評論證的(de)措施(shi)進行(xing)(xing)落(luo)實。
(四)噪聲影響減(jian)緩措施
從全面規(gui)劃、生產工(gong)藝、車間平面和(he)(he)設備布置等(deng)方(fang)面考慮環境保護(hu)和(he)(he)噪(zao)聲(sheng)(sheng)控(kong)制措施(shi)。采用(yong)低噪(zao)音設備,車間墻體門(men)窗采用(yong)隔音設計,對噪(zao)聲(sheng)(sheng)較大(da)的(de)設備采取基礎(chu)減(jian)震措施(shi),加(jia)強(qiang)綠(lv)化措施(shi)等(deng)。確保廠(chang)界(jie)噪(zao)聲(sheng)(sheng)達標,特別是嚴(yan)格(ge)控(kong)制噪(zao)聲(sheng)(sheng)源和(he)(he)大(da)量(liang)露天(tian)放置設備的(de)噪(zao)聲(sheng)(sheng)對周(zhou)圍環境的(de)影(ying)響,以減(jian)少廠(chang)內(nei)噪(zao)聲(sheng)(sheng)向外界(jie)的(de)傳(chuan)播(bo)。
(五)固體(ti)廢物(wu)污染防治措施
促進固體廢物的(de)綜合利用和交換(huan)利用,加強相(xiang)關(guan)法律(lv)法規、政(zheng)策的(de)建立,實現環境保護與(yu)提高(gao)經濟(ji)利益的(de)統一。
(六)環境風險防范
依托各(ge)縣(xian)區工業園區(開發區)管委會設立應(ying)急委員會,由相(xiang)關部門組成,制(zhi)定應(ying)急預案,并將領(ling)導小組負責人及聯系方(fang)式通過(guo)張貼方(fang)式或網絡(luo)方(fang)式對外(wai)公(gong)示(shi),一(yi)旦出現(xian)環(huan)境風(feng)險(xian)事故,便于(yu)第一(yi)時間聯系到應(ying)急指(zhi)揮部門,及時組織(zhi)開展風(feng)險(xian)防范和救援工作。
五、環境(jing)管(guan)理與跟蹤評價
根據規劃的(de)實施(shi)進(jin)度情況,建議適時(shi)開(kai)展跟蹤(zong)評價,分析工業和信息化(hua)的(de)發展是否按照規劃實施(shi),以及規劃產生的(de)不良環(huan)境影響是否可(ke)控,并進(jin)一步(bu)提出(chu)相應的(de)改進(jin)措(cuo)施(shi)。
六、評價結論
本規(gui)劃是張掖(ye)市國(guo)(guo)民(min)經濟和(he)社會(hui)發展(zhan)規(gui)劃組成體(ti)系的重要(yao)部分,總體(ti)符(fu)合(he)上位(wei)規(gui)劃的要(yao)求,規(gui)劃實施可加快推進張掖(ye)工業轉型發展(zhan)、壯大新興產業,將對全市國(guo)(guo)民(min)經濟和(he)社會(hui)發展(zhan)、促進就業具有重要(yao)的推動作用。
規劃(hua)的(de)(de)實(shi)(shi)施(shi)也會帶來一(yi)些環(huan)境問題,如廢(fei)水排(pai)放影響水環(huan)境,廢(fei)氣(qi)排(pai)放對區域環(huan)境空氣(qi)質量有一(yi)定(ding)(ding)影響,以及固體廢(fei)物、噪聲排(pai)放等不良影響。通過對規劃(hua)進行優化調整,及時采取相應的(de)(de)環(huan)境保護措施(shi),并(bing)進行跟蹤評價,適時采取改進措施(shi),規劃(hua)實(shi)(shi)施(shi)的(de)(de)不利環(huan)境影響可在(zai)一(yi)定(ding)(ding)程(cheng)度上得到減(jian)緩或避免。
通過(guo)落實(shi)本篇(pian)章(zhang)提出(chu)的(de)建(jian)議(yi)及(ji)各項環(huan)境(jing)(jing)保護措施(shi)要求后,規劃實(shi)施(shi)帶來的(de)不良環(huan)境(jing)(jing)影響總體(ti)可(ke)控,從環(huan)境(jing)(jing)保護角度(du)分(fen)析(xi),規劃的(de)實(shi)施(shi)是可(ke)行的(de)。