摘要:本文(wen)(wen)以青海省某高溫(wen)(wen)熔鹽光熱(re)(re)(re)電站為研(yan)究對象,研(yan)究高溫(wen)(wen)熔鹽光熱(re)(re)(re)電站儲(chu)熱(re)(re)(re)效(xiao)率(lv)(lv)(lv)與傳熱(re)(re)(re)性能。本文(wen)(wen)通過設計和實施優化(hua)方案,延(yan)長(chang)了(le)(le)(le)(le)熔鹽和換(huan)熱(re)(re)(re)器使(shi)用(yong)壽命(ming),降低(di)了(le)(le)(le)(le)局部熱(re)(re)(re)損(sun)失(shi)(shi),提(ti)(ti)升(sheng)(sheng)了(le)(le)(le)(le)傳熱(re)(re)(re)效(xiao)率(lv)(lv)(lv)。研(yan)究結果(guo)表(biao)明,優化(hua)方案使(shi)該項目整體(ti)儲(chu)熱(re)(re)(re)效(xiao)率(lv)(lv)(lv)與傳熱(re)(re)(re)性能獲得了(le)(le)(le)(le)大幅(fu)提(ti)(ti)升(sheng)(sheng),其中,優化(hua)后換(huan)熱(re)(re)(re)器的傳熱(re)(re)(re)效(xiao)率(lv)(lv)(lv)提(ti)(ti)升(sheng)(sheng)了(le)(le)(le)(le)8%,熔鹽流速提(ti)(ti)升(sheng)(sheng)了(le)(le)(le)(le)約15%,系統壓力損(sun)失(shi)(shi)降低(di)了(le)(le)(le)(le)12%,換(huan)熱(re)(re)(re)器的使(shi)用(yong)壽命(ming)預計延(yan)長(chang)5年以上,傳熱(re)(re)(re)效(xiao)率(lv)(lv)(lv)提(ti)(ti)升(sheng)(sheng)了(le)(le)(le)(le)約10%,整體(ti)優化(hua)效(xiao)果(guo)良(liang)好,研(yan)究成果(guo)具有一定的推廣意義(yi)。
高(gao)溫熔鹽(yan)光熱(re)(re)(re)發(fa)電(dian)(dian)作為一種(zhong)新(xin)興的(de)綠色能源發(fa)電(dian)(dian)技術,近年來得到(dao)了廣泛關注,其主要通過將太陽(yang)能轉換為熱(re)(re)(re)能并儲存在熔鹽(yan)中,再利(li)用這(zhe)部分熱(re)(re)(re)能發(fa)電(dian)(dian),具(ju)備良好的(de)能源轉換效(xiao)率和儲能能力(li)。然而(er),由(you)于高(gao)溫熔鹽(yan)的(de)特性,其在材(cai)料選擇(ze)、儲熱(re)(re)(re)系統設計,以及長(chang)期運行中的(de)熱(re)(re)(re)穩定性等方面(mian)(mian)仍面(mian)(mian)臨諸(zhu)多技術挑(tiao)戰(zhan)。
1工程概況
青(qing)海(hai)省某高(gao)溫(wen)熔(rong)(rong)鹽光(guang)熱(re)(re)(re)(re)電站是國內首批商業化運行的光(guang)熱(re)(re)(re)(re)發(fa)電項目(mu)之(zhi)一,總(zong)裝(zhuang)機容(rong)量50MW,位于高(gao)原,年均日照(zhao)時間超(chao)過3000h,年太陽(yang)能(neng)總(zong)輻射量約為6500MJ/㎡。該電站采(cai)(cai)用(yong)(yong)雙(shuang)罐熔(rong)(rong)鹽儲熱(re)(re)(re)(re)系(xi)統(tong),儲熱(re)(re)(re)(re)介質為硝酸鈉和硝酸鉀的二元熔(rong)(rong)鹽,儲熱(re)(re)(re)(re)容(rong)量為2000MWh,可以(yi)(yi)滿足無陽(yang)光(guang)條件下連續(xu)發(fa)電8h需求。熔(rong)(rong)鹽操作溫(wen)度為290~565℃,儲熱(re)(re)(re)(re)罐容(rong)積為17500m3,具備多(duo)層絕熱(re)(re)(re)(re)設(she)計以(yi)(yi)減少熱(re)(re)(re)(re)損失,外壁(bi)溫(wen)度維持(chi)在50℃以(yi)(yi)下。傳熱(re)(re)(re)(re)系(xi)統(tong)配(pei)有多(duo)臺高(gao)效(xiao)換熱(re)(re)(re)(re)器,采(cai)(cai)用(yong)(yong)316L不銹(xiu)鋼材料,循環流量600t/h,傳熱(re)(re)(re)(re)效(xiao)率達92%,產生的高(gao)溫(wen)高(gao)壓蒸汽用(yong)(yong)于驅動汽輪機發(fa)電。
2高溫熔鹽光熱電站儲熱效率分析
青海省某高(gao)溫(wen)熔鹽光熱(re)電(dian)(dian)站(zhan)的(de)(de)儲熱(re)系統是(shi)電(dian)(dian)站(zhan)能量平衡和穩(wen)定發(fa)電(dian)(dian)的(de)(de)核(he)心環節,其儲熱(re)效(xiao)率(lv)直接影響電(dian)(dian)站(zhan)的(de)(de)整(zheng)體發(fa)電(dian)(dian)效(xiao)率(lv)與經(jing)濟(ji)效(xiao)益(yi)。儲熱(re)效(xiao)率(lv)通(tong)常通(tong)過(guo)(guo)對(dui)比儲熱(re)過(guo)(guo)程中(zhong)輸入與輸出(chu)的(de)(de)熱(re)量來(lai)評估。
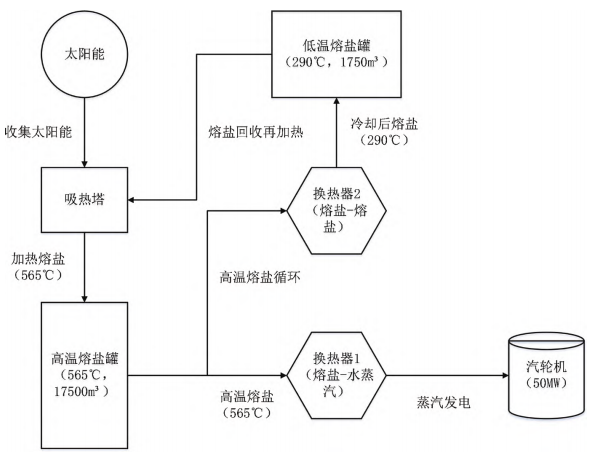
圖(tu)1青海省(sheng)某(mou)高溫熔鹽光熱(re)電站(zhan)儲熱(re)系(xi)統架構
儲(chu)熱系統的(de)架構如(ru)圖1所示。
2.1儲熱效率測算
根據監測數據,電(dian)站日均(jun)收集太(tai)陽能4500MWh,其中(zhong)4000MWh被有效(xiao)儲(chu)存,儲(chu)熱效(xiao)率達88.9%。在8h滿(man)負荷發電(dian)下,系統可提供約(yue)1800MWh的熱量,足以(yi)支持50MW發電(dian)裝置運(yun)行,表現理想。
2.2儲熱效率影響因素(su)
第一(yi),熱(re)(re)損(sun)失(shi)問題:雖然儲(chu)熱(re)(re)罐采用了高效隔熱(re)(re)層,但(dan)由于儲(chu)熱(re)(re)罐罐體較(jiao)大,仍然會有(you)(you)一(yi)定的(de)熱(re)(re)損(sun)失(shi)。根據現場監測數據,儲(chu)熱(re)(re)罐在夜(ye)間的(de)熱(re)(re)損(sun)失(shi)率(lv)約為3.5%,這意味著每(mei)天約有(you)(you)70MWh的(de)熱(re)(re)量通過(guo)儲(chu)熱(re)(re)罐外(wai)壁散失(shi)。這種熱(re)(re)損(sun)失(shi)雖然在可接受范圍內(nei),但(dan)長(chang)期運行(xing)會對整體儲(chu)熱(re)(re)效率(lv)產生負面影響。
第二,熔鹽(yan)熱(re)降(jiang)(jiang)解:由于(yu)熔鹽(yan)的(de)(de)操作溫度較高(565℃),長(chang)(chang)期高溫下,熔鹽(yan)的(de)(de)熱(re)化學(xue)性質可(ke)能會(hui)發(fa)生一(yi)定程(cheng)度的(de)(de)劣化,導致其傳(chuan)熱(re)能力和儲熱(re)效(xiao)率(lv)降(jiang)(jiang)低(di)。現場數據表明(ming),在過去一(yi)年的(de)(de)運(yun)行(xing)過程(cheng)中(zhong),熔鹽(yan)的(de)(de)熱(re)傳(chuan)導性能下降(jiang)(jiang)了約1.5%,這雖然對短(duan)期運(yun)行(xing)影響(xiang)不(bu)大,但長(chang)(chang)時間運(yun)行(xing)后可(ke)能會(hui)逐(zhu)漸影響(xiang)儲熱(re)系(xi)統(tong)的(de)(de)整體效(xiao)率(lv)。
第三,換(huan)熱(re)器(qi)效(xiao)率(lv)(lv)降低(di):換(huan)熱(re)器(qi)在長時間運行中(zhong)可能會出現(xian)結垢、腐(fu)蝕等問題,導致熱(re)交換(huan)效(xiao)率(lv)(lv)降低(di)。經過定期檢查發現(xian),該光(guang)熱(re)電(dian)站的(de)(de)換(huan)熱(re)器(qi)傳熱(re)效(xiao)率(lv)(lv)在過去6個月中(zhong)降低(di)了約2%。這一情況導致儲熱(re)系統無法將所有吸收的(de)(de)熱(re)能有效(xiao)地轉(zhuan)化為電(dian)能,進(jin)而影響電(dian)站整(zheng)體的(de)(de)儲熱(re)效(xiao)率(lv)(lv)。
3高溫熔鹽光熱電站傳熱性能分析
高(gao)溫熔鹽光熱(re)(re)(re)電站(zhan)傳熱(re)(re)(re)系(xi)統的(de)(de)傳熱(re)(re)(re)性(xing)(xing)能是影響(xiang)電站(zhan)發電效(xiao)(xiao)率和系(xi)統穩定(ding)性(xing)(xing)的(de)(de)重要因素(su)。傳熱(re)(re)(re)性(xing)(xing)能的(de)(de)優劣直(zhi)接決定(ding)了熔鹽在(zai)吸(xi)熱(re)(re)(re)塔和換(huan)熱(re)(re)(re)器之間的(de)(de)熱(re)(re)(re)量傳遞效(xiao)(xiao)率,以及發電過程中熱(re)(re)(re)能轉化的(de)(de)穩定(ding)性(xing)(xing)和高(gao)效(xiao)(xiao)性(xing)(xing)。
3.1傳熱性能測算
該電站(zhan)的(de)(de)熔(rong)鹽傳(chuan)熱(re)(re)系統包括熔(rong)鹽—水蒸汽(qi)換熱(re)(re)器(qi)(qi)和熔(rong)鹽—熔(rong)鹽換熱(re)(re)器(qi)(qi)等關(guan)鍵(jian)設(she)(she)備(bei)。根(gen)據(ju)(ju)現(xian)(xian)場運(yun)行(xing)數據(ju)(ju),熔(rong)鹽的(de)(de)設(she)(she)計循環流量為600t/h,流速控(kong)制在1.2m/s,能夠穩定傳(chuan)輸吸熱(re)(re)塔中高達(da)(da)565℃的(de)(de)高溫熔(rong)鹽。熔(rong)鹽通過(guo)換熱(re)(re)器(qi)(qi)將熱(re)(re)量傳(chuan)遞給水蒸汽(qi),蒸汽(qi)的(de)(de)溫度可達(da)(da)520℃,用于驅動(dong)汽(qi)輪(lun)機發電。換熱(re)(re)器(qi)(qi)的(de)(de)整體傳(chuan)熱(re)(re)效(xiao)率在運(yun)行(xing)初期(qi)達(da)(da)到92%,但(dan)隨著(zhu)設(she)(she)備(bei)的(de)(de)使用時間(jian)延長,傳(chuan)熱(re)(re)效(xiao)率呈現(xian)(xian)出(chu)輕微的(de)(de)下降(jiang)趨勢(shi)。根(gen)據(ju)(ju)監測數據(ju)(ju),當前(qian)換熱(re)(re)器(qi)(qi)的(de)(de)實際傳(chuan)熱(re)(re)效(xiao)率為89.5%,相比設(she)(she)計值下降(jiang)了約2.5%。這(zhe)一變化主要是由于設(she)(she)備(bei)長期(qi)運(yun)行(xing)過(guo)程(cheng)中出(chu)現(xian)(xian)的(de)(de)傳(chuan)熱(re)(re)介質劣化和換熱(re)(re)器(qi)(qi)內部的(de)(de)微觀結(jie)構變化。
3.2傳熱性能影響因素(su)
第一,換(huan)熱(re)器(qi)結(jie)(jie)垢(gou)問題:在實際運行中,由于(yu)熔鹽(yan)的循環使(shi)用(yong)和高溫環境,換(huan)熱(re)器(qi)內部逐漸出現結(jie)(jie)垢(gou)現象(xiang)。結(jie)(jie)垢(gou)層(ceng)(ceng)的形成不僅降低了(le)傳熱(re)效(xiao)率(lv),還(huan)增(zeng)加(jia)了(le)設備的清理維護成本。根(gen)據實際監(jian)測,結(jie)(jie)垢(gou)層(ceng)(ceng)的厚度在半年內增(zeng)加(jia)了(le)約0.3mm,這使(shi)換(huan)熱(re)器(qi)的傳熱(re)效(xiao)率(lv)下降了(le)約1.5%。若不及(ji)時處理,結(jie)(jie)垢(gou)層(ceng)(ceng)將進一步(bu)增(zeng)加(jia),導致傳熱(re)性(xing)能(neng)進一步(bu)惡(e)化(hua)。
第(di)二,熔鹽流(liu)(liu)動(dong)阻力:由于(yu)電站傳(chuan)(chuan)熱系(xi)統中(zhong)熔鹽的(de)(de)(de)流(liu)(liu)動(dong)速度和(he)壓力控制在較(jiao)為嚴格(ge)的(de)(de)(de)范圍內,任何細(xi)微的(de)(de)(de)波(bo)動(dong)都(dou)會影響傳(chuan)(chuan)熱效(xiao)果。監測數(shu)據顯(xian)示,在過(guo)去的(de)(de)(de)運(yun)行過(guo)程中(zhong),熔鹽的(de)(de)(de)流(liu)(liu)動(dong)阻力偶爾會升高至1.3m/s,超(chao)過(guo)了設計值(zhi)的(de)(de)(de)1.2m/s。這種情(qing)況可能是由于(yu)管道(dao)內壁磨(mo)損、局(ju)部管道(dao)堵塞等原因。熔鹽流(liu)(liu)速的(de)(de)(de)波(bo)動(dong)直接影響了傳(chuan)(chuan)熱效(xiao)率,導致出現局(ju)部熱量(liang)傳(chuan)(chuan)遞不均勻的(de)(de)(de)現象。
第(di)三,傳熱(re)材(cai)料(liao)老化(hua)(hua):雖然換(huan)熱(re)器采用(yong)了(le)耐(nai)高(gao)溫(wen)、耐(nai)腐蝕的316L不銹鋼(gang)材(cai)料(liao),但長期高(gao)溫(wen)運行(xing)依(yi)然導(dao)致了(le)材(cai)料(liao)的微觀老化(hua)(hua)現象[6]。根據(ju)實驗室材(cai)料(liao)分(fen)析數據(ju),換(huan)熱(re)器材(cai)料(liao)在高(gao)溫(wen)高(gao)壓(ya)下(xia)逐漸出現了(le)微觀結構的變化(hua)(hua),材(cai)料(liao)的導(dao)熱(re)性能較初期下(xia)降了(le)約1.0%。
4儲熱效率與傳熱性能優化方案及實施效果
在高溫熔鹽光熱(re)電站(zhan)中,儲熱(re)效(xiao)(xiao)率(lv)和(he)傳熱(re)性(xing)能(neng)直接影響(xiang)(xiang)發(fa)(fa)電效(xiao)(xiao)率(lv)和(he)系(xi)(xi)統的(de)長期穩定性(xing)。基于系(xi)(xi)統的(de)長期運行監測(ce)數(shu)據,發(fa)(fa)現(xian)了(le)一些影響(xiang)(xiang)儲熱(re)效(xiao)(xiao)率(lv)和(he)傳熱(re)性(xing)能(neng)的(de)關鍵問(wen)題。為此,該項目部通(tong)過一系(xi)(xi)列的(de)工程實踐和(he)技術改進,實施了(le)以下具(ju)體優化措施。
4.1儲熱(re)效(xiao)率優化方(fang)案及實施效(xiao)果(guo)
第一,儲(chu)熱(re)(re)罐(guan)隔(ge)熱(re)(re)層優化:項目(mu)部(bu)(bu)對儲(chu)熱(re)(re)罐(guan)隔(ge)熱(re)(re)層進行了深入(ru)的(de)(de)優化,目(mu)的(de)(de)是(shi)減少熱(re)(re)損失并(bing)提升儲(chu)熱(re)(re)效(xiao)率(lv)(lv)。通過熱(re)(re)成像檢測(ce),發現儲(chu)熱(re)(re)罐(guan)夜間的(de)(de)熱(re)(re)損失率(lv)(lv)高達(da)4.5%,主要集中(zhong)在(zai)罐(guan)體上(shang)部(bu)(bu)和底部(bu)(bu)區域。為(wei)(wei)此,項目(mu)組決(jue)定在(zai)原有超細(xi)玻璃纖(xian)維和真空隔(ge)熱(re)(re)板基礎上(shang),增加(jia)一層10mm厚(hou)的(de)(de)氣凝膠(jiao)絕(jue)熱(re)(re)氈。氣凝膠(jiao)材料具有極低(di)的(de)(de)熱(re)(re)導率(lv)(lv)(0.016W/m·K),能夠顯(xian)著減少熱(re)(re)量(liang)散失。此次(ci)改造中(zhong),氣凝膠(jiao)絕(jue)熱(re)(re)氈覆蓋的(de)(de)儲(chu)熱(re)(re)罐(guan)表面面積約(yue)為(wei)(wei)6000m2,總(zong)施工費(fei)用約(yue)為(wei)(wei)120萬(wan)元。經過為(wei)(wei)期3個(ge)月的(de)(de)性能測(ce)試,罐(guan)體的(de)(de)總(zong)熱(re)(re)損失率(lv)(lv)降至2.1%,年(nian)均節省約(yue)30MWh的(de)(de)能源損耗。
第二(er),提高(gao)熔(rong)(rong)鹽(yan)(yan)(yan)品質(zhi):熔(rong)(rong)鹽(yan)(yan)(yan)的(de)熱(re)(re)穩(wen)定性直接影響(xiang)其(qi)儲熱(re)(re)性能(neng)。長期高(gao)溫(wen)下(xia),熔(rong)(rong)鹽(yan)(yan)(yan)的(de)氧化(hua)(hua)和分解會導致(zhi)其(qi)熱(re)(re)導率下(xia)降(jiang)。項目(mu)部在(zai)(zai)2023年初對熔(rong)(rong)鹽(yan)(yan)(yan)品質(zhi)進(jin)行(xing)了(le)(le)化(hua)(hua)驗(yan)分析,結果(guo)顯示部分熔(rong)(rong)鹽(yan)(yan)(yan)的(de)熱(re)(re)導率降(jiang)低了(le)(le)約(yue)2.5%,因此(ci)決(jue)定對部分劣(lie)化(hua)(hua)的(de)熔(rong)(rong)鹽(yan)(yan)(yan)進(jin)行(xing)更(geng)換,共計(ji)更(geng)換了(le)(le)約(yue)15噸NaNO3-KNO3二(er)元(yuan)熔(rong)(rong)鹽(yan)(yan)(yan)。同時,項目(mu)部引入(ru)了(le)(le)一(yi)種名為氧化(hua)(hua)鈦(TiO2)的(de)抗氧化(hua)(hua)添加(jia)劑(ji),其(qi)主要通過與熔(rong)(rong)鹽(yan)(yan)(yan)中的(de)自由氧化(hua)(hua)基(ji)團發生反應(ying),抑制氧化(hua)(hua)反應(ying)的(de)進(jin)一(yi)步擴展,減(jian)少熔(rong)(rong)鹽(yan)(yan)(yan)在(zai)(zai)高(gao)溫(wen)下(xia)的(de)劣(lie)化(hua)(hua)。每噸熔(rong)(rong)鹽(yan)(yan)(yan)中加(jia)入(ru)約(yue)0.05%的(de)TiO2,年添加(jia)費用約(yue)為30萬(wan)元(yuan)。測試表明,此(ci)舉有效延(yan)長了(le)(le)熔(rong)(rong)鹽(yan)(yan)(yan)的(de)使用壽命,并(bing)使熱(re)(re)導率穩(wen)定在(zai)(zai)較高(gao)水平。
第(di)三,儲熱(re)(re)(re)罐(guan)維(wei)護與(yu)熱(re)(re)(re)損失管(guan)理:通(tong)過(guo)(guo)紅外(wai)熱(re)(re)(re)成(cheng)像技(ji)術(shu),項(xiang)(xiang)目(mu)部(bu)發現儲熱(re)(re)(re)罐(guan)底部(bu)區(qu)域存在(zai)局(ju)部(bu)熱(re)(re)(re)損失,溫度上升到15℃,經過(guo)(guo)進(jin)一步檢查,確定該區(qu)域的(de)(de)隔熱(re)(re)(re)層(ceng)(ceng)由于雨水滲透而受潮(chao)失效(xiao)。項(xiang)(xiang)目(mu)組采用了(le)新型(xing)的(de)(de)防(fang)(fang)水隔熱(re)(re)(re)涂層(ceng)(ceng)材(cai)料聚(ju)異(yi)氰脲酸(suan)酯(PIR),這(zhe)種材(cai)料具(ju)有優異(yi)的(de)(de)防(fang)(fang)水性(xing)和隔熱(re)(re)(re)性(xing)能。施工(gong)過(guo)(guo)程中,先清理受潮(chao)區(qu)域并徹底干燥,隨后涂覆(fu)了(le)三層(ceng)(ceng)總厚(hou)度為30mm的(de)(de)PIR涂層(ceng)(ceng)。該涂層(ceng)(ceng)的(de)(de)熱(re)(re)(re)導率僅為0.022W/m·K,大大降低了(le)局(ju)部(bu)熱(re)(re)(re)損失。此外(wai),項(xiang)(xiang)目(mu)部(bu)在(zai)儲熱(re)(re)(re)罐(guan)頂(ding)部(bu)安裝(zhuang)了(le)從德國進(jin)口的(de)(de)Schneider自動排(pai)氣(qi)(qi)裝(zhuang)置(型(xing)號:VP-10),該裝(zhuang)置能夠自動調節儲熱(re)(re)(re)罐(guan)內部(bu)壓(ya)力,避(bi)免因氣(qi)(qi)體膨脹導致的(de)(de)罐(guan)體受壓(ya)變形和局(ju)部(bu)熱(re)(re)(re)量逸(yi)散(san)問題。
4.2傳熱性能優化(hua)方案及實施(shi)效果
第一,換(huan)(huan)熱器(qi)優化:在傳(chuan)熱系統中,換(huan)(huan)熱器(qi)的長期運行會受結垢(gou)、腐蝕等問題的影響。經過項(xiang)目組對(dui)主換(huan)(huan)熱器(qi)的檢查,發現結垢(gou)層(ceng)(ceng)厚度平(ping)均(jun)增至3.2mm,導(dao)致(zhi)傳(chuan)熱效(xiao)率(lv)下降約(yue)6%。為(wei)了(le)提高換(huan)(huan)熱效(xiao)率(lv),項(xiang)目部(bu)在定(ding)期清(qing)洗頻率(lv)由半(ban)年一次(ci)提升至每(mei)季度一次(ci)的基礎(chu)上(shang),增加(jia)了(le)防垢(gou)涂層(ceng)(ceng)的使用(yong)(yong)。所使用(yong)(yong)的涂層(ceng)(ceng)材料為(wei)含(han)氟聚合物(PTFE,聚四氟乙烯),涂層(ceng)(ceng)厚度為(wei)0.15mm,能(neng)夠顯(xian)著減少換(huan)(huan)熱器(qi)表面結垢(gou)的形成,并具(ju)有良(liang)好(hao)的耐腐蝕性。經過此次(ci)優化,換(huan)(huan)熱器(qi)的傳(chuan)熱效(xiao)率(lv)提升了(le)8%,并有效(xiao)延長了(le)設備的清(qing)洗周期和使用(yong)(yong)壽(shou)命。
第二,熔(rong)鹽(yan)流(liu)(liu)速(su)控制與流(liu)(liu)動(dong)阻(zu)(zu)力(li)(li)管(guan)理:熔(rong)鹽(yan)的(de)流(liu)(liu)速(su)和流(liu)(liu)動(dong)阻(zu)(zu)力(li)(li)對(dui)系(xi)(xi)(xi)統(tong)的(de)整體傳熱效(xiao)率(lv)有直接影(ying)響。項(xiang)目組通過(guo)計(ji)算流(liu)(liu)體動(dong)力(li)(li)學(CFD)模擬分(fen)(fen)析發現(xian),現(xian)有管(guan)道(dao)(dao)設計(ji)中彎頭和T字(zi)形分(fen)(fen)支過(guo)多,導(dao)致局(ju)部(bu)流(liu)(liu)動(dong)阻(zu)(zu)力(li)(li)過(guo)大。為此,項(xiang)目組對(dui)部(bu)分(fen)(fen)熔(rong)鹽(yan)管(guan)道(dao)(dao)進行(xing)了(le)(le)改造,拆除(chu)了(le)(le)5個90°彎頭,并將兩(liang)段T字(zi)形管(guan)道(dao)(dao)改為Y字(zi)形結構(gou),減少了(le)(le)局(ju)部(bu)渦流(liu)(liu)現(xian)象。改造后(hou),熔(rong)鹽(yan)流(liu)(liu)速(su)提(ti)升了(le)(le)約15%,系(xi)(xi)(xi)統(tong)壓(ya)力(li)(li)損失降低了(le)(le)12%。此外,項(xiang)目部(bu)引入(ru)了(le)(le)西門子流(liu)(liu)速(su)監測系(xi)(xi)(xi)統(tong)(型號:SITRANS FS230),該(gai)系(xi)(xi)(xi)統(tong)能夠實時(shi)監控熔(rong)鹽(yan)的(de)流(liu)(liu)速(su)和壓(ya)力(li)(li)變化,當流(liu)(liu)速(su)降低超(chao)過(guo)5%時(shi),系(xi)(xi)(xi)統(tong)會自動(dong)報(bao)警并記錄數據,操(cao)作(zuo)人員可及時(shi)進行(xing)管(guan)道(dao)(dao)檢查和疏通。
第三,材(cai)料升級(ji)與設備(bei)(bei)維護:現有的換(huan)熱(re)器(qi)主要采(cai)用(yong)316L不銹鋼材(cai)料,但(dan)長(chang)期高溫高壓運(yun)行(xing)導致部分區域出現腐蝕問題。為此,項目(mu)部決(jue)定(ding)對(dui)主換(huan)熱(re)器(qi)的核心管道(dao)進行(xing)材(cai)料升級(ji),采(cai)用(yong)鎳(nie)基合金(Inconel 625)作為替代材(cai)料。該(gai)材(cai)料具有更高的耐(nai)腐蝕性和(he)耐(nai)高溫性能(neng),能(neng)夠在(zai)650℃的高溫環境(jing)下保持穩定(ding)的傳熱(re)性能(neng)。經過此次改(gai)造,換(huan)熱(re)器(qi)的使(shi)用(yong)壽命預計(ji)延(yan)長(chang)5年以上(shang),傳熱(re)效率(lv)提(ti)升了約10%。同(tong)時,項目(mu)部還(huan)制訂了詳(xiang)細的維護計(ji)劃,采(cai)用(yong)超聲(sheng)波探傷技術每(mei)年檢(jian)測一次管道(dao)的腐蝕情(qing)況,確保設備(bei)(bei)在(zai)高溫運(yun)行(xing)中的安(an)全性和(he)穩定(ding)性。
5結語
本文深入(ru)分(fen)析了青(qing)海省某高溫(wen)熔(rong)鹽(yan)光熱(re)(re)(re)(re)電(dian)站儲(chu)(chu)熱(re)(re)(re)(re)效率(lv)和傳(chuan)熱(re)(re)(re)(re)性(xing)能,研(yan)(yan)究發(fa)現(xian)(xian),該電(dian)站在高效隔熱(re)(re)(re)(re)設計(ji)和熔(rong)鹽(yan)循環(huan)系(xi)統的(de)(de)支(zhi)持下,整(zheng)體(ti)運行(xing)表現(xian)(xian)較為(wei)(wei)(wei)理想,能夠滿足長期(qi)穩定發(fa)電(dian)的(de)(de)需求。然(ran)而,實際運行(xing)過(guo)程(cheng)中依然(ran)面(mian)臨儲(chu)(chu)熱(re)(re)(re)(re)罐(guan)(guan)熱(re)(re)(re)(re)損失、熔(rong)鹽(yan)熱(re)(re)(re)(re)降解(jie),以及換熱(re)(re)(re)(re)器效率(lv)下降等問題,這些(xie)因(yin)素在一定程(cheng)度上影響了儲(chu)(chu)熱(re)(re)(re)(re)系(xi)統的(de)(de)整(zheng)體(ti)效率(lv)和傳(chuan)熱(re)(re)(re)(re)性(xing)能。為(wei)(wei)(wei)解(jie)決這些(xie)問題,項目部采取(qu)了儲(chu)(chu)熱(re)(re)(re)(re)罐(guan)(guan)隔熱(re)(re)(re)(re)層優(you)(you)化(hua)、熔(rong)鹽(yan)品質提(ti)升(sheng)和設備維護等優(you)(you)化(hua)措(cuo)施,顯(xian)著(zhu)提(ti)高了電(dian)站的(de)(de)儲(chu)(chu)熱(re)(re)(re)(re)效率(lv)和傳(chuan)熱(re)(re)(re)(re)性(xing)能,為(wei)(wei)(wei)相關工程(cheng)研(yan)(yan)究提(ti)供重要的(de)(de)實踐參(can)考。
原標題:《高溫熔(rong)鹽光(guang)熱電站儲(chu)熱效(xiao)率(lv)與傳熱性能研(yan)究(jiu) 》。
文章(zhang)來源《新能源發電與儲能》,作者:中國能源建設集團江蘇(su)省電力設計院有限公司,唐曉兵,李(li)睿,姜小峰。